ÍÀÇÀÄ

PEUGEOT 106

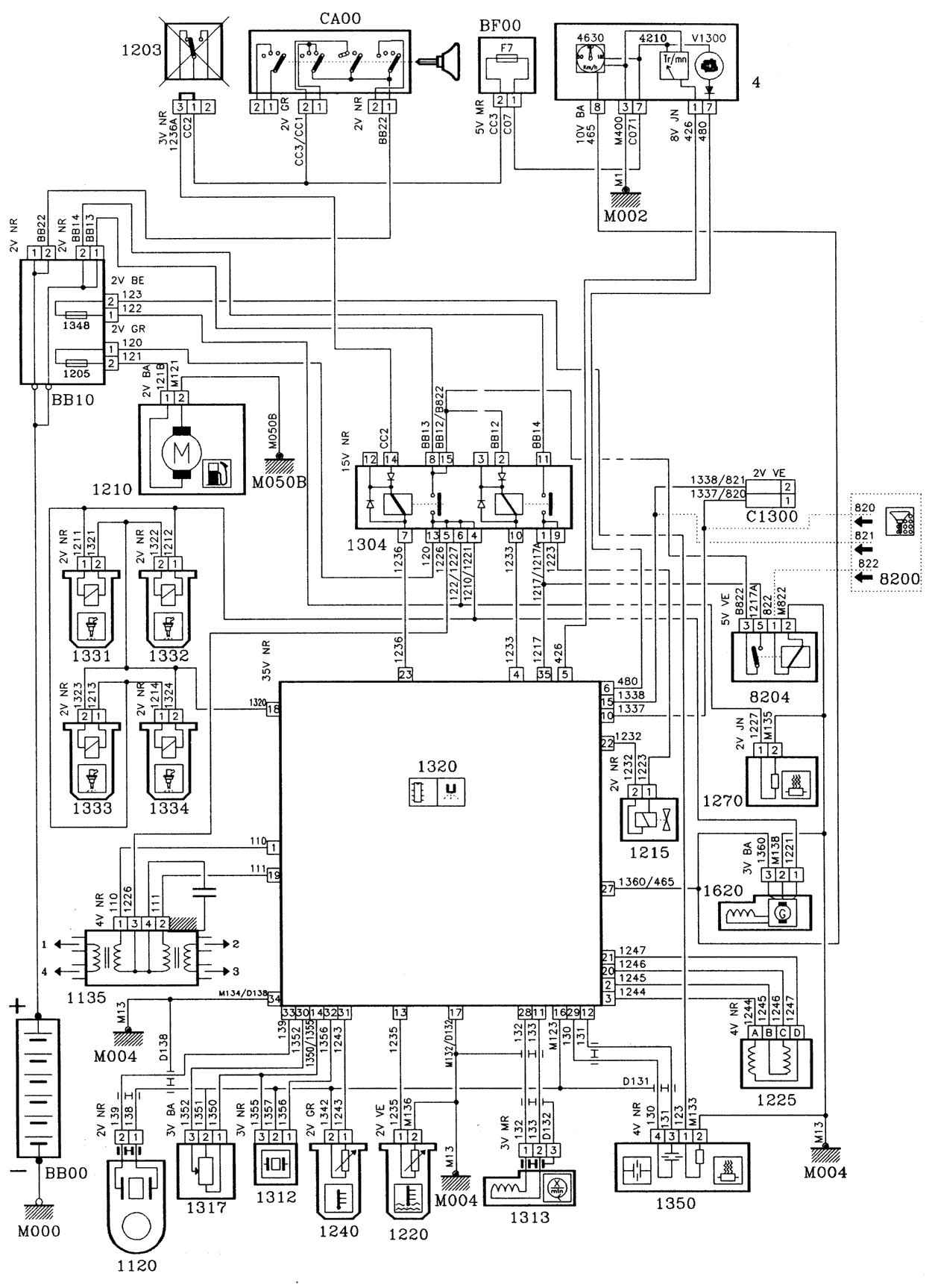
ENGINE TYPE: TU2J2Z/L

INJECTION MM8P

I ---> 51 000 000

WIRING DIAGRAMS:

SCHEMATIC DIAGRAMS :

INSTALLATION DIAGRAMS :

WIRING DIAGRAMS :

22.04.2000