Free Japan Cars Factory Service Manuals
[ICO]NameSize
[PARENTDIR]Parent Directory -
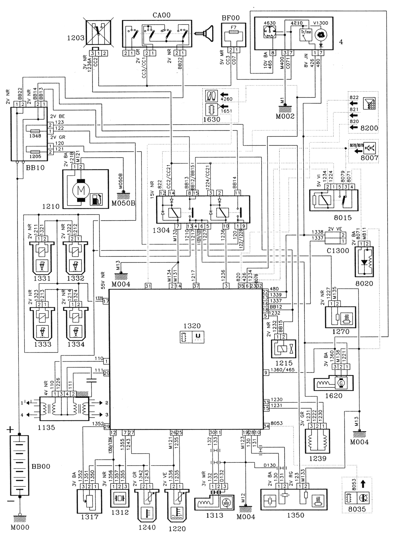
[IMG]tu5jpz-1.gif161K
[IMG]tu5jpz-2.gif 93K
[IMG]tu5jpz-3.gif101K
[TXT]tu5jpz.htm869
Thanks to donations there are no ads! All manuals are available on downloadable archives HERE. You will get the pass with 5 EUR donation. If you have new service manuals, send them my way to be shared with the fellow owners!   
Contact