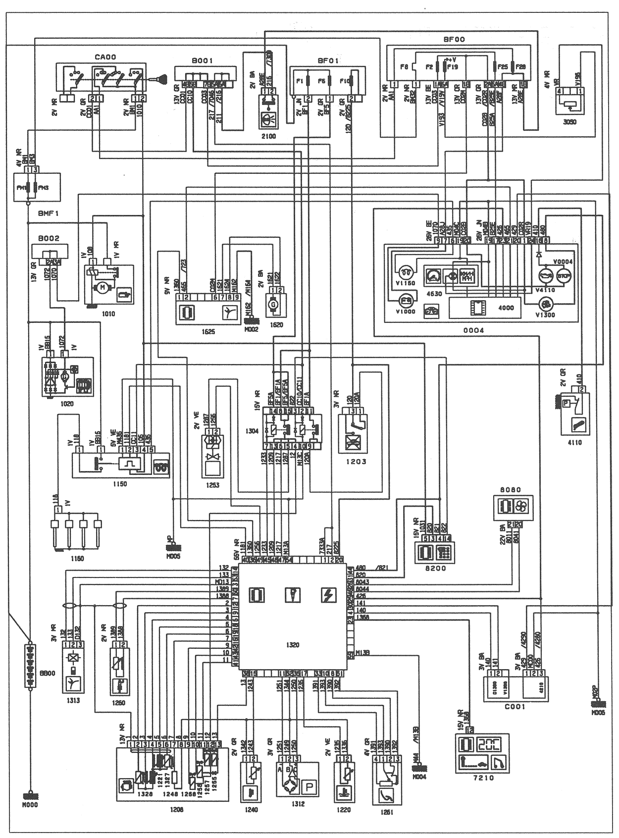
B001 bridge block 1.
B002 bridge block 2.
BB00 battery.
BF00 passenger compartment fuse box.
BF01 engine compartment fuse box.
BMF1 maxi fuse unit.
PSF0 connection board - fuse box (passenger compartment).
C001 diagnostic connector.
CA00 ignition switch.
V0004 stop warning lamp.
V1000 load warning lamp.
V1150 pre-heat warning lamp.
V1300 engine diagnosis warning lamp.
V4110 engine oil low pressure warning lamp.
0004 instrument panel.
1010 starter.
1020 alternator.
1150 pre-heat control unit.
1160 glow plugs.
1203 inertia switch.
1208 diesel injection pump (advance corrector, fuel cut-off solenoid).
1220 coolant thermistor.
1221 diesel thermistor.
1240 inlet air thermistor.
1248 EGR calibrating resistor.
1253 all or nothing solenoid valve (EGR).
1255 fuel cut-off solenoid valve.
1256 advance solenoid valve.
1257 flow solenoid (diesel).
1258 flow solenoid valve (diesel).
1260 injector needle lift sensor.
1261 pedal potentiometer sensor.
1304 injection multi-function double relay.
1312 inlet manifold pressure sensor.
1313 engine speed sensor.
1320 engine management control unit.
1327 cam position sensor (diesel pump).
1328 rotor position sensor (diesel pump).
1620 vehicle speed sensor.
1625 vehicle speed interface unit.
2100 stop lamp switch.
2630 left-hand tail lamp.
2635 right-hand tail lamp.
4000 instrument panel centralised electronic module.
4110 oil pressure switch.
4630 electric speedometer.
7210 multifunction module (trip computer).
8050 lighting rheostat.
8080 air conditioning ECU.
8200 coded anti-start keypad.
10 AV: front harness.
20 MOT: engine harness.
50 P/B: fascia harness.
55 PSF: fuse box harness.
BA: white.
BE: blue.
BG: beige.
GR: gray.
JN: yellow.
MR: brown.
NR: black.
RG: red.
RS: pink.
VE: green.
VI: mauve.



