Ref. KA AI 01
GENERAL
FAULT FINDING PROCEDURE
The engine is identified by plates riveted to the cylinder block:
(a) Riveted plate bearing the engine type: RFZ
(b) Riveted plate bearing the engine number

The management of petrol injection is identical to that of the XU10J2Z engine (brochure ref. KA IR 01).
The mapped type ignition is managed by the same control unit as the injection. The information transmitted by the various sensors, exploited by the control unit, is used to control ignition and injection.
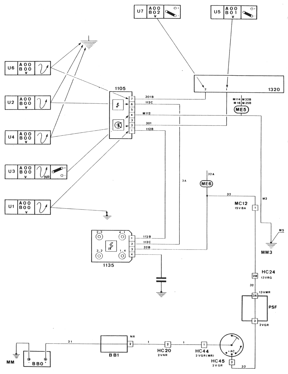
The double coil (two primary and two secondary circuits) with four high tension outlets is controlled by the ignition amplifier module. This is not yet integral with the control unit, and controls each of the two circuits alternately.

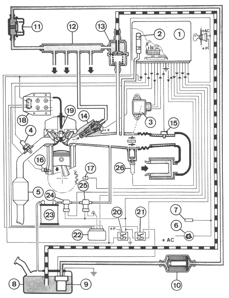
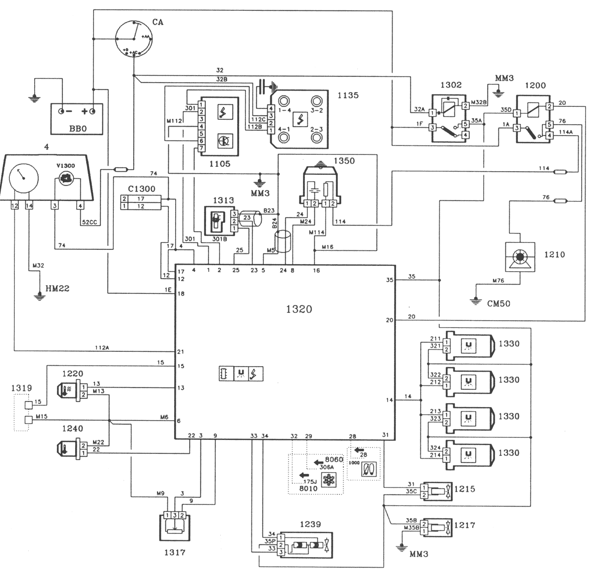
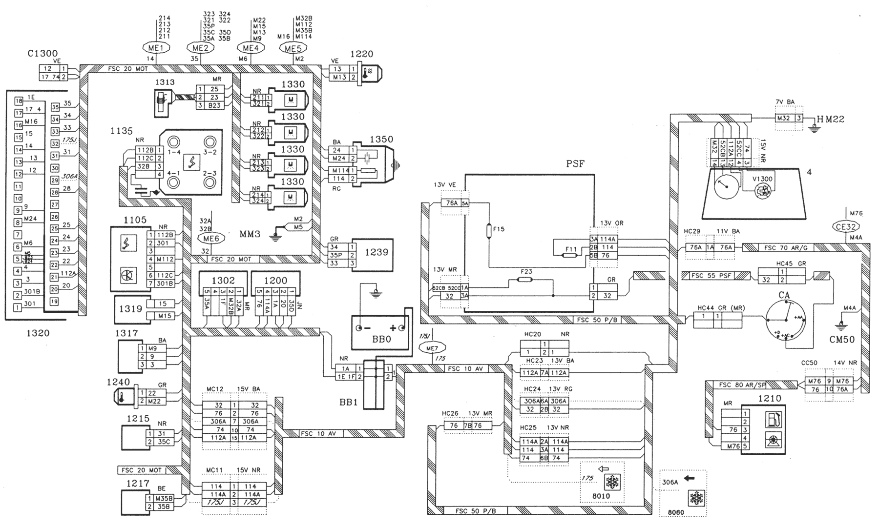
The system is made up of:
|
|
For further information on the operation of this system, refer to the "principle of operation" brochure ref. LE AD 02.



COMPONENTS
BB0 Battery
BB1 Battery plus unit
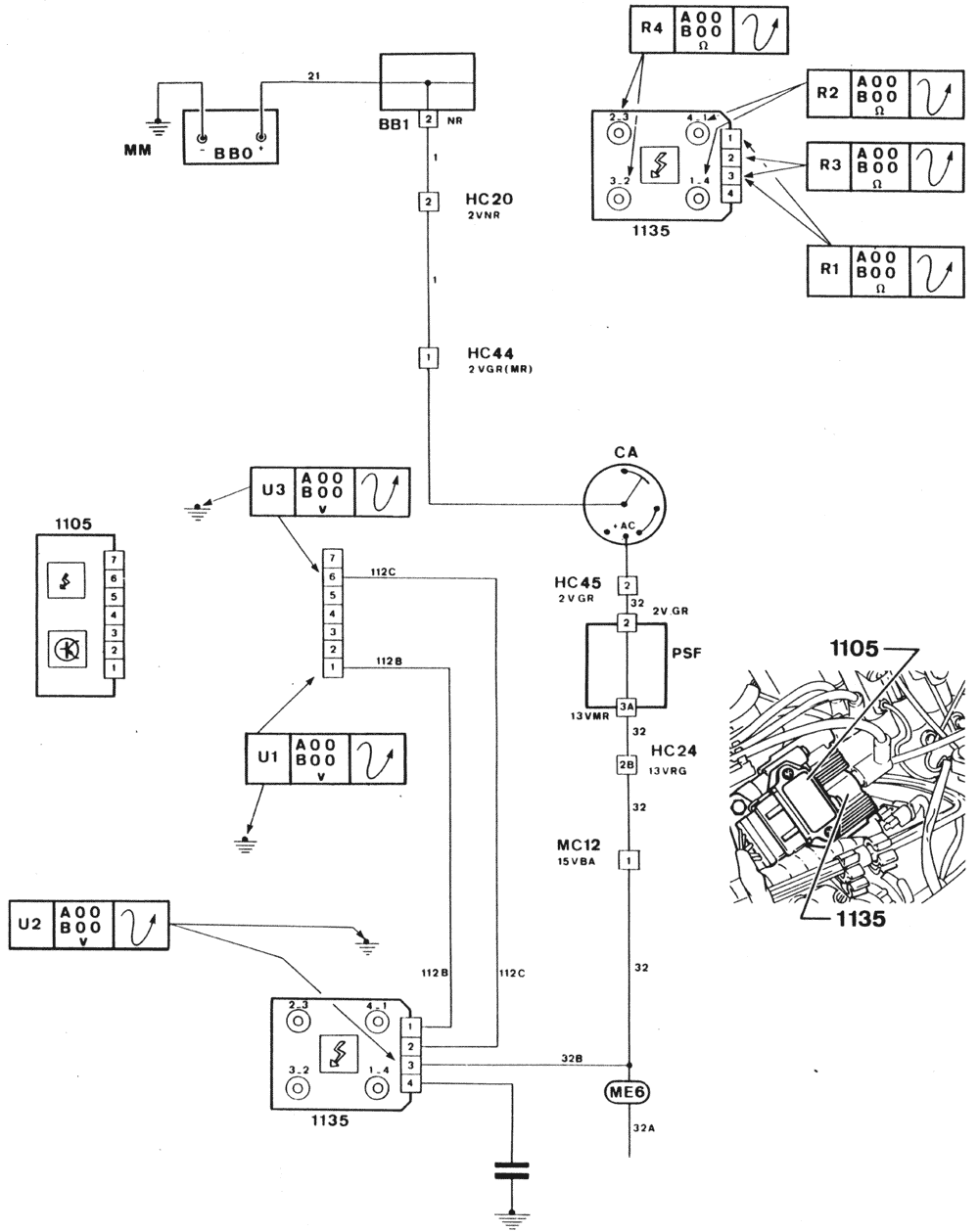
CA Ignition switch
PSF Connection board - Fuse box
C1300 Injection-ignition test connector
V1300 Injection-ignition text warning lamp
1000 Starter inhibitor switch (automatic transmission)*
1105 Ignition amplifier module
1135 Ignition coil
1200 Fuel pump relay
1210 Fuel pump
1215 Canister purge solenoid valve
1217 Canister purge cut-off solenoid valve
1220 Coolant thermistor
1239 Idle regulation valve
1240 Inlet air thermistor
1302 Injection supply relay
1313 Engine speed sensor
1317 Throttle potentiometer
1319 Injection coding resistor (not fitted)
1320 Injection-ignition control unit
1330 Injectors
1345 Oxygen sensor heater relay
1350 Oxygen sensor
4 Instrument panel
4210 Tachometer
8000 Air conditioning switch*
8005 Compressor supply relay*
NOTE
Sealed foolproof connectors with different colours fitted to the oxygen sensor 1350:
This modification will not take effect at the same time for the connectors at the harness and sensor ends.
* According to equipment
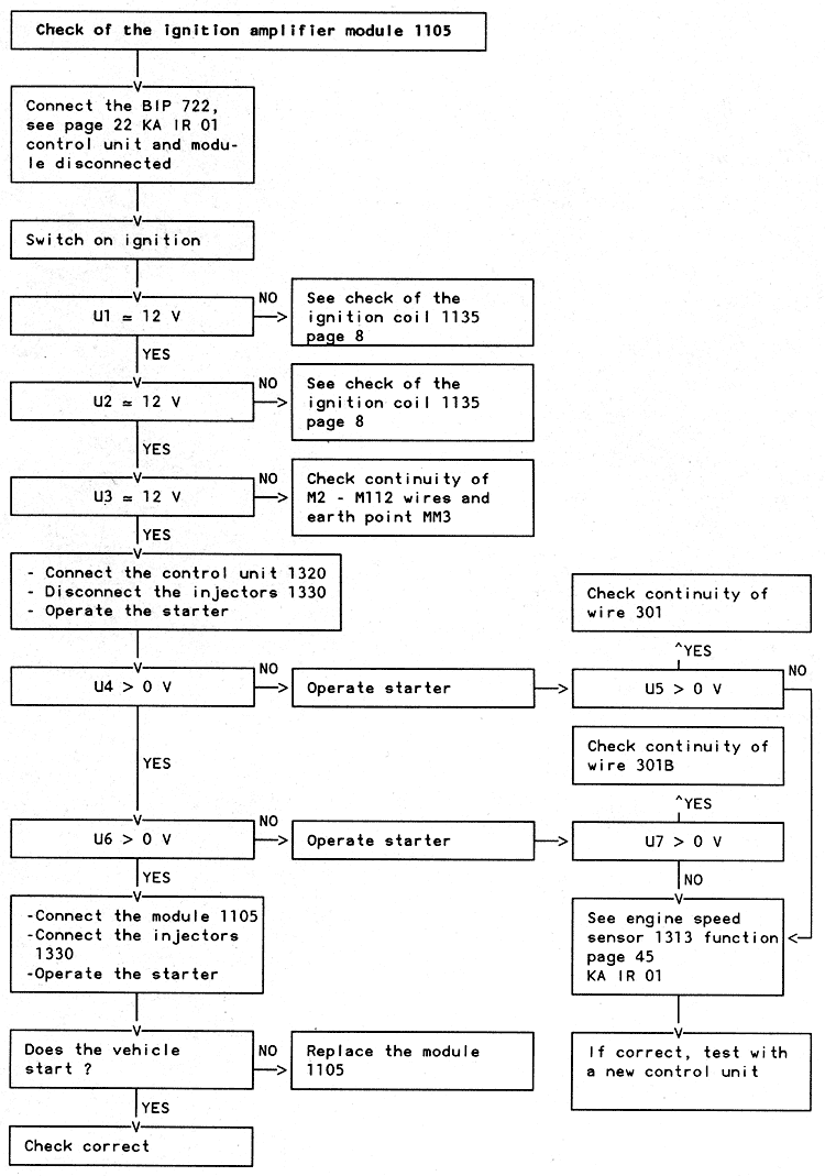
When fault finding on this system, it is imperative to follow the sequence shown on page 10 of brochure ref. KA IR 01, taking account of the modifications.
Use EUROSUPER unleaded petrol RON 95 minimum
Introduction of the double coil entails changes to some charts to some charts because of modifications to the harnesses and components:
There is no change to the fault codes and the other fault finding charts: see the list in brochure ref. KA IR 01 page 26
When brochure ref. KA IR 01 calls for an ignition check, refer to pages 7, 8 and 11 of this supplement

Prior conditions



