PEUGEOT
ALL MODELS
WIRING DIAGRAMS - GENERAL
CONTENTS
- OPERATING INSTRUCTIONS DOCUMENT:
- LIST OF COMPONENTS (SECTION 1):
- LIST OF COMPONENTS (SECTION 2) :
- LIST OF COMPONENTS (SECTION 3) :
- LIST OF SYMBOLS MULTY-ASSEMBLY :
- LIST OF SYMBOLS POWER UNIT :
- LIST OF SYMBOLS EXTERIOR LIGHTING AND SIGNALLING :
- LIST OF SYMBOLS INTERIOR LIGHTING :
- LIST OF SYMBOLS DRIVER INFORMATION :
- LIST OF SYMBOLS WIPE-WASH :
- LIST OF SYMBOLS ASSISTANCE MECHANISMS :
- LIST OF SYMBOLS DRIVER AIDS :
- LIST OF SYMBOLS DRIVING COMFORT :
- LIST OF HARNESSES :
OPERATING INSTRUCTIONS DOCUMENT:
1 - BREAKDOWN OF THE FUNCTION INTO THREE DIAGRAMS:
Schematic diagram.
Wiring diagram.
Installation diagram.
2 - CONSTITUTION OF THE DIAGRAMS:
Schematic diagram:
- supplies ( + and -)
- components (with references, function symbols and internal electro-mechanical details, except for electronics)
- connector sockets on components
- earth points
- wire lines (with reference)
Wiring diagram:
- supplies (+ and -)
- components (with references, function symbols, without internal electro-mechanical details)
- interconnections (connectors with references)
- earth points (with reference)
- splices (with reference)
- harnesses (with reference)
- wire references
Installation diagram:
- total or partial ghosted view of the vehicle (in perspective)
- components (position, reference)
- interconnections (position, reference)
- splices (position, reference)
- earth points (position, reference)
- harness (reference, run)
- partition passages
3 - CODING OF FUNCTIONS:
The principle of this numbering is to attach the component number to an electrical function.
The functions are grouped in 8 families.
Power unit:
- 10 - starting, current generation
- 11 - ignition system, pre-heating
- 12-13 - fuel system, fuel injection
- 14 - engine diagnostics
- 15 - cooling system
- 16 - gearbox, drive shafts
- 17 - engine electrical supply - accumulator
Exterior lighting and signalling:
- 20 - rear fog lamps
- 21 - stop lamps
- 22 - reversing lamps
- 23 - direction indicator, side repeater flashers, hazard warnings
- 24 - running lights, headlamp dim-dip (DIM-DIPS)
- 25 - horns
- 26 - headlamps, tail lamps, number plate lamps, side lamps and indicator lamps
Interior lighting:
- 30 - passenger compartment lighting
- 31 - closed compartment lighting
Driver information:
- 40 - engine coolant and other water information, current generation
- 41 - engine oil information
- 42 - engine speed and engine air information
- 43 - fuel and pre-heating information
- 44 - brake information
- 45 - suspension information
- 46 - gearbox and transmission information
- 47 - audible warning information
- 48 - engine check information
- 49 - doors etc. information
Wipe-wash:
- 50 - windscreen wipers
- 51 - windscreen wash
- 52 - rear screen wiper
- 53 - rear screen wash
- 54-55 - headlamp wipe-wash, headlamp wash
Assistance mechanisms:
- 60 - electric front windows
- 61 - electric rear windows
- 62 - central locking
- 63 - electrically controlled seats
- 64 to 6469 - electrically controlled mirrors
- 6470 to 6499 - steering column
- 65 - passive seat belts
- 66 - headlamp height correction
- 67 - gearbox and transmission assistance
- 68 - sun roof, rear quarters
Driver aids:
- 70 - brakes
- 71 - variable power steering
- 72 - trip computer, clock
- 73 - cruise control
- 74 - ice warning
- 75 - proximity detection
- 76 - under inflation detection
- 77 - suspension
Driving comfort:
- 80 - heating/ventilation, air conditioning
- 81 - heating equipment (heated rear screen, glass and mirrors, glass, lighter)
- 82 - coded anti-start
- 83 - heated seats
- 84 - radio, aerial, radio telephone
- 85 - ice warning
- 86 - anti-theft alarm system
- 87 - electrically controlled blind
4 - COMPONENT CODING:
Components have a four figure number e. g.: 4310.
The first two figures indicate the function, the two following figures identify the component.
The numbers for indicator lamps are preceded by the letter V e. g.: V2610.
Special numbering of equipment which supplies an electrical feed:
- BB00: battery
- BB10: battery + ve unit
- CA00: ignition switch
- BF00: fuse box
Free connectors which have a particular function (e. g. testing a function) are numbered as components with the letter Ñ in front e. g.: C1300.
Numbering of earth points:
- the letter M is used followed by an identifying number
- examples: M2A, M90C
Splice numbering:
- the letter E is used followed by an identifying number
- examples: E028, E002
- application of an alphabetical index if the splices are identical, e. g: E005A, E005B
5 - INTERCONNECTION NUMBERING:
The letters IÑ are used followed by a 2-digit identifying number. Application of an alphabetical index if the interconnections are identical, e. g: IC20, IC05A, IC05B.
6 - NUMBERING OF BRIDGE BLOCK CONNECTORS:
The letter  is used, followed by a 3 figure number, e. g: B001. Application of an alphabetical index if terminals are identical e. g: Â00ÇÀ, Â00ÇÂ.
7 - WIRE CODING:
This code enables linking of the wire number to the type of supply or the electrical function. Supply is broken down as follows.
Supply before a fuse:
- BB: battery + ve supply
- AA: accessory + ve supply
- CC: ignition controlled + ve supply
- W: sidelamp + ve supply
- KK: + ve supply after ignition switched off
Example: BB2 (type of supply + wire identification number).
Supply after a fuse:
- Â: battery + ve supply
- A: accessory+ ve supply
- Ñ: ignition controlled+ ve supply
- V: sidelamp+ ve supply
- Ê:+ ve supply after ignition switched off
Example: B02A (type of supply+ fuse number+ wire identification number, figure or letter).
Specific supplies:
Example: M262 (type of supply+ wire identification number, figure or letter).
Comments: each vehicle has special features in the coding of the wires concerning the supplies (they are handled as variants).
Other connections between components:
- the figures on the left repeat the number of the function concerned (see: coding of functions)
- the figures on the right represent the identification number in the function
Example: 2604 (function number+ wire identification number).
8 - ABBREVIATIONS:
These abbreviations are quoted on the terminals of certain components (e. g ignition switch).
+ BB: battery + ve.
+ AA: accessory + ve.
+ CC: ignition controlled + ve.
+ KK: + ve after ignition off.
9 - COLOUR CODES:
BA: white.
BE: blue.
BG: beige.
GR: gray.
JN: yellow.
MR: brown.
NR: black.
OR: orange.
RG: red.
RS: pink.
VE: green.
VI: mauve.
VJ: green/yellow.
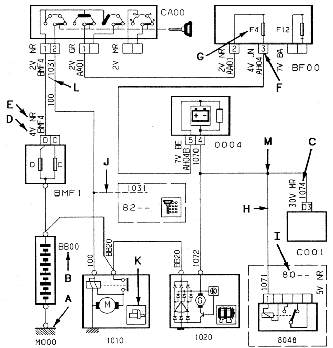
10 - READING THE SCHEMATIC DIAGRAMS:
A: representation of an earth point.
Â: component number.
Ñ: wire number.
D: connector socket number.
E: connector colour.
F: connector socket number.
G: fuse number.
H: representation of information going to another function.
I: number of the function involved.
J: representation of a wire depending on vehicle specification.
Ê: component diagram.
L: uniting wires.
M: representation of a splice.
11 - READING WIRING DIAGRAMS:
N: harness identification.
O: fuse box diagram.
P: interconnection number.
Q: number of interconnection ways.
R: interconnection colour.
S: representation of a partial interconnection.
T: representation of a splice.
12 - READING INSTALLATION DIAGRAMS
1: identifying the harness shown.
2: identifying the equipment.
3: number of connector ways.
4: connector color.
5: representation of an earth point.
6: representation of a splice.
7: identifying an interconnection.
8: identifying the harness connected.
9: for details see the box indicated.
10: location of the harness label.
LIST OF COMPONENTS (SECTION 1):
- B001: mixed bridge block 1.
- B002: mixed bridge block 2.
- B003: mixed bridge block 3.
- BB00: battery.
- BB01: battery assembly (rear).
- BB02: battery assembly (lower front).
- ÂÂ0Ç: battery assembly (upper front).
- BB04: battery central assembly unit.
- BB05: starter battery.
- BB06: battery.
- BB10: battery + ve control unit.
- BCP3: 3 relay protection switch unit.
- BF00: passenger compartment fuse box.
- BF01: fuse box under bonnet.
- BF02: fuse box (luggage compartment).
- BGP0: centralised control unit (police).
- BH12: 12 fuse box (passenger compartment).
- BH28: 28 fuse box (passenger compartment).
- BMF1: maxi fuse unit.
- BMF2: maxi fuse unit.
- BMF3: maxi fuse unit.
- BMF4: maxi fuse unit.
- BM27: engine fuse board with 27 fuse (s).
- BM34: engine fuse board with 34 fuse (s).
- BSI1: built-in systems interface.
- C001: diagnostic connector.
- C002: breakdown wire connector.
- C004: instrument panel diagnostic connector.
- C1030: test connector -engine running information.
- C1042: general circuit breaker optional connector.
- C1100: ignition test connector.
- C1105: ignition suppression connector.
- C1110: ignition adjustment connector for idle.
- C1200: injection test connector.
- C1250: emission control adjustment connector.
- C1260: supply pump fuse holder connector.
- C1265: carburettor heating resistor fuse-holder connector.
- C1270: EGR test connector.
- C1300: injection-ignition test connector.
- C1310: ignition/injection fuse holder connector.
- C1360: oxygen sensor heater fuse holder connector.
- C1400: TDC connector.
- C1450: system development connector.
- C1500: fan operation test connector.
- C1630: test connector (automatic gearbox).
- C1700: electronic management test connector.
- C1800: LPG diagnostic connector.
- C200: caravan socket connector.
- C2310: driving school dual control connector.
- C2600: front fog-lamp fuse holder connector.
- C310: caravan lighting battery positive supply connector.
- C4640: fuse-holder connector for supply to chronograph.
- C6235: door locking test connector.
- C6301: test connector (storing in memory - seat).
- C6540: pre-tensioning seat belts test connector.
- C6560: air bag test connector.
- C6570: air bag test connector + pre-tensioner.
- C6640: ride height circuit bleeding connector.
- C6860: electric hood test connector.
- C7000: anti-lock brake test connector.
- C7001: ABS power fuse holder connector.
- C7050: traction control test connector.
- C7100: variable power steering test connector.
- C7215: multifunction screen diagnostic connector.
- C7710: suspension test connector.
- C8000: heater test connector.
- C8201: immobiliser test connector.
- C8400: radio battery + ve connector.
- C8600: alarm test connector.
- C861: alarm supply connector.
- C8630: protection unit diagnostic connector.
- CA00: ignition switch.
- CCS1: signalling central control assembly (police).
- CP00: rear 12 V socket.
- CPC0: sliding door contact assembly (left).
- CPC1: sliding door contact assembly (right).
- CP01: front 12 V socket.
- CT00: steering wheel rotary connector.
- CV00: switch unit under steering wheel (ÑÎÌ 2000).
- DRAG: shielded earth.
- DRA1: shielded earth 1.
- ECV0: control assembly on steering wheel.
- MF00: starter battery maxi-fuse.
- MF01: alternator maxi fuse.
- MF175: MEGA-engine compartment fuse 175 A.
- PS00: connector board.
- PSF0: connection board - fuse box (passenger compartment).
- PSF1: connection board - fuse box (under the bonnet).
- PSF2: connection board - fuse box (luggage compartment).
- V0004: stop warning lamp.
- V1000: load warning lamp.
- V1001: traction batteries correct charge lamp.
- V1002: traction batteries discharged warning lamp.
- V1017: 12 V converter fault warning lamp.
- V1100: ignition test warning lamp.
- V1150: pre-heat warning lamp.
- V1200: injection test warning lamp.
- V1203: pump cut-off light.
- V1300: engine diagnosis warning lamp.
- V1700: temporary fault warning lamp.
- V1701: forward drive warning lamp.
- V1702: reverse drive warning lamp.
- V1703: insulation fault warning lamp.
- V1800: gas supply warning lamp.
- V2000: rear fog lamp warning lamp.
- V2010: front fog lamp warning light.
- V2300: hazard warning lamp.
- V2310: right or left flasher indicator lamp.
- V2320: LH direction indicator warning lamp.
- V2330: RH direction indicator warning lamp.
- V2600: sidelamp warning lamp.
- V2610: dipped beam warning lamp.
- V2620: main beam warning lamp.
- V2660: front fog lamp warning lamp.
- V4010: coolant low level warning lamp.
- V4017: battery electrolyte level warning lamp.
- V4020: engine coolant maximum temperature warning lamp.
- V4040: screen wash fluid low level warning lamp.
- V4050: water in diesel fuel warning lamp.
- V4110: engine oil low pressure warning lamp.
- V4120: engine oil low level warning lamp.
- V4130: maximum engine oil temperature warning light.
- V4200: choke warning lamp.
- V4205: air cleaner blocked warning light.
- V4300: low fuel level warning lamp.
- V4320: tank cap open warning lamp.
- V4400: parking brake warning lamp.
- V4410: brake fluid low level warning lamp.
- V4420: handbrake/low brake fluid level warning lamp.
- V4430: brake pad wear warning lamp.
- V4440: blown bulb warning lamp.
- V4600: gear lever position warning lamp.
- V4610: gearbox oil temperature warning lamp.
- V4700: door open warning lamp.
- V4730: seat belt not buckled warning lamp.
- V4800: catalytic converter overheating warning lamp.
- V6235: deadlocking pilot light.
- V6560: air bag warning light (front).
- V6561: side air bag warning lamp.
- V6640: ride height correction fluid low level warning lamp.
- V6700: differential lock test warning lamp.
- V6709: reduction gear change warning lamp.
- V7000: ABS diagnostic warning lamp.
- V7001: ABS operational indicator light.
- V7050: traction control diagnostic warning lamp.
- V7060: traction control operation lamp.
- V7310: cruise control indicator lamp.
- V7700: suspension diagnostic warning lamp.
- V7800: stability check diagnostic warning light.
- V8018: additional heating low fuel level warning lamp.
- V8110: heated rear screen indicator lamp.
- V8220: transponder warning lamp.
- 1000: starting safety switch.
- 1005: starter inhibitor relay.
- 1010: starter.
- 1020: alternator.
- 1025: dual battery unit.
- 1030: engine running signal relay.
- 1040: general maintenance relay.
- 1041: emergency stop switch.
- 1042: general relay.
- 1043: re-setting push button.
- 1044: diode unit.
- 1045: auxiliary re-arming push button.
- 1086: alarm starter cut-off relay.
- 1100: distributor.
- 1101: engine coolant thermistor for advance module.
- 1102: advance module.
- 1104: advance correction solenoid.
- 1105: ignition amplifier module.
- 1110: ignition distributor.
- 1115: cylinder reference sensor.
- 1116: cylinder reference sensor 1.
- 1117: cylinder reference sensor 2.
- 1120: knock sensor.
- 1121: knock sensor 1.
- 1122: knock sensor 2.
- 1125: accelerator pedal switch.
- 1127: ignition supply relay.
- 1130: ignition control unit.
- 1131: cylinder 1 ignition coil.
- 1132: cylinder 2 ignition coil.
- 1133: cylinder 3 ignition coil.
- 1134: cylinder 4 ignition coil.
- 1135: ignition coil.
- 1136: ignition coil capacitor.
- 1137: cylinder 5 ignition coil.
- 1138: cylinder 6 ignition coil.
- 1140: emission control module for carburettor.
- 1141: coolant heating plugs supply relay 1.
- 1142: coolant heating plugs supply relay 2.
- 1143: coolant heating plugs supply relay 3.
- 1145: throttle opening solenoid valve.
- 1146: coolant heating plugs supply relay 1-2.
- 1147: coolant heating plugs supply relay 3-4.
- 1148: coolant heater relay 1.
- 1149: coolant heater relay 2.
- 1150: pre-heat control unit.
- 1155: pre-heat relay.
- 1156: post-heat relay.
- 1157: post-heat thermal switch.
- 1158: pre-post heating control unit.
- 1160: glow plugs.
- 1161: no. 1 cylinder glow plug.
- 1162: no. 2 cylinder glow plug.
- 1163: no. 3 cylinder glow plug.
- 1164: no. 4 cylinder glow plug.
- 1190: water circuit heater.
- 1200: fuel pump relay.
- 1201: injection pump relay.
- 1202: tachymetric relay.
- 1203: inertia switch.
- 1204: impact safety relay.
- 1205: fuel pump fuse.
- 1206: decanting pump control unit.
- 1207: decanting pump.
- 1208: diesel injection pump (advance corrector, fuel cut-off solenoid).
- 1209: scavenge pump.
- 1210: fuel pump.
- 1211: fuel gauge pump.
- 1212: air tank solenoid.
- 1213: air pump relay.
- 1214: econoscope.
- 1215: purge canister solenoid valve.
- 1216: canister simulation resistor.
- 1217: canister bleed cut-off solenoid.
- 1218: ignition advance cut-off solenoid.
- 1219: throttle potentiometer (injection, automatic transmission).
- 1220: coolant temperature sensor.
- 1221: diesel thermistor. 1222: accelerometer.
- 1223: injection air solenoid valve.
- 1224: absorber closing solenoid valve.
- 1225: idle regulation stepper motor (MMBA).
- 1226: idle regulation motor and idle switch.
- 1227: fuel tank pressure sensor.
- 1228: idle regulation motor and idle switch + Hall effect sensor.
- 1229: turbo regulator solenoid with variable resistance.
- 1230: supplementary air device.
- 1231: automatic transmission idling speed solenoid unit.
- 1232: idle maintaining solenoid valve.
- 1233: turbocharger pressure regulation solenoid valve.
- 1234: carburettor damper solenoid valve.
- 1235: carburettor breather solenoid valve.
- 1236: overrun cut-off solenoid valve.
- 1237: pulsair solenoid valve.
- 1238: 2 volume VASC solenoid.
- 1239: idling regulation solenoid valve.
- 1240: induction air temperature sensor.
- 1241: pulsair pump.
- 1242: pulsair relay.
- 1243: variable solenoid valve 1.
- 1244: EGR proportional solenoid valve.
- 1245: altitude switch.
- 1246: EGR function supply relay.
- 1247: EGR coolant thermal switch.
- 1248: EGR calibration resistor.
- 1249: load lever potentiometer (EGR).
- 1250: EGR exhaust gas recycling control unit.
- 1251: EGR vacuum pump.
- 1252: diesel advance corrector relay.
- 1253: all or nothing solenoid valve (EGR).
- 1254: EGR load lever switch.
- 1255: fuel cut-off solenoid valve.
- 1256: advance solenoid valve (diesel).
- 1257: - flow solenoid (diesel).
- 1258: + flow solenoid (diesel).
- 1259: +/- flow solenoid (diesel).
- 1260: injector needle lift sensor.
- 1261: accelerator pedal position sensor.
- 1262: motorised butterfly.
- 1263: EGR + butterfly solenoid valve.
- 1264: swirl solenoid valve.
- 1265: carburettor heater thermal switch.
- 1266: carburettor heater relay.
- 1267: diesel butterfly solenoid valve (air intake).
- 1268: variable solenoid valve 2.
- 1269: carburettor heating resistor relay.
- 1270: carburettor or throttle housing heater resistor.
- 1271: cut-off solenoid valve.
- 1272: cut-off solenoid assembly, carburettor heater resistor.
- 1273: oil breather re-heat resistor 1.
- 1274: oil breather re-heat resistor 2.
- 1275: carburettor.
- 1276: diesel heater.
- 1277: diesel high pressure pump piston deactivation solenoid 3.
- 1278: start of compression sensor.
- 1280 : long 2 volume VASC solenoid.
- 1281: short 2 volume VASC solenoid.
- 1301: automatic transmission information relay (injection).
- 1302: injection and supply relay.
- 1303: injection and ignition supply relay.
- 1304: engine management multi-function double relay.
- 1305: mixture potentiometer.
- 1306: automatic gearbox relay shunt.
- 1307: power multifunction double relay.
- 1308: engine oil pressure sensor.
- 1309: turbocharger air thermistor.
- 1310: air flow sensor.
- 1311: turbo pressure sensor.
- 1312: induction air pressure sensor.
- 1313: engine speed sensor.
- 1314: altitude sensor.
- 1315: injection resistor.
- 1316: throttle position sensor.
- 1317: diesel pump lever position sensor.
- 1318: throttle switch unit.
- 1319: injection coding resistor.
- 1320: engine management control unit.
- 1321: diesel high pressure sensor.
- 1322: diesel high pressure regulator.
- 1323: high temperature sensor (exhaust gas).
- 1324: proportional dosing solenoid valve.
- 1325: petrol high pressure sensor.
- 1326: injection unit supply fuse.
- 1327: cam position sensor (diesel pump).
- 1328: rotor position sensor (diesel pump).
- 1329: slide position sensor (DIESEL pump).
- 1330: injector.
- 1331: injector cylinder no.1.
- 1332: injector cylinder no.2.
- 1333: injector cylinder no.3.
- 1334: injector cylinder no.4.
- 1335: injector cylinder no.5.
- 1336: injector cylinder no.6.
- 1337: injector cylinder no.7.
- 1338: injector cylinder no.8.
- 1339: injector cylinder no.9.
- 1340: injector cylinder no.10.
- 1342: motor multi-function control unit.
- 1345: oxygen sensor heater relay.
- 1348: oxygen sensor heater fuse.
- 1350: oxygen sensor (front).
- 1351: oxygen sensor (rear).
- 1352: front downstream oxygen sensor.
- 1353: front upstream oxygen sensor.
- 1354: rear downstream oxygen sensor.
- 1355: rear upstream oxygen sensor.
- 1400: TDC sensor. 1500: fan relay.
- 1501: cooling fan fuse.
- 1502: left hand fan supply relay.
- 1503: right hand fan supply relay.
- 1504: left and right hand fan series supply relay.
- 1505: cooling fan thermal switch.
- 1506: two-speed cooling fan resistor.
- 1507: fan control (coolant) temperature sender unit via ECU.
- 1508: low speed fan supply relay.
- 1509: high speed fan supply relay.
- 1510: fan.
- 1511: right-hand fan.
- 1512: left-hand fan.
- 1513: cooling fan electronic chopper.
- 1515: left-hand interference suppression filter.
- 1516: right-hand interference suppression filter.
- 1517: cooling fan controlled flap.
- 1518: cooling fan three speed resistor.
- 1520: engine post-cooling thermal switch.
- 1525: engine post-cooling relay.
- 1526: engine post-cooling time switch.
- 1530: post-cooling device shunt.
- 1550: turbo coolant pump.
- 1551: turbo coolant pump fuse.
- 1555: turbo coolant pump control relay.
- 1600: selector lever position switch.
- 1601: one-touch control lever sensor.
- 1602: one-touch control switch.
- 1606: parking position buzzer supply relay.
- 1607: auto transmission selector and display lamp supply relay.
- 1613: auto transmission engine speed sensor.
- 1615: pressure sensor (automatic gearbox).
- 1620: vehicle speed sensor.
- 1621: vehicle speed sensor (automatic gearbox).
- 1622: automatic gearbox output speed sensor.
- 1625: vehicle speed interface module.
- 1630: automatic transmission control unit.
- 1631: torque reduction solenoid valve.
- 1632: pedal position contact.
- 1635: automatic gearbox electrohydraulic block.
- 1636: auto transmission position sensor.
- 1637: automatic gearbox kickdown switch.
- 1638: auto transmission lever blocking actuator.
- 1639: accelerator pedal foot off contact.
- 1640: automatic transmission programme selector.
- 1642: gear lever blocking actuator control relay.
- 1643: key blocking actuator control relay.
- 1644: key blocking actuator.
- 1645: automatic gearbox electronic piloting.
- 1646: automatic gearbox solenoid valve block.
- 1700: electric management control unit.
- 1701: temperature monitoring module -lower front battery voltage.
- 1702: temperature monitoring module -upper front battery voltage.
- 1703: temperature monitoring module -rear battery voltage.
- 1704: relay housing.
- 1705: electronic tool kit.
- 1713: accelerator potentiometer.
- 1714: energy gauge.
- 1718: electric motor cooling fan control thermistor.
- 1722: battery electrolyte cooling fan control thermistor.
- 1724: additional heating switch.
- 1725: additional heating.
- 1726: additional heating fuel pump.
- 1727: traction battery coolant pump.
- 1728: electronic management control unit coolant pump.
- 1729: electric vehicle coded anti-start relay.
- 1730: coded anti-theft shunt.
- 1732: battery heating relay.
- 1733: battery heating resistor.
- 1740: electric traction motor.
- 1746: electric motor cooling fan.
- 1747: charging socket.
- 1748: battery charging socket unit.
- 1800: gas control unit.
- 1801: absolute pressure sensor.
- 1802: dosing solenoid valve.
- 1803: tank solenoid valve.
- 1804: vapour pressure relief solenoid valve.
- 1805: 3 relay housing.
- 1806: oxygen sensor relay.
- 1807: diode bridge.
- 1808: gas supply unit.
- 1809: linear actuator.
- 1810: Petrol-Gas switch.
- 1811: petrol/gas timer relay.
- 1812: gas supply fuse unit.
- 1813: diagnostic warning light cut-off relay.
- 1814: gas pressure gauge.
- 1815: LPG/petrol dialogue double relay.
- 1816:12V/5V voltage adaptor fitting.
- 1817: LPG gauge.
- 1818: coolant thermistor (15°).
- 1819: LPG gauge damping unit.
- 1820: gas distribution motor.
- 1821: LPG solenoid valve + gauge.
- 1822: adaption fitting diode 12V/5V.
- 1823: adaption fitting resistor 12V/5V.
- 1824: inlet air flap solenoid valve.
- 1825: gas supply solenoid valve.
- 1826: fuel pump cut-off relay.
- 0002: lighting and signalling switch.
- 2000: rear fog lamp switch.
- 2001: lighting/wiping stalk.
- 2002: driving school buzzer (Germany).
- 2003: driving school instructor's control unit.
- 2004: driving school jack socket (Germany).
- 2005: rear fog lamp relay.
- 2006: driving school switch (Germany).
- 2007: driving school footwell lighting (Germany).
- 2010: rear fog lamps (left side).
- 2011: rear fog lamps (centre).
- 2015: rear fog lamps (right side).
- 2016: rear fog lights control unit.
- 2100: stop lamp switch.
- 2101: redundant brake switch.
- 2110: additional stop lamps.
- 2111: additional stop lamps (left side).
- 2112: additional stop lamps (right side).
- 2200: reverse lamp switch.
- 2202: reverse drive control switch.
- 2210: left-hand reverse lamp switch.
- 2215: right-hand reverse lamp switch.
LIST OF COMPONENTS (SECTION 2) :
- 2300: hazard warning switch.
- 2305: flasher unit.
- 2310: direction indicator switch.
- 2320: left-hand front direction indicator lamp.
- 2325: right-hand front direction indicator lamp.
- 2330: left-hand rear direction indicator lamp (if separated).
- 2335: right-hand rear direction indicator lamp (if separated).
- 2340: left-hand side repeater flasher.
- 2345: right-hand side repeater flasher.
- 2400: sidelamp day running lights line relay.
- 2401: dipped beam day running lights relay.
- 2402: daylight running lights relay shunt.
- 2410: dipped beam relay.
- 2411: dim-dip relay.
- 2415: dim-dip resistor.
- 2500: horn button.
- 2501: horn button in steering wheel.
- 2505: air horn compressor relay.
- 2510: air horn compressor.
- 2520: horns.
- 2521: low note horn.
- 2522: high note horn.
- 2523: pedestrian buzzer.
- 2525: air horn fuse.
- 2530: siren unit (police).
- 2531: police siren switch.
- 2532: day/night police siren switch.
- 2535: siren speaker (police).
- 2600: lamp rotator.
- 2605: dipped beam relay.
- 2606: main beam relay.
- 2610: left-hand headlamp.
- 2615: right-hand headlamp.
- 2620: front left side light.
- 2625: front right side light.
- 2630: left-hand tail lamp.
- 2631: right-hand tail lamp on boot lid.
- 2632: left-hand tail lamp on boot lid.
- 2633: number plate right-hand lamp.
- 2634: jack socket shunt.
- 2635: right-hand tail lamp.
- 2636: number plate lamp.
- 2637: jack plug for rotating lamp.
- 2638: rotating lamp.
- 2639: rotating lamp switch.
- 2640: left-hand front door marker lamp.
- 2641: front right side marker.
- 2642: front left side marker.
- 2643: rear right side marker.
- 2644: rear left side marker.
- 2645: right-hand front door marker lamp.
- 2650: left-hand rear door marker lamp.
- 2651: police car bar across roof.
- 2655: right-hand rear door marker lamp.
- 2656: rear facing flashing stop lights.
- 2657: rear facing flashing stop lights central unit (roof tail lamps).
- 2658: rear roof lamp switch.
- 2659: orange lights switch.
- 2660: front fog lamp switch.
- 2662: front fog lamp inhibitor relay (front).
- 2665: front fog lamp relay.
- 2670: left-hand front fog lamp.
- 2675: right-hand front fog lamp.
- 2680: long range driving lamp switch.
- 2685: long range driving lamp relay.
- 2690: left hand long range driving lamp.
- 2695: right hand long range driving lamp.
- 3000: left hand front door flange switch.
- 3001: right hand front door flange switch.
- 3002: door aperture switch-rear left-hand door.
- 3003: door aperture switch-rear right-hand door.
- 3004: lighting timer unit.
- 3005: courtesy lamp timer relay.
- 3006: courtesy lamp switch.
- 3010: front courtesy lamp.
- 3012: courtesy lamp (front LH).
- 3013: courtesy lamp (front RH).
- 3015: roof console + integral functions.
- 3019: rear courtesy lamp switch.
- 3020: rear courtesy lamp.
- 3022: rear left-hand courtesy lamp.
- 3023: rear right hand courtesy lamp.
- 3024: left-hand courtesy lamp.
- 3025: right-hand courtesy lamp.
- 3029: centre courtesy lamp switch.
- 3030: central courtesy lamp.
- 3031: front right-hand reading lamp.
- 3032: front left-hand reading lamp.
- 3033: rear right-hand reading lamp.
- 3034: rear left-hand reading lamp.
- 3035: footwell illumination.
- 3036: right hand footwell light.
- 3037: left hand footwell light.
- 3040: left-hand front door tread lamp.
- 3042: left-hand rear door tread lamp.
- 3045: right-hand front door tread lamp.
- 3047: right-hand rear door tread lamp.
- 3050: lighting rheostat.
- 3051: heater control panel lamp.
- 3052: console lamp.
- 3053: cigar lighter lamp.
- 3054: ashtray lamp.
- 3055: radio cover control lamp.
- 3056: ashtray cover control lamp.
- 3057: left-hand vent lighting.
- 3058: right-hand vent lighting.
- 3059: centre vent lighting.
- 3060: vanity mirror lamp (on the driver's side).
- 3061: vanity mirror lamp (passenger's side).
- 3062: rear ashtray lighting.
- 3065: map reading lamp.
- 3070: selector lever lamp.
- 3075: ignition switch lamp.
- 3080: police visor lamp.
- 3085: central passenger courtesy light switch (white light).
- 3086: central passenger courtesy light switch (blue light).
- 3087: parking lamps switch.
- 3088: parking lamps relay.
- 3100: luggage compartment switch.
- 3105: boot (or luggage compartment) lamp.
- 3106: luggage compartment left-hand lighting.
- 3107: luggage compartment right-hand lighting.
- 3110: glove box lamp switch.
- 3115: glove box lamp.
- 3120: bonnet switch.
- 3121: engine compartment lamp.
- 3122: engine compartment lamp switch.
- 3125: luggage compartment lamp relay.
- 3126: luggage compartment light timer relay.
- 0004: instrument panel.
- 4000: instrument panel centralised electronic module.
- 4005: coolant temperature sensor.
- 4010: engine coolant level switch.
- 4015: engine coolant level unit.
- 4020: engine coolant thermal switch.
- 4025: temperature sensor - engine coolant thermal switch (gauge).
- 4026: coolant temperature gauge.
- 4030: coolant thermistor (gauge).
- 4035: pre-warning heat switch.
- 4040: coolant and air conditioning thermistor.
- 4050: water in fuel sensor.
- 4060: battery charge indicator.
- 4100: temperature gauge + engine oil level.
- 4101: engine oil temperature display.
- 4102: engine oil level gauge.
- 4103: temperature sensor (engine oil).
- 4104: engine oil pressure sensor.
- 4105: engine oil pressure gauge.
- 4106: pressure sensor/oil pressure switch.
- 4110: oil pressure switch.
- 4111: temperature sensor + engine oil thermal switch.
- 4120: engine oil level sensor.
- 4130: engine oil thermal switch.
- 4200: choke switch.
- 4205: air cleaner pressure switch.
- 4210: tachometer (if separated).
- 4240: induction pressure sensor.
- 4241: turbocharge pressure gauge.
- 4300: low fuel level switch.
- 4310: fuel gauge.
- 4311: fuel pump electronic damping unit.
- 4315: fuel gauge (transmitter).
- 4320: tank cap present switch.
- 4330: fuel flow meter (trip computer).
- 4335: fuel consumption interface unit.
- 4340: fuel consumption.
- 4341: current fuel consumption indicator.
- 4400: handbrake switch.
- 4401: parking brake warning lamp diode.
- 4402: reverse gear buzzer diode.
- 4405: vacuum pressure switch control of the brake servo vacuum.
- 4410: brake fluid level switch.
- 4420: ABS warning lamp relay.
- 4430: front left brake pad wear contact.
- 4431: front right brake pad wear contact.
- 4432: rear left brake pad wear contact.
- 4433: rear right brake pad wear contact.
- 4440: bulb failure detection control unit.
- 4445: blown bulb relay (warning lamp).
- 4450: brake warning lamp relay (Australia).
- 4500: ride height correction fluid level switch.
- 4605: selection or programme display.
- 4610: gearbox oil thermal switch.
- 4630: speedometer.
- 4635: tachograph electronic converter.
- 4700: left-hand front door lock switch (door open detection) (if different 3000).
- 4701: right-hand front door lock switch (door open detection) (if different 3001).
- 4702: left-hand rear door lock switch (door open detection) (if different 3002).
- 4703: right-hand rear door lock switch (door open detection) (if different 3003).
- 4704: bonnet closed switch (bonnet open detection).
- 4705: boot lock switch (boot open detection).
- 4710: headlamp flash relay.
- 4715: door open buzzer.
- 4716: parking brake position reminder buzzer.
- 4720: lamps on buzzer relay.
- 4725: lamps on + ignition key in buzzer relay.
- 4730: seat belt switch.
- 4735: seat belt buzzer relay.
- 4740: overspeeding buzzer.
- 4750: anti-lock braking buzzer relay.
- 4760: ignition key in lock switch (buzzer control).
- 4765: ignition key in lock buzzer relay.
- 4790: electric motor reminder buzzer.
- 4800: catalytic converter temperature sensor.
- 4805: catalytic converter temperature control unit.
- 4900: door open indicator display.
- 4905: points matrix.
- 4990: charging flap open check contact.
- 0005: screen wiper switch.
- 5000: windscreen wipe/wash switch (if separated).
- 5001: rain sensor.
- 5002: rain sensor control relay.
- 5003: rain sensor speed control relay.
- 5004: automatic windscreen wiper control unit.
- 5005: windscreen wiper relay.
- 5006: front/rear wiper relay.
- 5010: windscreen wiper timer.
- 5015: windscreen wiper motor.
- 5016: parking stop unit.
- 5020: wash fluid heater.
- 5021: pipe heater.
- 5100: windscreen wash pump.
- 5105: heated windscreen wash jets.
- 5110: wash liquid level sensor.
- 5115: front/rear screen wash pump.
- 5200: tailgate wipe/wash control (if separated).
- 5202: rear screen wiper switch.
- 5203: rear screen wash switch.
- 5204: rear wiper motor contact (if separated).
- 5205: tailgate wiper relay.
- 5210: rear screen wiper timer.
- 5211: left hand rear screen wiper motor.
- 5212: right hand rear screen wiper motor.
- 5215: rear screen wiper motor.
- 5300: rear screen wash pump.
- 5400: headlamp wash timer relay.
- 5401: headlamp wash relay.
- 5405: headlamp wash pump.
- 5406: headlamp wash switch.
- 6000: left-hand door left-hand window lift switch.
- 6001: left-hand window lift front switch.
- 6002: right-hand window lift front switch.
- 6005: right-hand door right-hand window lift switch.
- 6010: right-hand door left-hand window lift switch.
- 6015: left-hand door right-hand window lift switch.
- 6016: window lift circuit diode + sun roof.
- 6020: front window lift + sun roof relay.
- 6021: window lift relay.
- 6025: window lift + sun roof supply re-connection relay.
- 6029: driver's door one-touch/ safety auto-reverse ECU.
- 6030: one touch electric window control unit.
- 6031: passenger's one touch front electric window motor + control unit.
- 6032: driver's one touch front electric window motor + control unit.
- 6033: safety auto-reverse control unit.
- 6034: safety auto-reverse sensor.
- 6035: safety auto-reverse window motor (driver's door).
- 6036: window lift control board/ rear-view mirror (driver's door).
- 6037: window lift control board/ rear-view mirror (passenger door).
- 6038: safety auto-reverse window motor (passenger door).
- 6040: window lift motor (front LH).
- 6041: interior handle sensor (driver's door).
- 6042: exterior handle sensor (driver's door).
- 6043: interior handle sensor (passenger door).
- 6044: exterior handle sensor (passenger door).
- 6045: window lift motor (front RH).
- 6100: left-hand rear window lift rear switch.
- 6101: right rear window lift unit + motor (one-touch).
- 6102: left rear window lift unit + motor (one-touch).
- 6105: right-hand rear window lift rear switch.
- 6110: left-hand rear window lift front switch.
- 6115: right-hand rear window lift front switch.
- 6116: rear electric window control panel.
- 6120: rear window lift inhibitor switch.
- 6121: rear function locking relay.
- 6122: rear window lift inhibitor switch + alarm cut-off.
- 6125: rear window lift relay.
- 6126: rear window lift relay on + aa.
- 6130: window lift motor (rear LH).
- 6131: right rear window lift unit + motor.
- 6132: left rear window lift unit + motor.
- 6133: safety auto-reverse window motor (rear left-hand door).
- 6134: safety auto-reverse window motor (rear right-hand door).
- 6135: window lift motor (rear RH).
- 6140: rear window lift relay 4- heated seat.
- 6200: front left-hand door open switch.
- 6202: driver's door lock assembly.
- 6203: switch insulation diode (front door/rear).
- 6204: rear wiper motor contact (if separated).
- 6205: front right-hand door open switch.
- 6207: front passenger door lock assembly.
- 6210: rear left-hand door open switch.
- 6212: rear left-hand door lock assembly.
- 6215: rear right-hand door open switch.
- 6216: boot lid open switch.
- 6217: rear right-hand door lock assembly.
- 6218: right-hand rear hinged door-lock assembly.
- 6219: door unlocking safety relay.
- 6220: door locking switch.
- 6221: right-hand rear hinged door locking switch.
- 6222: boot lock assembly.
- 6230: infra red door locking receiver.
- 6231: high frequency receiver for central locking.
- 6235: central locking control unit.
- 6237: boot unlocking switch.
- 6240: left-hand front door lock motor.
- 6242: front left-hand door deadlock motor.
- 6245: right-hand front door lock motor.
- 6247: front right-hand door deadlock motor.
- 6250: left-hand rear door lock motor.
- 6252: rear left-hand door deadlock motor.
- 6253; left-hand rear hinged door locking motor.
- 6255: right-hand rear door lock motor.
- 6256: rear door lock motor.
- 6257: rear right-hand door deadlock motor.
- 6258: right-hand rear hinged door locking motor.
- 6259: right-hand rear hinged door deadlocking motor.
- 6260: boot or tailgate lock motor.
- 6261: tailgate locking motor.
- 6262: luggage compartment deadlocking motor diode.
- 6265: fuel filler flap lock motor.
- 6266: charging flap locking motor.
- 6300: driver's seat sliding switch.
- 6301: control unit for memorising seat and mirror positions.
- 6302: driver's seat adjustment assembly.
- 6303: passenger's seat adjustment assembly.
- 6304: seat position memory ECU (passenger).
- 6305: passenger's seat sliding switch.
- 6307: keypad for memorising seat position.
- 6308: presence sensor.
- 6310: driver's seat raising switch.
- 6311: switch : driver's seat front cushion.
- 6312: switch : driver's seat rear cushion.
- 6315: passenger's seat raising switch.
- 6320: driver's seat slide motor.
- 6321: slide position sensor (driver's seat).
- 6322: height adjustment motor (driver's seat).
- 6323: height adjustment motor (passenger's seat).
- 6325: passenger's seat slide motor.
- 6331: driver's seat height position sensor.
- 6332: driver's seat cushion front height motor.
- 6333: driver's seat front cushion position sensor.
- 6334: driver's seat cushion rear height motor.
- 6335: driver's seat rear cushion position sensor.
- 6337: passenger's seat cushion front height motor.
- 6339: passenger's seat cushion rear height motor.
- 6340: driver's seat backrest switch.
- 6341: seatback position sensor (driver's seat).
- 6345: passenger's seat backrest switch.
- 6346: centre armrest switch.
- 6347: centre armrest motor.
- 6350: driver's seat backrest inclination motor.
- 6355: passenger's seat backrest inclination motor.
- 6360: driver's seat adjustment relay.
- 6365: passenger's seat adjustment relay.
- 6366: slide high speed motor - passenger's seat.
- 6367: slide high speed motor - driver's seat.
- 6370: adjustment pump + solenoid valve assembly - driver's seat.
- 6371: passenger's seat backrest inflation contact.
- 6372: driver's seat backrest inflation contact.
- 6373: driver's seat front stop position micro switch.
- 6374: seat back locked position micro switch -driver's seat.
- 6375: adjustment pump + solenoid valve assembly - passenger's seat.
- 6376: passenger's seat front stop position micro switch.
- 6377: seat back folded position micro switch -passenger's seat.
- 6378: seat back locked position micro switch -passenger's seat.
- 6379: passenger's seat memorised position micro switch.
- 6380: rear seat cushion adjustment switch.
- 6381: rear seat adjustment motor.
- 6382: seat adjustment switch (rear RH).
- 6383: seat adjustment switch (rear LH).
- 6384: seat adjustment motor (rear RH).
- 6385: seat adjustment motor (rear LH).
- 6386: rear head-rest retracting switch (right side).
- 6387: rear head-rest retracting switch (left side).
- 6388: head-rest motor (rear RH).
- 6389: head-rest motor (rear LH).
- 6390: rear head-rest retracting switch.
- 6391: seat adjustment assembly (rear RH).
- 6392: seat adjustment assembly (rear LH).
- 6400: driver's side rear view mirror control.
- 6405: passenger's side rear view mirror control.
- 6406: rear view mirror control.
- 6407: fold back rear view mirror unit.
- 6410: driver's side rear view mirror (electric mirror/heated mirror).
- 6415: passenger's side rear view mirror (electric mirror/heated mirror).
- 6420: fold-back mirror switch.
- 6421: reverse indexing unit.
- 6422: reverse indexing switch.
- 6430: electric interior mirror.
- 6435: anti-dazzle unit.
- 6440: electrochrome interior mirror.
- 6470: steering wheel adjustment switch.
- 6471: steering wheel height adjustment motor.
- 6472: steering wheel depth adjustment motor.
- 6500: driver's passive restraint switch.
- 6505: passenger's passive restraint switch.
- 6510: driver's passive restraint control unit.
- 6515: passenger's passive restraint control unit.
- 6520: passive restraint time switch relay.
- 6530: driver's passive restraint motor.
- 6535: passenger's passive restraint motor.
- 6540: driver's pre-tensioning seat belt control unit.
- 6541: passenger's pre-tensioning seat belt control unit.
- 6542: pre-tensioning seat belt control unit.
- 6543: passenger presence detector.
- 6544: presence detector (rear RH).
- 6545: presence detector (rear LH).
- 6546: presence of passenger detection unit.
- 6551: right-hand side air bag screen module.
- 6552: left-hand side air bag screen module.
- 6553: air bag shunt resistor.
- 6554: front top left-hand side air bag module.
- 6555: front top right-hand side air bag module.
- 6556: rear bottom left-hand side air bag module.
- 6557: rear bottom right-hand side air bag module.
- 6558: rear top right-hand side air bag module.
- 6559: rear top left-hand side air bag module.
- 6560: airbag ECU.
- 6561: air bag control unit auto interference suppression.
- 6562: front bottom right-hand side air bag module.
- 6563: front bottom left-hand side air bag module.
- 6564: passenger's air bag module.
- 6565: driver's air bag module.
- 6566: airbag light relay.
- 6567: right-hand impact detector.
- 6568: left-hand impact detector.
- 6569: passenger air bag neutralisation switch.
- 6570: air bag and pre-tensioners control unit.
- 6571: side airbag unit (right).
- 6572: side airbag unit (left).
- 6573: driver's lateral satellite.
- 6574: passenger's lateral satellite.
- 6575: pre-tensioning seat-belt (on the driver's side).
- 6576: pre-tensioning seat-belt (passenger's side).
- 6577: pre-tensioner (rear LH).
- 6578: pre-tensioner (rear RH).
- 6579: central rear pre-tensioner.
LIST OF COMPONENTS (SECTION 3) :
- 6600: headlamp height adjustment control.
- 6605: headlight height adjustment unit.
- 6610: left-hand headlamp height adjustment motor.
- 6615: right-hand headlamp height adjustment motor.
- 6616: front body height sensor.
- 6617: rear body height sensor.
- 6620: vehicle height correction control fuse.
- 6621: vehicle height correction motor fuse.
- 6625: vehicle high position switch.
- 6630: parking brake information relay (vehicle height correction).
- 6631: brake pedal information relay (vehicle height correction).
- 6632: hydraulic circuit fluid pressure switch.
- 6635: vehicle height correction control unit-sensor.
- 6636: vehicle height correction motor relay.
- 6637: vehicle height correction solenoid valve relay.
- 6640: vehicle height correction electric pump motor.
- 6645: vehicle height correction solenoid valve.
- 6646: vehicle height correction fluid level switch.
- 6700: differential lock control switch.
- 6701: differential lock control solenoid valve (rear).
- 6702: control solenoid valve (change to 4õ4).
- 6703: control solenoid valve (staying in 4õ4).
- 6705: differential lock fuse.
- 6706: control relays (change to 4õ4).
- 6707: switch (change to 4õ4).
- 6709: reduction gear change closing switch.
- 6710: front differential lock position switch.
- 6711: closing sensor (change to 4õ4).
- 6712: differential lock opening sensor (rear).
- 6715: rear differential lock position switch.
- 6720: differential lock control unit.
- 6730: front differential lock motor.
- 6735: rear differential lock motor.
- 6740: differential lock relay.
- 6750: controlled differential control unit.
- 6755: traction control cut-off switch.
- 6760: controlled proportional differential solenoid.
- 6800: sun roof switch.
- 6801: end of sun roof travel switch.
- 6802: end of sun roof tilting switch.
- 6803: sun roof slide relay control.
- 6804: sun roof half travel control relay.
- 6805: sun roof relay.
- 6806: sun roof zero point switch.
- 6807: sunroof relay in the sunroof assembly.
- 6808: sun roof intermediate position switch.
- 6810: sun roof motor.
- 6811: sun roof one-touch motor.
- 6820: sun roof assembly.
- 6821: safety auto-reverse sensor.
- 6825: sunroof infra-red transmitter.
- 6826: sun-roof infra red receiver.
- 6830: sunroof control unit.
- 6840: left-hand electric quarter light switch.
- 6842: left-hand electric quarter light return switch.
- 6845: right-hand electric quarter light switch.
- 6847: right-hand electric quarter light return switch.
- 6850: left-hand electric quarter light motor.
- 6855: right-hand electric quarter light motor.
- 6860: electric hood ECU.
- 6861: electric hood switch.
- 6862: electric hood electric pump motor.
- 6863: rear section opening solenoid.
- 6864: rear section closing solenoid.
- 6865: electric hood closing solenoid.
- 6866: electric hood opening solenoid.
- 6867: cover opening solenoid.
- 6868: cover closing solenoid.
- 6870: electric hood electric pump motor relay.
- 6871: rear section ram switch.
- 6872: electric hood ram switch.
- 6873: cover ram switch.
- 6874: electric hood switch.
- 6875: electric hood buzzer.
- 6876: electric hood buzzer diode.
- 6877: boot open diode.
- 7000: front left-hand anti-lock brake sensor.
- 7001 power steering fluid pressure switch.
- 7005: front right-hand anti-lock brake sensor.
- 7010: rear left-hand anti-lock brake sensor.
- 7013: gear lever neutral switch.
- 7014: rear wheel ABS sensor.
- 7015: rear right-hand anti-lock brake sensor.
- 7016: ABS acceleration sensor.
- 7017: ABS control unit fuse.
- 7018: ABS control unit relay.
- 7019: idle maintaining simulation resistor.
- 7020: anti-lock brake control unit.
- 7025: ABS hydraulic unit (GPF).
- 7026: brake assistance electric pump.
- 7027: ABS solenoids fuse.
- 7028: anti-lock braking system shunt.
- 7029: ABS pump fuse.
- 7030: electric pump unit.
- 7031: electric pump unit relay.
- 7040: additional regulation unit (ARU).
- 7041: additional regulation unit electrical board.
- 7045: clutch pedal information switch.
- 7046: clutch position potentiometer.
- 7048: piloted brake servo.
- 7049: controlled brake servo control unit.
- 7050: traction control ECU.
- 7055: traction control hydraulic unit.
- 7060: traction control throttle actuator.
- 7065: traction control throttle potentiometer.
- 7075: traction control cut-off switch.
- 7076: ABS switch indicator light relay.
- 7077: hill holder cut-off switch.
- 7078: hill holder buzzer.
- 7080: brake fluid level information diode.
- 7090: brake servo vacuum pump.
- 7100: power steering servo-regulator.
- 7105: variable power assisted steering control unit.
- 7110: power steering servo.
- 7111: proportional solenoid variable power-assisted steering.
- 7112: power steering pressure sensor.
- 7113: power steering stop sensor.
- 7115: power steering control relay.
- 7120: power steering pump electric motor.
- 7121: electric pump diode power-assisted steering.
- 7125: power steering power relay.
- 7200: trip computer-cruise control information relay.
- 7201: colour display control unit.
- 7205: trip computer display switch.
- 7210: trip computer.
- 7215: multifunction screen.
- 7216: multifunction screen key pad.
- 7220: clock.
- 7222: outside temperature sensor.
- 7225: clock + exterior temperature display.
- 7226: exterior temperature display.
- 7300: cruise control switch.
- 7305: cruise control switch.
- 7306: cruise control override switch (clutch).
- 7307: cruise control override relay.
- 7308: cruise control safety switch (brakes).
- 7309: cruise control circuit shunt - engine check.
- 7310: cruise control control unit.
- 7311: cruise control fuse.
- 7312: cruise control switch indicator light circuit diode.
- 7315: cruise control vacuum pump-breather assembly.
- 7320: cruise control override solenoid valve.
- 7400: external temperature display.
- 7500: parking aid ECU.
- 7501: laser distance guide.
- 7502: laser rangefinder switch.
- 7503: speaker (parking aid).
- 7504: rear speakers (parking aid).
- 7505: parking aid cut-off switch.
- 7506: proximity sensor (front LH - exterior).
- 7507: proximity sensor (front LH - interior).
- 7508: proximity sensor (front RH - exterior).
- 7509: proximity sensor (front RH - interior).
- 7510: proximity sensor (rear LH - exterior).
- 7511: proximity sensor (rear LH - interior).
- 7512: proximity sensor (rear RH - exterior).
- 7513: proximity sensor (rear RH - interior).
- 7514: buzzer (parking aid).
- 7600: under-inflation detector control unit.
- 7605: under-inflation detector re-initialisation switch.
- 7700: steering wheel angle sensor.
- 7702: front body height sensor.
- 7703: rear body height sensor.
- 7704: body height potentiometer.
- 7705: body height sensor.
- 7706: brake pressure sensor.
- 7707: accelerator pedal position sensor.
- 7708: front wheel movement sensor.
- 7709: rear wheel movement sensor.
- 7710: suspension switch.
- 7711: front right-hand wheel movement sensor.
- 7712: front left-hand wheel movement sensor.
- 7713: rear right-hand wheel movement sensor.
- 7714: rear left-hand wheel movement sensor.
- 7715: suspension control unit.
- 7716: suspension solenoid valve (single or front).
- 7717: rear suspension solenoid valve.
- 7718: roll correction solenoid valve.
- 7719: ADAC electro-hydraulic unit (active anti-roll).
- 7720: front left-hand damper actuator.
- 7721: shock absorber auto anti-interference -front LH.
- 7722: control unit (citroen active roll control system).
- 7723: accelerometer (citroen active roll control system).
- 7724: variable damping accelerometer.
- 7725: front right-hand damper actuator.
- 7726: damper auto anti-interference - front RH.
- 7730: rear left-hand damper actuator.
- 7731: shock absorber auto anti-interference (rearLH).
- 7735: rear right-hand damper actuator.
- 7736: shock absorber auto anti-interference (rearRH).
- 7739: centralised electronic unit motor.
- 7740: suspension electro-hydraulic unit.
- 7741: front right-hand suspension solenoid valve unit.
- 7742: front left-hand suspension solenoid valve unit.
- 7743: rear right-hand suspension solenoid valve unit.
- 7744: rear left-hand suspension solenoid valve unit.
- 7745: vehicle height selector.
- 7746: piloted rear suspension pad solenoid valve.
- 7747: front suspension solenoid valve.
- 7748: rear suspension solenoid valve.
- 7750: suspension control board.
- 7760: CAN interface.
- 7770: hydraulic fluid level and/ or pressure warning buzzer.
- 7800: stability checking ECU.
- 7801: stability check cut-off switch.
- 7802: stability check relay.
- 7803: stability check steering wheel angle sensor.
- 7804: accelerometer gyro stability check.
- 7805: pre-load pump stability check.
- 7806: hydraulic unit stability check.
- 7807: brake circuit pressure sensor 1.
- 7808: brake circuit pressure sensor 2.
- 8000: air conditioning switch.
- 8001: air conditioning compressor relay shunt.
- 8004: air conditioning cut-off control unit.
- 8005: air conditioning compressor relay.
- 8006: evaporator thermistor (if separated).
- 8007: pressostat.
- 8008: air conditioning engine coolant temperature thermistor.
- 8009: freon pressure sensor.
- 8010: coolant temperature unit.
- 8012: air conditioning cut-off pressure switch.
- 8014: idling stability solenoid valve.
- 8015: compressor cut-off relay controlled by coolant temperature unit.
- 8016: compressor cut off relay controlled by the injection ECU.
- 8020: air conditioning compressor.
- 8022: air conditioning coolant thermal switch.
- 8025: heater panel (if separated).
- 8030: passenger compartment air thermistor.
- 8031: coolant thermistor.
- 8032: outside air thermistor.
- 8033: sunshine temperature sender unit.
- 8034: air to footwell temperature sender unit.
- 8035: passenger compartment temperature electronic thermostat (if separated).
- 8036: temperature display rheostat (if separated).
- 8037: air vent temperature sender unit.
- 8038: luminosity sensor.
- 8040: blower speed rheostat (if separated).
- 8043: right-hand blower control module.
- 8044: left-hand blower control module.
- 8045: blower control module (if separated).
- 8046: blower motor resistor (if separated).
- 8047: blower speed control (if separated).
- 8048: blower relay.
- 8050: heater blower motor (if separated).
- 8051: right-hand blower motor.
- 8052: left-hand blower motor.
- 8060: heater unit.
- 8061: heating/air conditioning unit relay.
- 8065: mixing flap motor.
- 8067: air inlet flap control.
- 8068: left-hand air inlet flap reduction motor.
- 8069: right-hand air inlet flap reduction motor.
- 8070: air inlet flap reduction motor.
- 8071: air distribution flap motor.
- 8072: ventilation flap motor.
- 8073: footwell/demisting flap motor.
- 8074: breaker valve.
- 8080: air conditioning ECU.
- 8090: compressor protection diode.
- 8096: additional heating operation information diode.
- 8097: fuel heating control switch.
- 8098: additional heating.
- 8099: additional heating burner.
- 8100: front cigar lighter.
- 8105: rear cigar lighter.
- 8110: heated rear screen switch.
- 8112: rear screen demisting sensor.
- 8115: heated rear screen relay.
- 8116: rear screen heater time switch relay.
- 8118: heated rear screen (left).
- 8119: heated rear screen (right).
- 8120: heated rear screen.
- 8121: rear screen de-misting motor.
- 8125: heated mirror (on the driver's side) (if separated) (electrical).
- 8130: heated mirror (passenger's side) (if separated) (electrical).
- 8140: heated windscreen.
- 8141: heated windscreen switch.
- 8145: heated windscreen relay.
- 8146: heated windscreen timer unit.
- 8200: coded anti-start keypad.
- 8201: coded anti-start LED.
- 8203: relay circuit diode injection control unit supply.
- 8205: diagnostic indicator light circuit diode.
- 8206: coded anti-start device door circuit diode
- 8207: immobiliser relay for diesel pump.
- 8208: immobiliser control unit/transponder.
- 8209: transponder coil.
- 8210: transponder relay shunt.
- 8220: analogue module transponder.
- 8221: control module transponder.
- 8300: driver's heated seat switch.
- 8301: electrically heated seats control unit.
- 8302: driver's heated seat rheostat.
- 8303: passenger's heated seat rheostat.
- 8305: passenger's heated seat switch.
- 8306: left-hand rear heated seat switch.
- 8307: right-hand rear heated seat switch.
- 8308: heated seat relay.
- 8310: heated seat (on the driver's side).
- 8311: heated seat thermostat.
- 8315: heated seat (passenger's side).
- 8320: heated rear seat.
- 8321: heated seat timer relay (driver).
- 8322: heated seat timer relay (passenger).
- 8323: heated seat timer relay (rear LH).
- 8324: heated seat timer relay (rear RH).
- 8325: left rear heated seat.
- 8326: right rear heated seat.
- 8327: driver's seat cushion heating element.
- 8328: driver's seat backrest heating element.
- 8329: passenger's seat cushion heating element.
- 8330: passenger's seat backrest heating element.
- 8331: driver's heated seat control unit.
- 8332: passenger's heated seat control unit.
- 8333: driver's heated seat sensor.
- 8334: passenger's heated seat sensor.
- 8401: impedance adaptor.
- 8402: aerial lead.
- 8403: aerial filter.
- 8404: aerial.
- 8405: electric aerial.
- 8406: electric aerial module.
- 8407: duplexer.
- 8408: radio amplifier.
- 8409: heated rear screen aerial assembly.
- 8410: radio.
- 8411: radio balance front left/right.
- 8412: radio balance front/rear.
- 8413: radio control.
- 8415: compact disc player.
- 8416: compact disc interface.
- 8420: front door speakers (on the driver's side).
- 8421: front speakers.
- 8422: front door speakers (left).
- 8423: front door speakers (right).
- 8425: front door speakers (passenger's side).
- 8430: speaker (rear LH).
- 8435: speaker (rear RH).
- 8440: left-hand front tweeter speaker.
- 8442: front left-hand mid range speaker.
- 8443: speaker : boomer (front LH).
- 8445: right-hand front tweeter speaker.
- 8447: front right-hand mid range speaker.
- 8448: speaker : boomer (front RH).
- 8450: left-hand rear tweeter speaker.
- 8452: rear left-hand mid range speaker.
- 8453: speaker : boomer (rear LH).
- 8455: right-hand rear tweeter speaker.
- 8457: rear right-hand mid range speaker.
- 8458: speaker : boomer (rear RH).
- 8460: headphone socket left-hand rear.
- 8465: headphone socket right-hand rear.
- 8470: police radio electrical supply (front).
- 8471: rear police radio supply 1.
- 8472: rear police radio supply 2.
- 8475: radio telephone instrument panel.
- 8480: radio telephone transmitter-receiver.
- 8481: car-phone loudspeaker.
- 8482: car-phone microphone.
- 8483: car-phone on warning buzzer.
- 8484: car phone aerial.
- 8485: car-phone key pad.
- 8500: navigation control unit.
- 8501: GPS aerial.
- 8502: on-board navigation system speaker.
- 8503: control key pad.
- 8504: traffic information unit.
- 8505: traffic information switch.
- 8600: alarm unit.
- 8601: anti-theft alarm key switch.
- 8602: interior protection unit (anti-theft alarm).
- 8603: anti-theft alarm switch.
- 8604: ultrasonic sensor.
- 8605: alarm siren.
- 8606: alarm LED.
- 8607: ultrasonic transmitter.
- 8608: ultrasonic receiver.
- 8609: ultrasonic transmitter + alarm LED.
- 8610: luggage compartment alarm contact.
- 8611: anti-theft alarm system bonnet switch.
- 8612: right-hand rear hinged door alarm switch.
- 8613: alarm rear left-hand door switch.
- 8614: alarm rear right-hand door switch.
- 8615: dipped beam supply relay for alarm.
- 8616: alarm relay.
- 8617: anti-theft alarm warning relay.
- 8618: anti-lifting contact.
- 8630: passenger compartment protection unit.
- 8700: electric sun-blind motor.
- 8701: electric blind switch.
- 8702: rear electric blind switch.
- 9000: central unit.
- 9005: left front side lamp station.
- 9010: fan unit station.
- 9015: right front side lamp station.
- 9020: wipe/wash station.
- 9025: sensor information station.
- 9030: left front door station.
- 9031: seat unit.
- 9035: instrument panel station.
- 9040: display station.
- 9045: passenger compartment station.
- 9050: right front door station.
- 9055: signalling switch station.
- 9056: automatic lighting unit.
- 9060: wiper switch station.
- 9065: console station.
- 9070: towing station.
- 9075: left tail lamp station.
- 9080: tailgate station.
- 9085: right tail lamp station.
LIST OF SYMBOLS MULTY-ASSEMBLY :
LIST OF SYMBOLS POWER UNIT :
LIST OF SYMBOLS EXTERIOR LIGHTING AND SIGNALLING :
LIST OF SYMBOLS INTERIOR LIGHTING :
LIST OF SYMBOLS DRIVER INFORMATION :
LIST OF SYMBOLS WIPE-WASH :
LIST OF SYMBOLS ASSISTANCE MECHANISMS :
LIST OF SYMBOLS DRIVER AIDS :
LIST OF SYMBOLS DRIVING COMFORT :
LIST OF HARNESSES :
- 01 CBP battery positive cable.
- 02 CBN battery negative cable.
- 03 CB/AV connecting cable, front batteries.
- 04 CB/CE connecting cable, batteries to electronic unit.
- 05 ÑÅ/ÌÎÒ connecting cable, electronic unit to motor.
- 06 CB/AV/AR connecting cable, front batteries to rear.
- 07 FMS earth lead.
- 10 PR main harness.
- 11 FD daylight running lamp harness.
- 12 US FR brake pad wear harness.
- 13 AVERT/S horn harness.
- 14 RG/V cruise control harness.
- 15 F/AV front panel harness.
- 16 GMV fan harness.
- 17 BR/AV front fog light harness.
- 17 BR/AV/C front fog lamp supplementary harness.
- 18 BVA automatic gearbox harness.
- 19 BT/EL electronic control unit harness.
- 19 BT/EL/C additional electronic control unit harness.
- 20 MOT engine harness.
- 21 PTC heating extension harness.
- 22 ÌÎÒ/Ñ additional engine harness.
- 23 BR/HY hydraulic buzzer harness.
- 24 BR/SV overspeeding buzzer harness.
- 25 PCH preheating harness.
- 26 GI heated jet harness.
- 27 EV/AV windscreen wiper harness.
- 28 CAPT/PL rain detector harness.
- 30 ABR ABS harness.
- 32 SUSP suspension harness.
- 36 ALA/A alarm harness.
- 39 DA power steering harness.
- 43 A/E harness driving school.
- 44 CSL console harness.
- 45 CAPT/VOL internal sensor harness.
- 46 HAB passenger compartment harness.
- 47 ECL V/P glove-box lighting harness.
- 48 PLAF/C additional coutesy light harness.
- 49 P/B/C additional fascia harness.
- 50 P/B fascia harness.
- 51 J gauge harness.
- 52 PLAF courtesy lamp harness.
- 53 SAC air bag harness.
- 53 SCA additional airbag harness.
- 53 SLD right-hand airbag harness.
- 53 SLG left-hand airbag harness.
- 54 CEINT pre-tensioning seat belts harness.
- 54 CEINT/G left-hand pre-tensioning seat belt harness.
- 54 CEINT/D right hand pre-tensioning seat belt harness.
- 55 SGC driver's seat harness.
- 56 SGP passenger's seat harness.
- 57 SG/AR rear seat harness.
- 57 SG/AR/G left rear seat harness.
- 57 SG/AR/D right rear seat harness.
- 58 NSC driver's heated seat harness.
- 58 NSP passenger's heated seat harness.
- 59 CLC additional heater harness.
- 59 CLM heater harness.
- 60 Ð/Ñ driver's door harness.
- 61 PARGB left-hand hinged rear door harness.
- 62 PR/G rear left-hand door harness.
- 63 PARDB right-hand hinged rear door harness.
- 65 P/P front passenger door harness.
- 67 PR/D rear right-hand door harness.
- 68 TO sunroof's harness.
- 71 AR rear harness.
- 71G AR/G rear left-hand harness.
- 71D AR/D rear right-hand harness.
- 72 F/STP brake light harness.
- 73 HP/AR rear speaker harness.
- 73 ACD radio CD player harness.
- 73G HP/AR/G left rear speaker harness.
- 73D HP/AR/D right rear speaker harness.
- 74 EV/VL tailgate wiper harness.
- 76 VL tailgate harness.
- 76G VL/G tailgate left-hand harness.
- 76D VL/D tailgate right-hand harness.
- 79 COF luggage compartment harness.
- 80 AR/SP rear harness under floor.
- 81 TAC charging flap harness.
- 84 CAP EL electric hood harness.
- 85 ECL number plate illumination harness.
- 86 BR/CAP electric hood buzzer harness.
- 90 CHR/MT engine tachograph harness.
- 91 CHR/PB fascia tachograph harness.
- 95 GPC additional LPG harness.
- 95 GPL LPG harness.
6.02.2000