НАЗАД

AVITAL

DIABLO

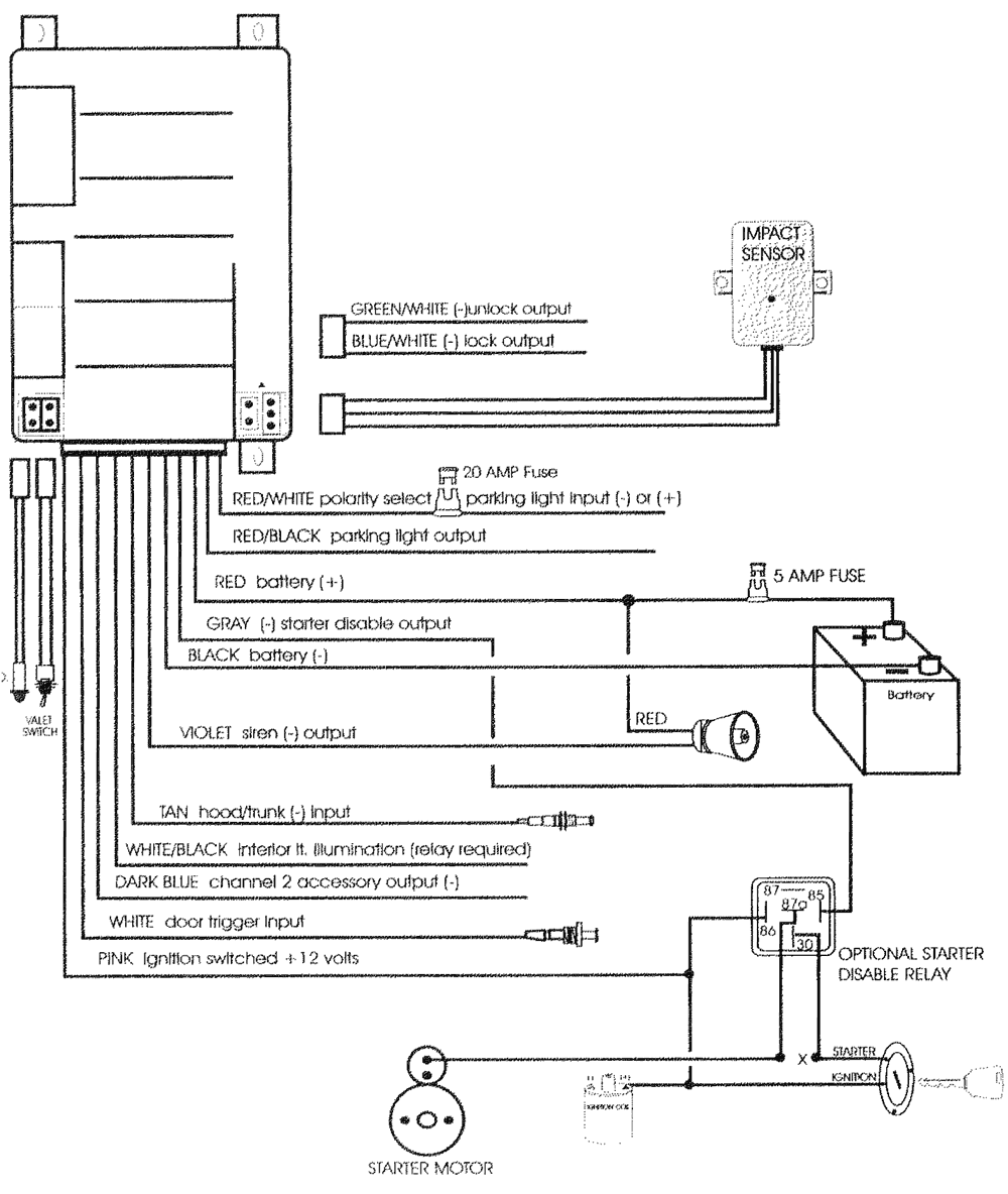
Схема подключения

Схема подключения
8.12.2001