НАЗАД

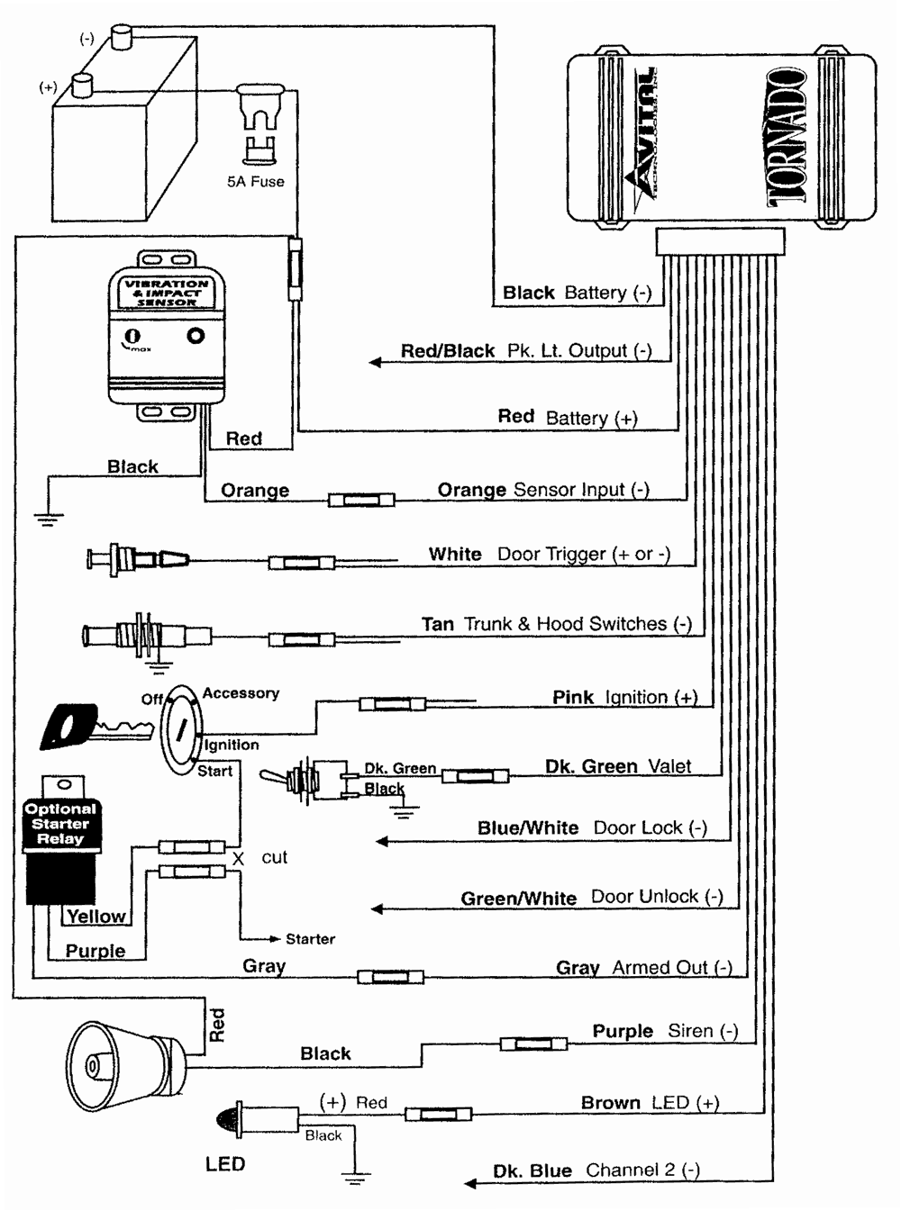
AVITAL

TORNADO

Схема подключения

Схема подключения
8.12.2001