НАЗАД

CLIFFORD

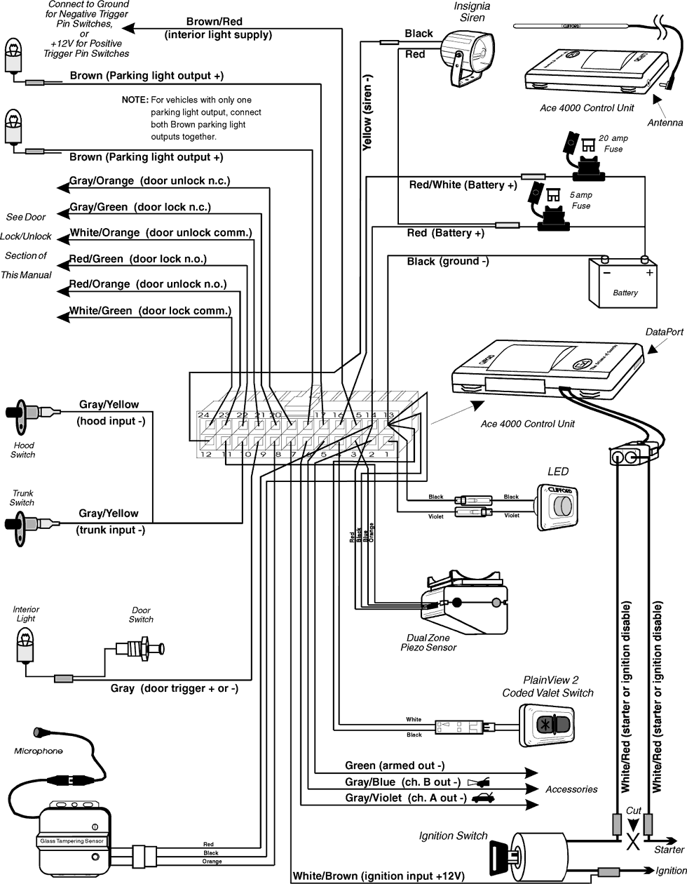
ACE 4000

Схема подключения

Рис. 1

 

Рис. 2
12.03.2002