НАЗАД

CLIFFORD

ACE 700

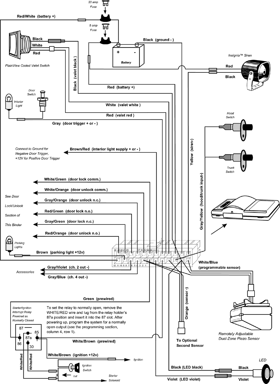
Схема подключения

Рис. 1

 

Рис. 2

 

Рис. 3
7.03.2002