CLIFFORD
Sabre
Руководство по установке
Стандартные функции Sabre
- Гарантия от кражи 2000 долларов - Вам выплатят 2000 долларов в том случае, если машина будет похищена безвозвратно - действует только на территории США. (Более подробно см. соответствующий гарантийный талон).
- Гарантия на срок владения - включает центральный блок управления и передатчики и действительна в течение всего времени, пока Ваш клиент владеет автомобилем (Более подробно см. соответствующий гарантийный талон).
- Схема контроля и проверки ложных срабатываний FACT - полностью исключает ложные срабатывания системы сигнализации (устанавливается пользователем).
- Два 3-кнопочных 3-канальных пульта дистанционного управления - кнопочное управление системой Sabre на удалении до 30 метров.
- Противосканерное устройство AntiScan - Предотвращает использование сканеров цифрового кода для отключения сигнализации.
- Кодирование пультов дистанционного управления Premier - 4,3 миллиардов цифровых кодов для непреодолимой защиты от сканера. Для сканирования такого количества кодов похитителю потребуется 19 лет.
- Контроль нескольких автомобилей - При помощи 3 - канального передатчика владелец может управлять системами Sabre, установленными на принадлежащих ему автомобилях.
- Патентованная схема запоминания кода передатчика и опознавания нескольких передатчиков MultiRemote - Позволяет нажатием на кнопку добавить в память или стереть до 4-х кодов различных 3 - кнопочных/3 - канальных передатчиков Clifford.
- Сверхзащищенный кодовый режим временного выключения охраны Valet (Патент в стадии получения) - Гарантирует, что никакой вор либо угонщик не сможет отключить систему Sabre, как они делают это с системами других производителей. Управление режимом упрощено, поскольку нет необходимости прятать переключатель Valet. Отсутствие обжимных соединителей дает возможность легкого подключения к существующей проводке.
- Двойной режим выключения сигнала подтверждения - По усмотрению пользователя звуковой сигнал подтверждения постановки/снятия с охраны может быть как постоянно отключен, так и выключаться единовременно с передатчика.
- Совместимость со встроенным центральным замком - Sabre непосредственно совместима с центральным замком отрицательной полярности (другие системы требуют установки дополнительных реле).
- Дистанционное управление замками в режиме Valet - Позволяет Sabre даже в высоконадежном режиме Valet дистанционно отпирать и запирать замки с визуальной индикацией габаритными огнями и включением освещения салона.
- Встроенное устройство мигания габаритных огней (на имеющемся реле) - На расстоянии визуально подтверждает статус тревоги или запирания дверей.
- Дистанционное включение "вежливой" подсветки салона (на имеющемся реле) - При снятии с охраны автоматически включает "вежливую" подсветку салона и оставляет ее включенной на 30 секунд, либо до запуска двигателя.
- Патентованная схема Smart AutoTesting - Автоматически проверяет все имеющиеся в системе датчики и триггеры, конкретно определяя тип неисправности и сберегая тем самым дорогостоящее время на устранение неисправностей.
- Патентованная схема Malfunction AutoBypass (обход поломки) - Автоматически выключает из цепи неисправные датчики и триггеры, обеспечивая таким образом работоспособность остальных компонентов.
- Запоминание событий TotalRecall - В целях быстрой и точной диагностики энергонезависимая память архивирует номер последнего сработавшего датчика или триггера. Это дает ценную информацию и служит средством диагностики.
- Функция автопостановки на охрану Smart AutoArming - Автоматически (пассивно) ставит систему на охрану в том случае, если владелец автомобиля забудет это сделать.
- Включение/выключение системы AutoArming - позволяет в любое время включить/выключить систему AutoArming.
- Визуальное подтверждение - Визуально подтверждает начало автопостановки на охрану двумя вспышками габаритных огней.
- Автопостановка на охрану с запиранием и без - Возможность выбора между автопостановкой на охрану с одновременным запиранием дверей или без последней (выбирается пользователем).
- Быстрый "обход " автопостановки на охрану AutoArming ByPass - Простым поворотом ключа зажигания AutoArming временно отключается, давая возможность перепарковать машину.
- Патентованная схема сообщения о попытке проникновения - Указывает триггер или датчик, сработавший при попытке проникновения в машину.
- Мощная сирена - Издает очень громкий, привлекающий внимание звук.
- Патентованная автоматическая система шумоподавления - Автоматически ограничивает время звучания сирены пятью циклами во избежание разряда аккумулятора и эвакуации автомобиля по причине нарушения тишины.
- Безаварийная система блокирования стартера Fault-Proof - При включенной охране система не позволяет угонщику запустить двигатель, но в то же время дает возможность владельцу запустить его даже в весьма маловероятном случае полного отказа системы.
- Магниторезонансный датчик - Посредством магнитной индукции обнаруживает сопутствующие попытке проникновния вибрации и толчки. Отсутствие обжимных соединений обеспечивает легкое и надежное подключение.
- Автоматическое переключение слаботочные/сильноточные цепи - Не требует специальной проверки и подключений. Sabre автоматически распознает задержку внутреннего освещения и самонастраивается на ток входа запирания дверей при выключении внутреннего освещения.
-
- Яркий светодиодный индикатор - Отпугивает, дает визуальное подтверждение статуса системы, идентифицирует неисправности и срабатывания триггеров/датчиков. Без обжимных соединений, подключается непосредственно к имеющейся проводке.
- Постоянная возможность включения режима "паника" - При нахождении внутри автомобиля, снаружи и даже в движении позволяет дистанционно привести в действие сирену и мигание габаритных огней.
- Выход канала 2 - Для различного дистанционно управляемого вспомогательного оборудования.
Порядок установки
- Салон
- Выберите подходящее место для размещения центрального блока управления.
- Подключите проводку к реле стартера и входу зажигания.
- Установите и подключите светодиодный индикатор.
- Подключите проводку к триггеру двери и питанию внутреннего освещения.
- Подключите проводку к схеме запирания замков дверей.
- Установите и подключите переключатель Valet.
- Установите и подключите магниторезонансный датчик.
- Подключите проводку к выходу канала 2.
- Подключите проводку к габаритным огням.
- Подключите проводку к триггеру багажника и при необходимости установите концевой выключатель.
- Установите и подключите дополнительное оборудование салона.
- Моторный отсек
- Выберите место для размещения сирены и концевого выключателя капота.
- Проложите и подсоедините проводку к каждому компоненту, используя обжимные соединители, либо паяльник и усадочную трубку.
- Выполните окончательное подключение проводки к аккумулятору, включите зажигание, потом подключите разъем блока управления.
- Протестируйте систему.
- Отрегулируйте датчики.
- Подайте питание и протестируйте дополнительное оборудование.
- Закрепите блок управления и проводку.
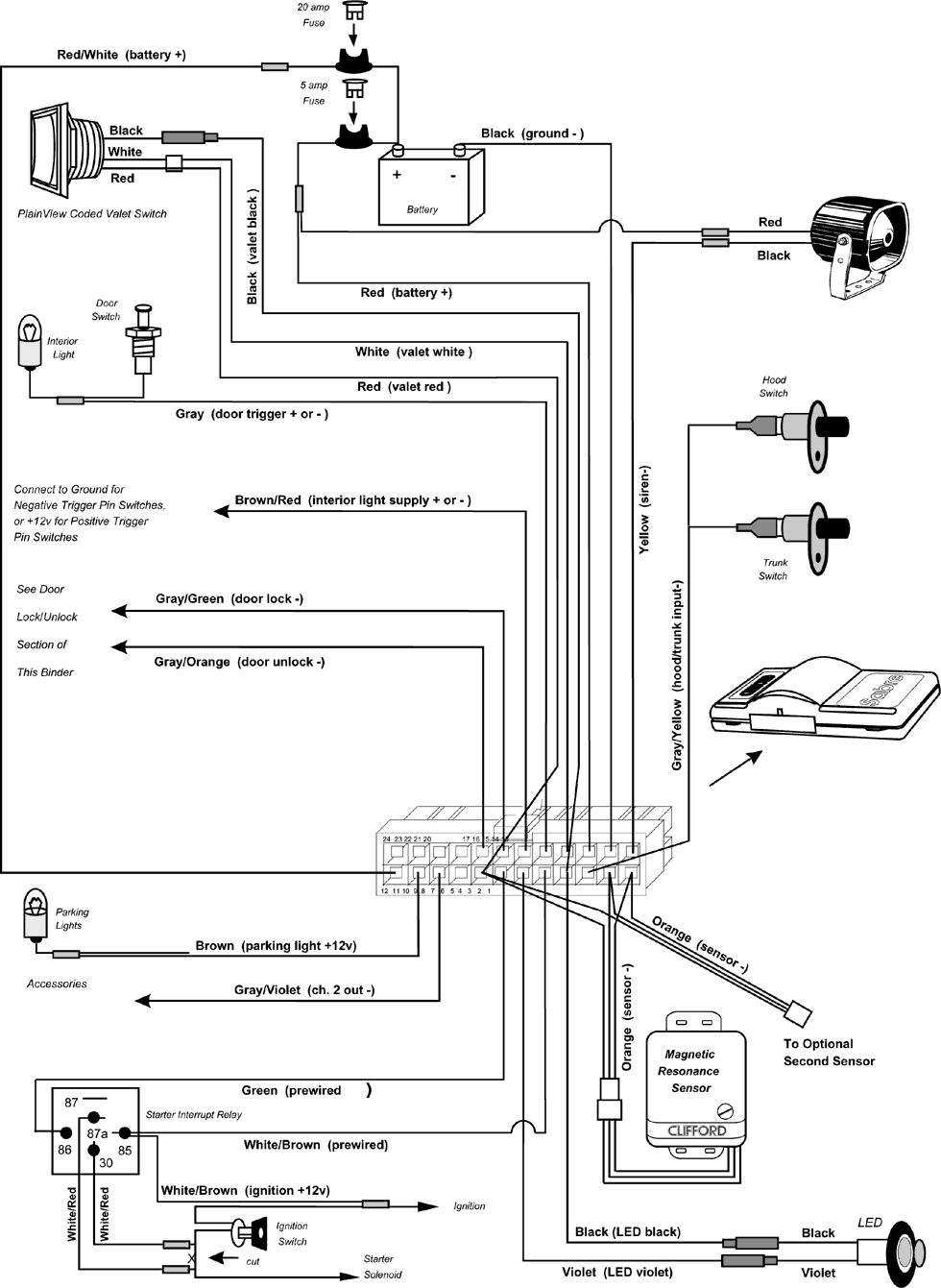
Цветовая кодировка проводки
| Разъем |
Цвет |
Подключения |
| 1 |
Оранжевый |
К разъемам датчика * |
| 2 |
Черный |
К разъемам датчика * |
| 3 |
Серый/желтый |
К концевым выключателям багажника и капота |
| 4 |
Черный |
К светодиоду и переключателю Valet * |
| 5 |
Белый/Коричневый |
К реле стартера * |
| 6 |
Фиолетовый |
К разъему светодиода * |
| 7 |
Зеленый |
К реле прерывания стартера * |
| 8 |
Красный |
К разъемам датчика и переключателю Valet * |
| 9 |
Серый/синий |
К дополнительному оборудованию канала 4 |
| 10 |
Серый/фиолетовый |
К дополнительному оборудованию канала 2 |
| 11 |
Коричневый |
К габаритным огням |
| 12 |
Красный/белый |
К "+" аккумулятора (предохранитель 20 А) |
| 13 |
Желтый |
К черному проводу сирены |
| 14 |
Черный |
К "-" аккумулятора |
| 15 |
Красный |
К "+" аккумулятора (предохранитель 5 А) |
| 16 |
Белый |
К переключателю Valet * |
| 17 |
Серый |
К триггеру двери ("+" или " - ") |
| 18 |
Коричневый/красный |
"-" триггера к массе, +12в к "+" триггера |
| 19 |
Серый/зеленый |
Запирание двери (" - ") |
| 20 |
Серый/оранжевый |
Отпирание двери (" - ") |
* Заводская проводка
Компоненты для установки в салоне
Блок управления
- Установите центральный блок управления в салоне, но не в моторном отсеке
- Определите место для установки центрального блока управления^ Подключите проводку от этого места, оставив небольшой запас для облегчения обслуживания. Не подсоединяйте клемму к центральному блоку управления, пока вся проводка не будет выполнена полностью.
Антенна
Антенной служит короткий серый провод. От его положения и места установки зависит радиус действия дистанционного управления. Для максимального увеличения радиуса действия придерживайтесь следующих указаний:
- Не удлиняйте и не укорачивайте провод антенны.
- Направьте антенну в сторону от центрального блока управления.
- Избегайте расположения антенны параллельно какому бы то ни было жгуту проводки.
- Расположите антенну и центральный блок управления на максимально возможном удалении от металлических частей.
- Лучшее расположение антенны - перпендикулярно наиболее обширной металлической поверхности, находящейся вблизи центрального блока управления.
Группы проводов
Все системы Clifford разработаны с учетом выполнения проводки ОТ блока управления К периферийным компонентам. Подключи -те проводку питания и массы непосредственно к аккумулятору автомобиля. Запитайте и протестируйте центральный блок управле - ния прежде, чем будет установлено какое бы то ни было дополнительное оборудование. Не подсоединяйте разъем центрального блока управления раньше времени. Используя поставляемую в комплекте оплетку, разделите проводку на следующие группы:
- К соединениям в моторном отсеке: КРАСНЫЙ, КРАСНЫЙ/БЕЛЫЙ, ЧЕРНЫЙ, СЕРЫЙ/ЖЕЛТЫЙ и ЖЕЛТЫЙ. Вставьте эти провода в виниловую изолирующую трубку и затем пропустите их через имеющуюся резиновую втулку в моторный отсек. При необходимости сверления нового отверстия используйте резиновую втулку во избежание коротких замыканий и возгорания.
- К блокировке дверей. СЕРЫЙ/ЗЕЛЕНЫЙ и СЕРЫЙ/ОРАНЖЕВЫЙ.
- К датчику: ОРАНЖЕВЫЙ, КРАСНЫЙ и ЧЕРНЫЙ провода, с 3 - контактным разъемом. При установке дополнительного датчика используйте ОРАНЖЕВЫЙ/БЕЛЫЙ, КРАСНЫЙ и ЧЕРНЫЙ провода с 3 - контактным разъемом.
- К светодиоду: ЧЕРНЫЙ и ФИОЛЕТОВЫЙ провода каждый с 1 - контактным разъемом.
- К переключателю Valet: КРАСНЫЙ и БЕЛЫЙ провода с 2 - контактным разъемом и ЧЕРНЫЙ провод с 1 - контактным разъемом.
Вход зажигания
- При помощи вольтметра найдите один провод, передающий +12 В, как при запуске, так и при работе двигателя, и О В при выключенном зажигании.
- Подключите БЕЛЫЙ/КОРИЧНЕВЫЙ провод к проводу зажигания.
Реле стартера
Реле стартера подсоединяется в цепь стартера, При попытке угона автомобиля реле размыкает цепь стартера, делая запуск двигателя невозможным.
ПРИМЕЧАНИЕ: В цепи стартера может быть очень сильный ток. Убедитесь в полной надежности соединения обоих БЕЛЫЙ/КРАСНЫЙ проводов, для большей надежности используйте пайку и усадочную трубку для этих соединений.
- Найдите жгут проводки замка зажигания под приборной панелью.
- При помощи вольтметра найдите один провод, передающий +12 В только при запуске. Это провод стартера.
- Обрежьте провод стартера, затем попытайтесь запустить двигатель. Если стартер не сработает, значит Вы действительно нашли провод стартера.
- Выполните соединения.
Светодиодный индикатор статуса
Выберите самое видное место на консоли, открытое для обзора извне, как через стекло со стороны водителя, так и со стороны пассажира. Согласуйте его с клиентом. Светодиод не горит при выключенной охране, мигает при включенной охране, и непрерывно горит в режиме программирования и Valet.
- Убедитесь в том, что имеется достаточное пространство для установки светодиода.
- Просверлите монтажное отверстие на 5/16" (7,94 мм) и пропустите через него проводку.
- Присоедините разъемы светодиода к разъемам проводов жгута соответствующих цветов.
Триггер двери
Данные по проверке полярности и соединениям см. в разделе Триггер двери настоящего руководства.
Питание внутреннего освещения
Если триггер двери имеет отрицательную полярность, подсоедините КОРИЧНЕВЫЙ/КРАСНЫЙ провод питания внутреннего освещения салона к массе, а при положительной полярности триггера двери подсоедините упомянутый провод к +12 В.
Запирание/отпирание дверей
Данные по различным типам цепей и соединениям см. в разделе "Запирание дверей" настоящего руководства.
Открытый кодированный переключатель Valet
Переключатель Valet является наиболее слабым звеном всех охранных систем, производимых другими компаниями, поскольку, перемкнув зажигание и переключив этот переключатель, угонщик может отключить охрану и похитить автомобиль. Открытый кодированный переключатель Valet обеспечивает безусловную защиту и в то же время является более простым в обращении. Поскольку Sabre использует колированный режим Valet, переключатель может и должен быть установлен открыто на приборной панели либо на консоли. Согласуйте с владельцем автомобиля место установки переключателя. Избегайте установки в местах наиболее вероятных случайных нажатий.
- Убедитесь в том, что в выбранном месте достаточно пространства для установки переключателя. Просверлите монтажное отверстие на 1/2" (12,7 мм).
- Пропустите проводку сквозь отверстие и установите переключатель.
- Присоедините разъемы переключателя к разъемам проводов соответствующих цветов от жгута.
Выход канала 2
Выход канала 2 совместим с модулем дистанционного включения памяти положений сидения (RAMS), функциями дистанционного включения фар, открывания багажника и/или другими вариантами функций SmartWinaows II, IntelliStart и NightVision. При нажатии на кнопку 2 каждый выход замыкается на массу на период 0,5 секунды, либо остается замкнутым на массу, пока кнопка удерживается в нажатом состоянии. Предельная сила тока 0,15 А.
Магниторезонансный датчик
Установите Магниторезонансный датчик в салоне, но не в моторном отсеке.
- Надежно закрепите Магниторезонансный датчик проволочной стяжкой на рулевой колонке (варианты установки; теплоизоляционная перегородка, внутренняя сторона перегородки багажника). Убедитесь в наличии свободного доступа к регулировочному винту.
- Подсоедините разъем датчика к разъему 1-го датчика системы (с ЧЕРНЫМ, КРАСНЫМ или ОРАНЖЕВЫМ
- проводами).
Триггер багажника
Машины с внутренним освещением багажника непосредственно совместимы с Sabre в том случае, если полярность концевого выключателя соответствует полярности массы. Выключатель может располагаться рядом с защелкой багажника, в механизме защелки багажника или на патроне лампы освещения.
- При помощи вольтметра определите полярность выключателя.
- При отрицательной полярности подсоедините СЕРЫЙ/ЖЕЛТЫЙ провод к выключателю багажника.
ПРИМЕЧАНИЕ: Если на приборной панели машины имеется индикатор незакрытого багажника, используйте отключающий диод Clifford #46 - 005.
ПРИМЕЧАНИЕ: При положительной полярности выключателя используйте реле. На машины, не оборудованные выключателем багажника, необходимо установить концевой выключатель Clifford #74 - 035.
Габаритные огни
Данные по проверке полярности и соединениям см. в разделе Габаритные огни настоящего руководства.
Компоненты для установки в моторном отсеке
Сирена
Установите сирену в моторном отсеке на удалении от излучающих тепло или движущихся частей, в месте, недоступном снизу автомобиля. Предпочтительно - с противоположной стороны от выпускной системы, направив ее вниз во избежание скопления влаги внутри сирены.
- Установите сирену при помощи всех 3 имеющихся в комплекте саморезов.
- Подсоедините ЧЕРНЫЙ провод сирены к ЖЕЛТОМУ проводу жгута.
- Подсоедините КРАСНЫЙ провод сирены к +12 В.
Триггер капота
Автомобили, оборудованные концевым выключателем капота, непосредственно совместимы с Sabre в том случае, если полярность выключателя соответствует полярности массы. Если освещение подкапотного пространства не включается, пока не включены габариты, установите отключающий диод Clifford #46 - 005.
- При помощи вольтметра определите полярность выключателя.
- При отрицательной полярности подсоедините СЕРЫЙ/ЖЕЛТЫЙ провод к проводу выключателя капота.
ПРИМЕЧАНИЕ: При положительной полярности используйте реле. На машины, не оборудованные выключателем багажника, необходимо установить концевой выключатель Clifford #74 - 035.
Окончательное подсоединение проводки
- Не подключайте разъем центрального блока управления, пока не будут выполнены все операции до пункта 6.
- Подключите патрон предохранителя с предохранителем на 5 А к КРАСНОМУ проводу.
- Подключите патрон предохранителя с предохранителем на 20 А к КРАСНОМУ/БЕЛОМУ проводу.
- При помощи кольцевого соединителя подсоедините два патрона предохранителей к клемме аккумулятора +12 В, не снимая клемму с аккумулятора.
- При помощи кольцевого соединителя подсоедините ЧЕРНЫЙ провод от жгута к "-" аккумулятора, не снимая клемму с аккумулятора
- SmartPowerUp - Включите зажигание, затем подключите разъем. Это обеспечит беззвучное подключение Sabre. Любая попытка подать питание другим способом приведет к мгновенной постановке на охрану и включению звукового сигнала.
- Переустановите освещение салона.
ПРИМЕЧАНИЕ: Запитайте и протестируйте дополнительное оборудование после полной проверки базовой системы. Поставьте индивидуальные предохранители на все провода питания дополнительного оборудования. Поставьте индивидуальные предохранители на все соединения +12 В аккумулятора.
SmartPowerUp
SmartPowerUp устраняет звук сирены при установке и подключении питания к Sabre. Даже если грабитель отключит аккумулятор, при попытке обратного включения Sabre мгновенно встанет на охрану и подаст сигнал тревоги. Для приведения в действие системы SmartPowerUp включите зажигание и после этого подключите разъем, либо предохранитель на 5 А.
Проверка системы
- Закройте все двери и поставьте систему на охрану кнопкой 1 ДУ. Габариты должны мигнуть два раза, двери должны запереться, а светодиод начнет мигать.
- Если 4 сигнала прозвучат сразу, либо после двух начальных сигналов, это будет означать, что сработал триггер или датчик. С помощью передатчика снимите охрану, сядьте в машину и включите зажигание. Светодиод мигнет 1-3 раза, затем после паузы снова мигнет такое же количество раз (цикл миганий повторяется 5 раз для удобства наблюдения). См. таблицу:
| Количество миганий |
Сенсор / Триггер |
| 1 раз |
Магниторезонансный датчик |
| 3 раза |
Триггер багажника или капота |
- При помощи передатчика снимите охрану. Прозвучит один сигнал, габариты мигнут один раз, произойдет отпирание дверей и включится освещение салона.
- Вновь поставьте систему на охрану. Sabre автоматически настраивается на задержку освещения салона, поэтому, прежде чем выполнить операцию 4, убедитесь, что освещение салона погасло.
- Отоприте и откройте одну из дверей. Немедленно включится сирена и постоянное мигание габаритов. Снимите охрану с помощью передатчика. Закройте дверь, снова поставьте на охрану и проверьте все остальные двери.
- Поставьте систему на охрану и проверьте триггеры капота и багажника.
- Закрепите блок управления и установите антенну.
Регулировка датчика
- Поставьте систему на охрану с помощью передатчика, затем подождите минимум 10 секунд.
- Сильно ударьте кулаком по оконной стойке. Магниторезонансный датчик должен включить тревогу. Снимите охрану.
- Качните машину. Система не должна сработать.
- Стукните по стеклу монеткой. Система должна сработать. Повторите проверку на противоположном стекле.
- Для уменьшения чувствительности датчиков поворачивайте регулировочный винт против часовой стрелки. Вращение по часовой стрелке - увеличение чувствительности (это относится также и к микрофону(ам) оконного датчика).
- При необходимости повторите действия 1-5. Неправильная регулировка датчика может привести к ложным срабатываниям системы или ее невыключению.
FACT - Система контроля и проверки ложных срабатываний
Микропроцессор системы автоматически проверяет следующий сработавший датчик перед повторным включением сирены во избежание повторного ложного срабатывания сигнализации. Для проверки FACT:
- Поставьте систему на охрану с помощью передатчика.
- Через 10 секунд после отключения освещения салона хлопните по машине ладонью.
- Не снимайте охрану, дождитесь окончания звучания сирены.
- Ударьте по машине еще раз. Сигнализация не должна сработать.
- Отоприте и откройте одну из дверей. Должна немедленно включиться сигнализация. Теперь можно снять охрану.
TotalRecall
Энергонезависимая память архивирует номер последнего сработавшего или отказавшего датчика и/или триггера, что позволяет Вам быстро определить причину жалобы клиента. Для идентификации триггера или датчика, заархивированного энергонезависимой памятью системы, выполните следующие действия:
- При выключенном зажигании поставьте переключатель Valet в фиксированное положение.
- Нажмите на передатчике кнопку 1для постановки на охрану, затем снова - для снятия с охраны.
- Светодиод мигнет 1 - 3 раза, затем, после паузы, цикл мигания повторится еще 4 раза.
- Заметьте, сколько раз светодиод мигает за 1 цикл и обратитесь к таблице:
| Количество миганий |
Сенсор / Триггер |
| 1 раз |
Магниторезонансный датчик |
| 2 раза |
Триггер двери |
| 3 раза |
Триггер багажника или капота |
Программируемые пользователем передатчики
Посредством нескольких переключений переключателя Valet Sabre может настраиваться как минимум на 4 передатчика Premier и/или передатчики с защитой от перехвата кодов. Несложная операция позволяет стереть из памяти код утерянного или украденного передатчика. Ниже приводится порядок настройки системы на новые передатчики. Коды утерянного или украденного передатчика могут быть нейтрализованы в общей сложности 4 раза путем перепрограммирования оставшихся передатчиков, при этом коды старого передатчика "вытесняются" из энергонезависимой памяти системы.
Функции, устанавливаемые пользователем
Sabre поставляется с завода с полностью установленными функциями, как показано в приводимой ниже таблице. Для изменения установок по перепрограммируемым функциям следуйте оговоренному здесь порядку действий. Для восстановления заводских установок достаточно повторить порядок действий:
- В приводимой таблице и на следующей странице выберите функцию для перепрограммирования. Обратите внимание на количество нажатии в подпружиненное положение.
- Включите зажигание автомобиля.
- Введите код Valet (заводская установка по умолчанию - два подпружиненных, одно фиксированное, одно центральное). Нажмите в фиксированное положение.
- Для выбора функции при включении светодиода немедленно нажмите и отпустите переключатель в подпружиненное положение столько раз, сколько указано в третьей колонке таблицы для выбранной Вами функции (после первых трех нажатии при каждом последующем нажатии в подпружиненное положение будет звучать сигнал подтверждения). Если это предписано, немедленно выполните "дополнительную операцию".
- Верните переключатель в центральное положение. Прозвучит один сигнал, а светодиод погаснет. Выключите зажигание, при этом прозвучат три сигнала, указывающие на то, что Вы вышли из режима программирования.
- Для перепрограммирования других функций повторите операции 1-5.
Функции, устанавливаемые пользователем
| Функция |
Заводская установка |
Кол - во переключений и звуковых сигналов |
Дополнительные действия |
Подтверждение о вводе (число звуковых сигналов) |
Результат |
| Автопостановка на охрану |
ВКЛ |
4 |
- |
1 сигнал через 3 секунды после окончания последней операции |
Переключение ВКЛ/ВЫКЛ |
| Автопостановка на охрану с запиранием замков |
ВЫКЛ |
5 |
- |
1 сигнал через 3 секунды после окончания последней операции |
Переключение ВКЛ/ВЫКЛ |
| Звуковое подтверждение постановки/снятия с охраны |
ВКЛ |
6 |
- |
1 сигнал через 3 секунды после окончания последней операции |
Переключение ВКЛ/ВЫКЛ |
| Код Valet |
Эта функция устанавливается только пользователем |
| Контроль и проверка ложных срабатываний |
ВКЛ |
12 |
- |
1 сигнал через 3 секунды после окончания последней операции |
Переключение ВКЛ/ВЫКЛ |
| Настройка нового передатчика на канал 1 (постановка/снятие с охраны) |
- |
13 |
Нажать кнопку 1 передатчика |
2 сигнала |
Записан в память код кнопки 1 /канала 1 нового передатчика |
| Настройка нового передатчика на канал 2 (дополнительного передатчика - вариант) |
- |
14 |
Нажать кнопку 2 передатчика |
2 сигнала |
Записан в память код кнопки 2/канала 2 нового передатчика |
| Настройка нового передатчика на канал 3 (бесшумная постановка/снятие с охраны) |
- |
15 |
Нажать кнопку 3 передатчика |
2 сигнала |
Записан в память код кнопки 3/канала 3 нового передатчика |
Пример 1 программирования
- Для смены заводской установки "ВКЛ " режима автопостановки на охрану на "ВЫКЛ", необходимо выполнить следующие действия:
- Включите зажигание.
- Введите код Valet переключателем Valet (подпружиненное, подпружиненное, фиксированное, центральное), затем немедленно нажмите в фиксированное положение.
- При загорании светодиода 4 раза нажмите и отпустите в подпружиненное положение (при четвертом нажатии прозвучит сигнал подтверждения).
- Подождите 3 секунды. Прозвучит еще один сигнал, подтверждающий переустановку функции автопостановки на охрану,
- Выключите зажигание (прозвучат 3 сигнала - выход из режима программирования).
17.12.2001