LASERLINE
934
ОСНОВНЫЕ ФУНКЦИИ
- Два двухкнопочных радиобрелока
- Защита от сканирования
- Встроенный датчик удара
- Вход для подключения датчика объема (LASERLINE 844)
- Датчик на падение напряжения
- Датчик обрыва цепи электропитания
- Встроенные реле центрального замка
- Встроенное реле управления поворотниками
- Автономное питание
- Встроенная силовая блокировка двигателя
- Защита автомобиля по периметру (двери, багажник, капот)
- Дистанционный режим "ПАНИКА"
- Ограниченное время срабатывания системы
- Светодиодный индикатор
- Механический сервисный ключ
- Универсальный кабельный жгут
ИНСТРУКЦИЯ ДЛЯ ПОЛЬЗОВАТЕЛЯ
Включение сигнализации сопровождается двумя миганиями указателей поворота .
Выключение сигнализации сопровождается одним длиным миганием указателей поворота .
Сигнализация включается/отключается с расстояния 10 м путем нажатия нижней кнопки на пульте управления. При наличии соответствующего модуля ( мод. LASERLINE 824 ) можно также с пульта управления закрывать окна и люк автомобиля.
Светодиод - в режиме охраны горит постоянно.
Память срабатываний: Эта функция позволит определить срабатывала ли сигнализация в режиме охраны. После отключения сигнализации с пульта, если сигнализация срабатывала указатели поворота один раз коротко мигнут (0.5 сек.)
Датчик на падение напряжения - включен в случае когда черная фишка снята с пары электронных контактов, расположенных на плате около разъема подключения жгута.
Одновременно с постановкой автомобиля в охрану будут активизированы следующие функции:
- Блокировка зажигания: любая несанкционированная попытка завести двигатель автомобиля вызовет срабатывание сигнализации.
- Автономное питание: любая несанкционированная попытка отключить блок питания системы вызовет срабатывание сигнализации.
Через 40 сек после постановки автомобиля в охрану активизируются следующие датчики и функции:
- шок-сенсор (мгновенная тревога);
- датчик на падение напряжения (мгновенная тревога);
- датчик на открывание капота и багажника (мгновенная тревога).
- ультрасоники (в комплект не входят)
В состоянии тревоги в течение 30 сек будут мигать указатели поворота и звучать сирена.
Сервисный ключ: при переводе сервисного ключа в положение "OFF" (Выкл.) отключаются все охранные функции и замыкается контур блокировки двигателя.
Специальные функции:
"ПАНИКА": при нажатии верхней кнопки на пульте управления мгновенно сработает сирена и начнут мигать указатели поворота. Время работы данного режима - 10 сек. Чтобы отменить режим "ПАНИКА", необходимо еще раз нажать верхнюю кнопку на пульте управления.
ДИНАМИЧЕСКИЙ КОД: каждый раз с пульта управления поступает сложный код, который составлен по сложному математическому алгоритму (миллиарды комбинаций ).
П Р Е Д У П Р Е Ж Д Е Н И Е
- Мойка моторного отсека струей под давлением, а также с помощью активных моющих средств, может привести к повреждению системы. Поэтому при мойке избегайте прямого попадания воды на блок сирены или защитите ее целофановым пакетом.
- При демонтаже или отключении автомобильного аккумулятора более, чем на 5 часов, сервисный ключ ОБЯЗАТЕЛЬНО поставьте в положение "ВЫКЛ". Это предохранит встроенный аккумулятор системы от полного разряда.
- При обращении на авто-сервис также переведите сервисный ключ в положение "ВЫКЛ" и НЕ ДОВЕРЯЙТЕ брелок посторонним лицам.
ИНСТРУКЦИЯ ДЛЯ УСТАНОВЩИКА
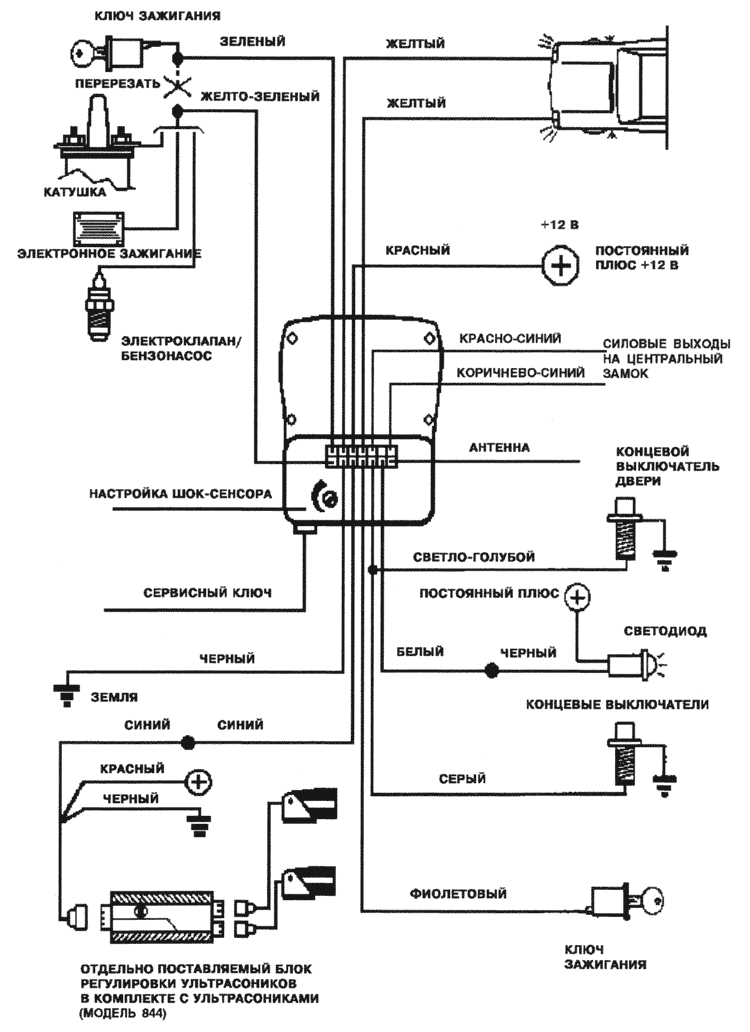
Проверив кодировку автомагнитолы, отсоедините отрицательную клемму аккумулятора.
Подсоединение проводов:
- Черный провод подсoединяется к "земле".
- Желтые провода подсоединяются по одному на правый и левый указатели поворота.
- Серый провод подсоединяется к концевому выключателю капота.
- Фиолетовый провод подсоединяется на "плюс" ключа зажигания.
- Белый провод подсоединяется к черному проводу светодиода. Красный провод светодиода подсоединяется к постоянному "плюсу" (+12V). Белый провод подключается также к модулю стеклоподъемников (при дополнительной установке LASERLINE 824)
- Светло-синий провод подсоединяется к концевым выключателям дверей автомобиля (при необходимости через диоды). Этот провод должен быть всегда подсоединен к концевым выключателям дверей.
- Зеленый и желто-зеленый провода используются для блокировки двигателя.
Перережьте (в зависимости от типа автомобиля) провод, идущий к катушке зажигания/электронному зажиганию/бензонасосу/электроклапану [на дизелях]/соленоиду стартера. Соедините питающую часть перерезанного провода с ЗЕЛЕНЫМ проводом. Вторую часть перерезанного провода соедините с ЖЕЛТО-ЗЕЛЕНЫМ проводом.
- Красный провод подсоединяется к постоянному источнику питания от зажигания или коробки предохранителей через предохранитель 15А.
- Красно-синий и коричнево синий провода подсоединяется центральный замок (силовой выход)
Проложив электропровода, подсоедините отрицательную клемму аккумулятора и переведите сервисный ключ в положение "ON" ("Вкл.").
Проверка работы и регулировка чувствительности датчиков в течение первых 40 сек после постановки в охрану:
Ультрасоники ( мод. LASERLINE 844 - в комплект не входит ):
- опустите одно из окон на 20 см
- поставьте регулятор в среднее положение
- просуньте руку в окно и пошевелите ею.
- три сигнала будут означать, что движение зафиксировано. Если нет, увеличьте чувствительность и повторите тест.
Шок-сенсор:
- переведите регулятор чувствительности в среднее положение.
- включите сигнализацию и подождите 40 сек.
- ударьте рукой по капоту автомобиля.
- три сигнала будут означать, что удар зафиксирован. В случае отсутствия сигналов необходимо увеличить чувствительность датчика и выполнить еще раз вышеуказанные операции.
Концевые выключатели дверей, багажника и капота: открывание дверей, багажника и капота автомобиля будет сопровождаться тремя оптическими сигналами светодиода и тремя акустическими сигналами.
В Н И М А Н И Е:
- на автомобилях с катализатором выхлопа рекомендуется блокировать бензонасос;
- провода должны проходить как можно дальше от источников возможных помех (катушки зажигания, свечей и т.п.);
- во избежание ложных срабатываний обращайте особое внимание на регулировку чувствительности шок-сенсора и ультрасоников;
- не укорачивайте и не удлиняйте экранированный провод антенны и провода ультрасоников;
- светло-синий провод должен быть всегда подсоединен к концевым выключателям дверей. В противном случае компания не несет ответственности за возможность самопостановки в охрану и блокировки дверей;
- сирена должна устанавливаться в двигательном отсеке так, чтобы исключалась возможность перегрева и попадания влаги, но при этом был обеспечен доступ к аварийному выключателю системы;
- рекомендуется каждые 6 - 12 месяцев менять батарейку в пульте управления.
ТЕХНИЧЕСКИЕ ХАРАКТЕРИСТИКИ:
| Питание |
12V |
| Ток в режиме охраны |
16 мА |
| Ток при отключенной сигнализации |
13 мА |
| Задержка на выходе |
40 сек |
| Время звучания сирены |
30 сек |
| Токовая нагрузка реле блокировки двигателя |
7 А |
СХЕМА ПОДКЛЮЧЕНИЯ
23.12.2000