Автомобильная охранная система PW-250 предназначена для защиты автомобилей любого типа с питанием от 12В. аккумулятора. Система оповещает о покушении на автомобиль световыми и звуковыми сигналами и блокирует работу двигателя. Применение системы повышает комфортность и безопасность использования автомобиля.
В системе РW-250 применен уникальный, специально разработанный способ управления системой 5АСС, обеспечивающий высочайшую степень защищенности радиоканала от перехвата кода (кодграббера).
Автомобильная охранная система РW-250 изготовлена на основе современных технологий и элементов ведущих производителей, в том числе процессоров фирмы "Мiсroсhiр" U.S.А. и обеспечивает высокий уровень защищенности автомобиля.
Управление режимами системы осуществляется по радиоканалу двухкнопочным пультом управления (брелоком) с использованием динамического "плавающего" кода.
Система охраняет от вскрытия двери, капот и багажник, предупреждает об ударах по автомобилю, различая три разных по силе удара. Тревога включается и при попытке повернуть личинку замка двери - еще до того, как открыта сама дверь,- и при обрыве контрольного шлейфа (провода), защищающего легкодоступные узлы автомобиля, например: детали облицовки, коробку переключения передач и аналогичные. Система срабатывает при попытках несанкционированного запуска двигателя и после перерыва питания. РW-250 оповещает окружающих о покушении сигналами сирены и вспышками ламп указателей поворотов. Длительность сигналов тревоги зависит от степени воздействия и меняется от коротких предупредительных до длинных. Питание системы осуществляется от аккумулятора автомобиля. Система обеспечивает блокировку двигателя, имеет память тревог, работает с пятью брелоками, принимает неисправный датчик под охрану после ее восстановления, обеспечивает режим сохранения общественного порядка - ограничивает время тревоги и выключает сработавший датчик из охраны, если его состояние длительное время не восстанавливается. Предусмотрена возможность охраны с отключенными ударным датчиком.
Выходы системы защищены от замыканий при подключении и в эксплуатации.
Автомобильная охранная система РW-250 состоит из микропроцессорного блока, включающего датчик удара, брелоков дистанционного управления, двух жгутов монтажных проводов и двух колодок с предохранителями. Выходы системы имеют микропроцессорную защиту от замыканий и перегрузок.
Технические характеристики:
Система имеет уникальный набор охранных и противоугонных функций. Защищенность радиоканала управления определяется уникальным, специально разработанным способом управления системой SАСG, обеспечивающим в сочетании с применяемым динамическим плавающим кодом со сложным законом изменения высочайшую степень защищенности радиоканала от перехвата кода (кодграббера).
Двери, капот и багажник охраняются от вскрытия концевыми датчиками (кнопками). Специальный вход предназначен для охраны системы зажигания от несанкционированного включения и предотвращения блокировку двигателя во время движения.
Автомобиль защищается от ударов встроенным в блок трехуровневым ударным датчиком, который имеет три уровня распознавания силы удара. Срабатывание каждого из уровней вызывает особые, присущие только этому уровню, сигналы тревоги.
Тревога включается и после возобновления питания системы (перерыва питания).
Для реализации функций, отмеченных знаком*, требуется установить дополнительное оборудование.
Для реализации функций, отмеченных знаком *, требуется установить дополнительное оборудование.
Управление системой осуществляется кратковременным (около 1с.) или продолжительным ( около 3с.) нажатием на кнопки брелока.

Сводная таблица назначения кнопок брелока представлена в таблице 2.
Кнопка 1 включает режим "ОХРАНА". Кнопка 2 выключает режим ''ОХРАНА". Прочие режимы управляются в соответствии с таблицей приложения 2.
Постановка системы на охрану может осуществляться различными способами:
При включении режима охраны:
Для реализации функций, отмеченных знаком *, требуется установить дополнительное оборудование.
Если при включении режима охраны остались открытыми двери, капот, багажник, неисправен контактный датчик, или оборван защитный шлейф, то при любом способе постановки на охрану система оповестит об этом короткими звуковыми сигналами и исключит неисправную цепь из охраны. После восстановления контактных датчиков система принимает их под охрану, сообщая об этом коротким звуковым сигналом. Контрольный шлейф, после восстановления его целостности, принимается под охрану только при следующем включении режима "ОХРАНА".
4.2.1 Сигналы тревоги
О покушении на автомобиль, находящийся под охраной, система оповещает звуковыми и световыми сигналами. Характер сигналов тревоги зависит от сработавшего датчика в соответствии с Табл. 1.
| Сработавшие датчики | Продолжительность звучания сирены |
|---|---|
| 1 уровень ударного датчика | 1 сек* |
| 2 уровень ударного датчика | 5 сек |
| 3 уровень ударного датчика | 25 сек |
| Контактные датчики ( двери и капот/багажник) | 26 сек + пауза 3 сек |
| Обрыв контрольного шлейфа | 26 сек + пауза 3 сек |
| Включение зажигания | 26 сек + пауза 3 сек |
| Открывание замка (при наличии 5-и проводного активатора) | 26 сек |
| Перерыв питания | 25 сек |
Примечание: продолжительность световых сигналов несколько больше, чем звуковых сигналов.
Сигналы тревоги, если воздействие не прекращено, продолжаются 27 сек., затем прерываются на 3 сек. Цикл сигналов тревоги повторяется до прекращения воздействия, однако наибольшее время звучания тревоги ограничено 5 мин.
4.2.2 Выключение сигналов тревоги
В системе предусмотрено отключение звуковых и световых сигналов тревоги без выключения режима охраны. Отключение сигналов тревоги осуществляется кратковременным нажатием на любую кнопку брелока, при этом режим охраны не выключается.
4.2.3 Управление замками в режиме охраны
Если во время охраны пытаются открыть замок двери, оборудованной пятипроводным активатором, то система включает сигналы тревоги и производит до 5 попыток его закрыть. Если замок закрылся, то при следующей попытке открывания производится еще до 5 попыток его закрытия.
При снятии с охраны выполняются следующие действия:
При необходимости режим "ОХРАНА" можно отключить без брелока (при утрате брелока) с помощью секретного PIN - кода, вводимого с помощью ключа зажигания. Код состоит из двух цифр в интервале от 1 до 10. PIN - код индивидуален для каждой системы и равен двум последним цифрам заводского номера системы (указан на последней странице в паспорте системы). При наборе кода цифра "0" вводится как "10". Например номеру 709830 соответствует код 3-10.
Ввод кода осуществляется только в режиме "ОХРАНА" следующим способом:Если код набран правильно, то режим "ОХРАНА" будет выключен. В случае ошибки повторите действия п.2-5.
4.5.1 "Паника".
Режим "Паника" предназначен для привлечения внимания окружающих или определения местонахождения автомобиля. Режим включается во всех режимах продолжительным нажатием на кнопку 2 брелока. Система подает звуковые и световые сигналы, которые выключаются повторным нажатием на кнопку 2 брелока или автоматически через 5 сек.
4.5.2 Управление полным центральным замком
При подключении к замку двери водителя пятипроводного электропривода (активатора), водитель может управлять (блокировать и отпирать) замками остальных дверей, оборудованных обычными двухпроводными электроприводами.
Система оборудована трехуровневым ударным датчиком, реагирующим на три разных по силе удара. Срабатывание каждого из уровней вызывает соответствующие сигналы тревоги. Пороги включения уровней жестко связаны между собой, поэтому чувствительность второго и третьего уровня определяется порогом включения первого (наиболее чувствительного) уровня. Диапазон регулировки порога включения первого уровня, определяющего чувствительность ударного датчика, разбит на 7 шагов.
Изменение чувствительности ударного датчика осуществляется только в режиме охраны.
Для включения режима регулировки чувствительности нажмите одновременно кнопки 1 и 2, прозвучит кратковременный звуковой сигнал. Увеличение чувствительности осуществляется нажатием на кнопку 1, уменьшение - нажатием на кнопку 2. При каждом нажатии на кнопку звучит одиночный короткий сигнал сирены, подтверждающий изменение чувствительности. При достижении минимальной или максимальной чувствительности звучит более длинный (0.5 сек) сигнал сирены. Для выхода из режима регулировки нажмите одновременно кнопки 1 и 2, прозвучит двукратный сигнал сирены. Если в течение 10 сек. ни одна кнопка брелока не нажималась, то сигнализация выключит режим регулировки чувствительности ударного датчика, сообщив об этом двукратным сигналом сирены.
После перерыва питания система устанавливает четвертый шаг чувствительности ударного датчика.
Периодически, не реже одного раза в месяц, проверяйте работоспособность системы.
Автомобильная сигнализация PW-250 является сложным микропроцессорным устройством, однако примененные конструктивные меры, такие как защита выходов от замыканий, обеспечивают максимальную защищенность в случае ошибок при самостоятельной установке. Для достижения максимальных защитных возможностей рекомендована установка в сертифицированных производителем центрах.
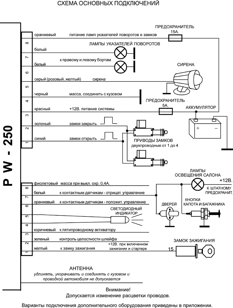
Для обеспечения охраны автомобиля достаточно подключить к системе кнопки дверей и капота/багажника, лампы указателей поворотов и сирену. Варианты подключения замков и блокировки двигателя приведены в приложении.
После включения питания система начинает реагировать на команды брелока с задержкой до 10 секунд.
В случае замыкания или перегрузки выхода блокировки или управления сиреной система выключает аварийный выход до следующего включения режима, в котором произошла перегрузка.
Расположите блок автосигнализации за панелью приборов, или в другом труднодоступном месте, защищенном от попадания внутрь блока посторонних предметов, протечек воды, охлаждающей и других жидкостей.
Светодиод установите таким образом, чтобы его свечение было хорошо видно со всех сторон. Выполните соединения в соответствии со схемой, не подключая блок автосигнализации к кабелю (при отстыкованном разъеме). Провод питания системы красного цвета подключите через предохранитель к мощной цепи автомобиля, на которой всегда присутствует + 12В. Все предохранители должны располагаться на минимальном расстоянии от точки подключения. Провод черного цвета соедините с кузовом автомобиля, зажав его ближайшей гайкой. При необходимости установите дополнительные кнопки на капот и багажник. Сирену расположите под капотом. При прокладке проводов следите, чтобы они не соприкасались с металлом кузова во избежание повреждения изоляции и замыканий.
Перед регулировкой ударного датчика закрепите блок. Отрегулируйте датчик таким образом, чтобы сигнализация не срабатывала от проезжающего поблизости транспорта. В процессе регулировки наносите удары кулаком по стойкам кузова и ладонью по лобовому и заднему стеклам, делайте паузы между контрольными ударами.
При подключении пейджера удалите передатчик и антенну от блока сигнализации на максимальное расстояние, например вынесите блок передатчика в багажник.
Задержка между включением режима охраны и выполнением защитных функций:
Максимальная длительность сигналов тревоги - 5 минут
Время до включения режима охраны при перепостановке - 25сек.
Количество брелоков управления - от 1 до 5.
| Комбинация нажатых клавиш | Действие системы |
|---|---|
| 1 | Включить режим "ОХРАНА" |
| 2 | Выключить режим "ОХРАНА" |
| 1,1 | Включить режим "ОХРАНА" со звуковым подтверждением |
| 2,2 | Выключить режим "ОХРАНА" со звуковым подтверждением |
| 1 __ | Включение режима "ОХРАНА" с отключенными ударным датчиком |
| 1,1__ | Включение режима "ОХРАНА" со звуковым подтверждением и отключенным ударным датчиком |
| 1 или 2 | Выключение сигналов тревоги в охране или сигнала "Паника" |
| 2__ | Включение режима "ПАНИКА" при выключенном зажигании |
| 1+2 | Включить / выключить режим регулировки чувствительности ударного датчика в режиме "ОХРАНА" |
| 1 | Увеличение чувствительности ударного датчика |
| 2 | Уменьшение чувствительности ударного датчика |
_ - длительное удержание;
+ - одновременное нажатие;
, - последовательное нажатие.

