НАЗАД

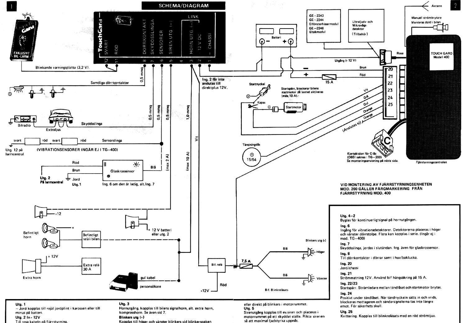
TouchGard

TG-400

Схема подключения

Схема подключения
24.02.2003