Внимание! Соблюдайте осторожность!
Принимая во внимание сложность данной системы, установкой данного изделия должна выполняться только авторизованным дилером Directed. При правильной установке система может запускать двигатель автомобиля по сигналу управления передатчика/приемника. Таким образом, не допускайте работы системы в пространстве с недостаточной вентиляцией. Следующие предосторожности целиком относятся к пользователю системы; тем не менее, авторизованным дилерам Directed следует ознакомить каждого пользователя с приведенными ниже рекомендациями:
Неправильное пользование данным изделием может привести к соответствующей порче имущества, телесным повреждениям или даже к гибели. Исключая выполнение проверки безопасности, описанное в данном руководстве, (1) Никогда не включайте дистанционный запуск, если в автомобиле включена передача и (2) Никогда не включайте дистанционный запуск, если ключ в зажигании. Владелец должен отвечать за своевременную проверку функции безопасности положения "нейтрали" - автомобиль не должен дистанционно заводиться, если включена передача. Данная проверка должна проводиться авторизованным дилером Directed в соответствии с приведенной в данном руководстве главой "Проверка безопасности". Если двигатель автомобиля запускается "на передаче", фазу прекратите дистанционный запуск и обсудите с владельцем возможность немедленного устранения неисправности.
После завершения установки устройства дистанционного запуска, проверьте его работу в соответствии с приведенной в данном руководстве главой "Проверка безопасности". Если двигатель автомобиля заводится при выполнении проверки безопасности "положения нейтрали", устройство дистанционного управления было установлено неправильно. Блок дистанционного запуска должен быть удален или переустановлен таким образом, чтобы двигатель автомобиля не заводился при включенной передаче. Все установки должны проводиться авторизованным дилером Directed.
Если двигатель заводится при включенной передаче, то работа блока дистанционного запуска происходит не должным образом. Работа устройства дистанционного запуска при таких условиях может привести к порче имущества или травмам. Немедленно прекратите работу блока, отремонтируйте или отключите установленный блок. Directed не будет в этом случае нести ответственность либо оплачивать установку и переустановку.
ВАЖНО! Данное изделие разработано для применения только в автомобилях с инжекторным двигателем и автоматической коробкой передач. Установка в автомобилях с обычной (механической) коробкой передач опасно и не позволяет устройству работать по назначению.
Прочтите, пожалуйста, инструкцию целиком перед началом установки. Установка данного устройства дистанционного запуска требует взаимодействия с различными системами автомобиля. Во многих современных автомобилях применяются низковольтные или мультиплексные схемы, которые могут быть повреждены при измерении приборами с низким сопротивлением, такими, как лампочка для прозвонки и логический пробник (может появиться сообщение компьютера об ошибке). Перед подключением проверяйте все цепи с помощью высококачественного цифрового мультиметра.
Не отключайте аккумулятор, если в автомобиле установлена магнитола с кодом. Если автомобиль оборудован подушками безопасности, по возможности, избегайте отключения аккумулятора. Многие системы с подушками безопасности показывают при диагностике сообщение об ошибке, если происходило отключение питания.
Отключение питания в этом случае может потребовать обращения к дилеру для удаления кода ошибки.
Уточните у владельца место размещения светодиодного индикатора.
Удалите предохранитель внутрисалонного освещения для предотвращения разрядки аккумулятора.
Опустите оконные стекла, чтобы не оказаться запертым в автомобиле.
Для нахождения провода тахометра необходим мультиметр с возможностью измерения переменного тока.
На проводе тахометра должно быть от 1В до 6В переменного тока. В системах с несколькими катушками зажигания система может считывать значение с отельного провода катушки. В такой системе будет регистрироваться меньшее значение напряжения переменного тока. Также, если это необходимо, можно воспользоваться управляющей цепью инжектора, реагирующей на обороты двигателя.
Стандартное расположение провода тахометра - у катушки зажигания, в блоке приборов, в устройстве впрыска топлива или управляющем двигателем компьютере.
ВАЖНО! Не пользуйтесь для нахождения провода тахометра лампочкой прозвонки или логическим пробником! Можно повредить оборудование автомобиля.
Как отыскать провод тахометра с помощью мультиметра:
В дизельных автомобилях необходимо подключиться к проводу, вызывающему появление сообщения о готовности к запуску на приборной панели. Данный провод вызывает включение лампочки при разогреве свечей накаливания до нужной температуры. После выключения этой подсветки автомобиль можно заводить. Этот провод всегда можно обнаружить в разъеме, ведущем к лампочке в приборной панели. Также, во многих автомобилях его можно найти у блока управления двигателем (ЕСМ). Однако встречаются автомобили без проводки, указывающей на состояние готовности. В этом случае проконсультируйтесь с технической службой. Для проверки и определения полярности провода:
Проверьте все режимы. При проверке полезно обратиться к разделу "Эксплуатация системы", изложенному в руководстве пользователя.
Штатные противоугонные системы автомобиля (иммобилайзеры)требуют наличия блока обхода. Блок обхода позволяет легко подключиться к схеме производителя, обеспечивая совместную работу охранных систем.
Списки автомобилей и соответствующих блоков обхода (см. DirectFax Document 1059) поставляются только авторизованным дилерам.

H1/1 ОРАНЖЕВЫЙ Выход (-) в состоянии охраны ("минус в охране")
Этот провод обеспечивает отрицательный выход (-) 500мА в течение всего времени, пока система находится в состоянии охраны. Данный вход отключается при снятии с охраны. Оранжевый провод предварительно подготовлен для управления реле блокировки стартера 8618.
ПРИМЕЧАНИЕ: Если Оранжевый провод Н1/1 применяется для управления дополнительным оборудованием, таким, например, как управление стеклоподъемниками, пейджером или голосовым блоком, необходимо установить диод (1А), чтобы обеспечить правильную работу. Диод устанавливается, как показано на следующей схеме.
ВАЖНО! Не осуществляйте блокировку других проводов, кроме провода стартера.

H1/2 БЕЛЫЙ (+/-) Переключаемый (+)/(-) выход светового сигнала
Предназначен для подключения к (+) габаритных фонарей. Если перемычка, определяющая полярность световых сигналов установлена в положение (-) (см. раздел "Перемычки для программирования"), данный провод обеспечивает выход (-) 200мА. Это подходит для подключения к проводу (-) управления габаритными (парковочными) фонарями автомобилей Toyota, Lexus, BMW, некоторых моделей Mitsubishi, Mazda и других.
ЗАМЕЧАНИЕ: Для цепи габаритных огней, потребляющих ток 10А и более перемычка должна быть установлена в положение (-) выхода (см. раздел "Перемычки для программирования"). Для провода Н1/2 необходимо установить стандартное автомобильное реле SPDT или P/N 8617.
ВАЖНО! Не подключайте этот провод к отрицательной цепи питания габаритных фонарей, пока установите программирующую перемычку в положение отрицательной полярности; иначе возможно повреждение схемы питания габаритных фонарей.

Н1/3 БЕЛЫЙ/СИНИЙ, Вход активации
Подача сигнала на вход мгновенного срабатывания данного провода приводит к запуску или глушению двигателя, так же, как и подача сигнала Канала 3 с помощью передатчика/приемника. Часто подключается как дополнительный выключатель нажимного типа, чтобы сделать операцию передачи функции кнопки Valet выключателю более удобной.

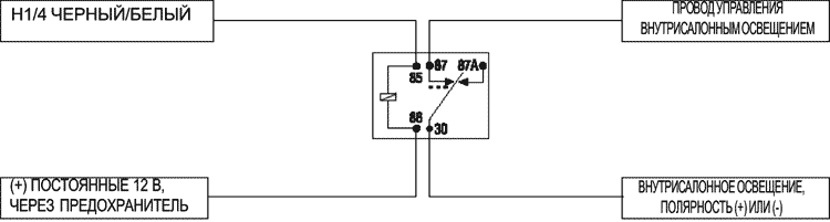
Н1/4 ЧЕРНЫЙ/БЕЛЫЙ Выход (-) 200 мА управления внутрисалонным освещением
Подключите этот провод к дополнительному реле управления внутрисалонным освещением, как показано на следующей схеме:
ВАЖНО! Этот выход предназначен только для управления реле. Нельзя подключать непосредственно к схеме внутрисалонного освещения, т.к. выход не может выдержать нагрузку в виде одной или нескольких лампочек.

Н1/5 ЗЕЛЕНЫЙ, Вход (-) концевых выключателей дверей, Зона 3 и значок дверей
Большинство автомобилей оснащено отрицательными концевыми выключателями дверей. Подключите Зеленый провод к проводу, показывающему (-) при открывании любой двери. При подключении к некоторым новым моделям автомобилей может потребоваться подключение к каждому отдельному концевику двери (см. инструкцию подключения Direct Fax Document 1076). Данный провод показывает срабатывание Зоны 3.
ПРИМЕЧАНИЕ: Если концевой выключатель дверей работает с задержкой, можно воспользоваться функцией 6 меню 2 или программатором 998Т Bitwriter для установки режима обхода.

Н1/6 СИНИЙ, Вход концевого выключателя мгновенного действия, Зона 1 и значок Багажника
Данный вход отвечает за срабатывание отрицательного концевого выключателя.
Подходит для концевика капота/багажника и показывает срабатывание Зоны 1. Также может применяться для однозонных датчиков Direct. H1/6 Синий Вход концевого выключателя мгновенного действия также может быть применен для шунтирования датчиков при задействовании дополнительных каналов или дистанционного запуска (см. "Обход входов датчиков" данного руководства).
Н1/7 ФИОЛЕТОВЫЙ Вход (+) концевых выключателей дверей, Зона 3 и значок дверей
Данный тип схемы применяется во многих моделях Ford. Подключите Фиолетовый провод к проводу, показывающему (+) 12В при открывании любой двери. Данный провод показывает срабатывание Зоны 3.
ПРИМЕЧАНИЕ: Если концевой выключатель дверей работает с задержкой, можно воспользоваться функцией 6 меню 2 или программатором 998Т Bitwriter для установки режима обхода.

Н1/8 ЧЕРНЫЙ (-) Заземление на кузов
Подключите данный провод к зачищенной до металла арматуре (например, под приборной панелью со стороны водителя) с помощью штатного болта, если он НЕ применяется для этой же цели в штатной проводке. Шуруп можно применять только в сочетании с двусторонней запорной шайбой. Между приборной панелью и дверью может не быть достаточного электрического контакта. Рекомендуется заземлять все компоненты охранной системы в одном месте.

Н1/10 КОРИЧНЕВЫЙ (+) Выход сирены
Подключите этот провод к красному проводу сирены. Подключите черный провод сирены к (-) заземления на кузов, предпочтительно в той же точке, где Вы подключили блока к заземлению.

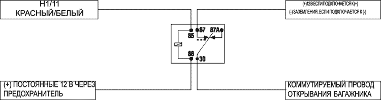
Н1/11 КРАСНЫЙ, вход постоянного источника напряжения (+) 12 В
Перед подключением данного провода удалите имеющийся предохранитель.
Подключить к положительной клемме или к постоянным 12 В у ключа зажигания.
Всегда устанавливайте предохранитель на расстоянии, не длиннее 12 дюймов от точки подключения к (+) 12 В. Не пользуйтесь для этих целей 15 А предохранителем разъема, поскольку он предназначен для защиты самого блока.
Н1/12 КРАСНО-БЕЛЫЙ, Выход (-) 500 мА
При получении системой кода Канала 2 (более 1,5 сек.), КРАСНЫЙ/БЕЛЫЙ провод обеспечивает выход, пока длится передача сигнала. Это выход "подтверждения достоверности" (действие сигнала длится, пока нажата кнопка передатчика); его часто используют для управления открыванием багажника/люка, или других функций, управляемых реле.
ВАЖНО! Никогда не подключайте данный провод к силовой цепи, а только к управляющему контакту реле или слаботочному управляющему входу. Этот транзисторный выход способен обеспечить ток нагрузки не более 200 мА. Подключение непосредственно к соленоиду, электроприводу или другому силовому устройству может привести к неисправности.


Н2/1 СЕРЫЙ/ЧЕРНЫЙ (-) Вход лампочки готовности к запуску (для дизелей)
Подключите этот провод к тому проводу автомобиля, на котором появляется сигнал, вызывающий свечение лампочки готовности к запуску на приборной панели. У большинства дизелей этот провод отрицательной полярности (появление массы зажигает лампочку), и Серый/Черный провод можно подключить непосредственно к этому проводу автомобиля. Если в автомобиле применяется положительный провод (12В для включения лампочки), необходимо воспользоваться реле для изменения полярности (см. раздел "Отыскание провода лампочки готовности к запуску для дизелей" данного руководства). Вот несколько распространенных цветов этого провода:Внедорожники Chevrolet и GMC: Голубой или Синий
Ford: Черный/Розовый
Dodge Ram: Оранжевый/Черный или Черный/Оранжевый
У некоторых дизельных автомобилей отсутствует лампочка готовности к запуску. В этом случае проконсультируйтесь с технической службой.
ПРИМЕЧАНИЕ: В цепи штатного провода следует установить 1А диод между лампочкой готовности к запуску и блоком управления двигателем (ЕСМ); иначе свечи накаливания будут работать вхолостую, разряжая аккумулятор.

Н2/2 СВЕТЛО-ЗЕЛЕНЫЙ/ЧЕРНЫЙ (-) Выход снятия с охраны штатной противоугонной системы
Этот провод посылает отрицательный импульс всякий раз, когда активируется дистанционный запуск или при снятии с охраны. Данная функция может применяться для подачи импульса на провод снятия с охраны штатного противоугонного устройства. Используйте реле для подачи (+) или (-) импульса для снятия с охраны, как показано на следующей схеме. Данный провод может применяться также в качестве выхода на дополнительное оборудование (см. раздел "Описание функций" настоящего руководства).

Н2/3 ФИОЛЕТОВЫЙ/ЧЕРНЫЙ 200 мА Выход Канала 4
Данный провод обеспечивает выход (-) 200 мА всякий раз, когда нажимают на кнопку(и), управляющими Каналом 4. Этот выход может быть запрограммирован, чтобы обеспечить типы работы выхода, перечисленные далее (см. раздел "Описание функций" настоящего руководства)
Проверка достоверности: Выход посылает сигнал, пока передатчик передает сигнал.
Режим "защелки": Выход посылает сигнал при нажатии кнопки (кнопок) Канала 4 и прекращается только повторным нажатием той же кнопки.
Режим "защелки", сброс по зажиганию: Действует аналогично режиму защелки: Выход включается нажатием кнопки Канала 4 и отключается последующим на нее нажатием. Этот выход также дополнительно прекращает работу и происходит его отключение при включении и выключении зажигания.
30-секундная задержка: выход посылает сигнал длительностью 30 сек.
Второй выход отпирания: Выход можно запрограммировать для обеспечения второго импульса отпирания, если кнопка снятия с охраны была нажата в течение 15-ти секунд после снятия системы с охраны. Этой установкой можно пользоваться, если, например, необходимо отпереть пассажирские двери, при наличии функции прогрессивного отпирания дверей (в 2 этапа).
ВАЖНО! Не подключайте этот провод иначе, чем через реле или к слаботочному входу. Этот транзисторный выход способен обеспечить ток нагрузки не более 200 мА. Подключение непосредственно к соленоиду, электроприприводу или другому сильноточному устройству может привести к выходу блока из строя.
Все силовые провода, исключая красный провод, идущие от вспомогательного реле управления, предназначены для подачи сильноточного сигнала в схему автомобиля. Критичным параметром является правильность соединений, способных выдержать необходимую токовую нагрузку. Поэтому не следует пользоваться для подключения скруткой, коннекторами и т.п. соединениями.

КРАСНЫЙ (2 провода) (+) 12 В силовой вход реле
Удалите два 30 А предохранителя перед подключением этих проводов, и не вставляйте их до подключения блока управления. Эти провода обеспечивают питание схемы управляющих реле и должны быть подключены к источнику, обеспечивающему достаточную силу тока. Поскольку штатная проводка (+) 12 В подходит к колодке разъема ключа зажигания, с помощью которого происходит запуск двигателя, то рекомендуется там же подключать эти провода.
ЗАМЕЧАНИЕ: Если в заводской проводке к разъему ключа зажигания подходят два отдельных провода (+)12 В, следует подключить каждый Красный провод отдельно.
РОЗОВЫЙ (+) Выход зажигания
Подключите этот провод к проводу зажигания автомобиля.
ОРАНЖЕВЫЙ (+) Выход АСС (положение АСС ключа зажигания)
Подключите этот провод к проводу АСС, питающему систему "климат-контроля"
ПУРПУРНЫЙ (+) Выход на стартер
Подключите этот провод к проводу стартера автомобиля
ПРИМЕЧАНИЕ: Если установлено реле блокировки стартера Failsafe, убедитесь, что подключаете Пурпурный провод со стороны штатной проводки по отношению к Failsafe реле.
6 РОЗОВЫЙ/БЕЛЫЙ (+) Выход на вторичную цепь зажигания
Подключите этот провод к вторичной цепи зажигания автомобиля.
ПРИМЕЧАНИЕ: Для автомобилей, не имеющих вторичной цепи зажигания, данное подключение не требуется.
Схема разъема ленточного кабеля подключения дистанционного запуска


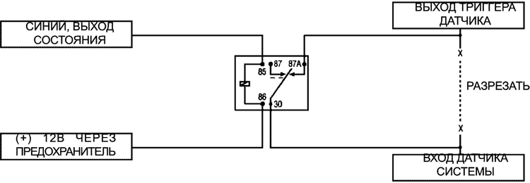
НЗ/1 СИНИЙ Выход состояния
Этот провод обеспечивает выход 200 мА в тот момент, когда блок начинает осуществлять работу дистанционного запуска и обычно применяется для активации блока обхода иммобилайзера. НЗ/1 СИНИЙ провод также можно запрограммировать для повторной постановки на охрану штатной охранной системы при прекращении работы дистанционного запуска (см. раздел "Описание функций" настоящего руководства).
ПРИМЕЧАНИЕ: Данным проводом также можно воспользоваться для обхода дополнительных датчиков и концевиков дверей, как это приведено в следующей схеме. Для обхода дополнительных датчиков:

НЗ/2 СИНИЙ/ЧЕРНЫЙ (-) Дополнительный, третий выход зажигания
Этот выход обеспечивает 200 мА в тот момент, когда блок начинает осуществлять работу дистанционного запуска. Его можно подключить к реле, управляющему появлением (+) напряжения в третьей цепи зажигания, как это показано ниже. При необходимости, данный выход может управлять двумя реле.

НЗ/3 СЕРЫЙ (-) Концевой выключатель капота, Зона 6 и значок капота
Этот провод должен быть подключен к концевику капота. Этот вход отменяет дистанционный запуск, если капот открыт. Также вызывает срабатывание охранной системы при открывании капота и указывает на срабатывание Зоны 6.
НЗ/4 КОРИЧНЕВЫЙ (+) Вход стоп-сигнала (переключателя педали тормоза)
Этот провод следует подключить к проводу стоп-сигнала. На этом проводе должно появляться (+) 12 В при нажатии педали тормоза. При нажатии педали тормоза дистанционный запуск будет невозможен или отменен.
НЗ/5 ФИОЛЕТОВЫИ/БЕЛЫЙ Вход тахометра
Данный вход информирует блок о количестве оборотов двигателя в минуту (RPM). Может быть подключен к "отрицательному" выводу стандартной катушки зажигания. В системах с несколькими катушками и системах зажигания высокой мощности нахождение нужного сигнала может усложниться (см. раздел "Отыскание провода тахометра" данного руководства). После подключения необходимо "обучить" систему сигналу, поступающему с тахометра (см. раздел "Распознавание сигналов тахометра" данного руководства).
ВАЖНО! Не пользуйтесь скруткой или коннекторами в этом подключении.
НЗ/6 ЧЕРНЫЙ/БЕЛЫЙ Вход переключателя положения "нейтрали"
Подключите этот провод к переключателю (тумблеру) как показано на рис. А. Подключите другой провод тумблера к переключателю паркинг/нейтраль автомобиля. На этом проводе можно обнаружить (-) при положении рукоятки передач PARK или NEUTRAL. Таким образом, предотвращается случайный запуск автомобиля, стоящего "на передаче". Чтобы работал дистанционный запуск, вход должен быть на (-) массе. При правильном подключении автомобиль заводится дистанционно только в PARK или NEUTRAL.
У некоторых автомобилей переключатель PARK/ NEUTRAL позволяет блокировать включение стартера в режиме DRIVE. В этих автомобилях подключите тумблер как показано на рис. В. Подключите другой провод тумблера к заземлению.

ВАЖНО! Всегда выполняйте указания раздела "Проверка безопасности" данного руководства, чтобы удостовериться, что двигатель автомобиля не может быть дистанционно заведен на любой передаче и что переключатель действует исправно.
У некоторых автомобилей механизм переключения скоростей и механический переключатель положения нейтрали объединены в один механический узел. В таких автомобилях нельзя осуществить интерфейс дистанционного запуска с переключателем нейтрали. При дистанционном запуске автомобиля такого типа с включенной передачей автомобиль тронется с места, что может привести к порче имущества и жертвам. Необходимо произвести следующую проверку перед тем, как отдать автомобиль владельцу.
ПРИМЕЧАНИЕ: Вы должны полностью установить и подключить систему дистанционного запуска перед этой проверкой. Убедитесь в правильном функционировании дистанционного запуска, включая проверку подключения стоп-сигнала для глушения двигателя.
Проверка переключателя безопасного положения нейтрали
Если стартер включается при проверке, обратитесь к техническому документу № 1008 (Neutral Safety Update). Он предоставляется авторизованным дилерам в источниках техдокументации, перечисленных в начале руководства.
ВАЖНО! После завершения подключений попробуйте осуществить дистанционный запуск при закрытых дверях и вставленном ключе зажигания. Автомобиль не заводится. Если это не так, проверьте правильность подключений.

ВАЖНО! Выходы на замок слаботочные и не должны быть подключены к силовым устройствам, они предназначены только для управления реле.
ПРИМЕЧАНИЕ: За детальными инструкциями подключения к различным схемам замков автомобилей обращайтесь к описанию схем замков дверей (Документ №1041). Эти описания предоставляются авторизованным дилерам в источниках техдокументации, перечисленных в начале руководства.
Разъемы для дополнительных подключений
Светодиодный индикатор повышенной яркости, 2-контактный БЕЛЫЙ разъем Светодиод повышенной яркости работает от (+) 2В пост, тока и подключается к двухконтактному БЕЛОМУ разъему. Убедитесь, что провода светодиода не контактируют с массой, иначе светодиод может выйти из строя. Можно применить несколько светодиодов, тогда их нужно подключить последовательно. Светодиод монтируется в отверстие размера 9/32 дюйма. Перед просверливанием отверстия удостоверьтесь, что под поверхностью нет ничего "лишнего".

Valet/Программирующий переключатель, 2-контактный СИНИЙ разъем
Valet/Программирующий переключатель должен быть доступен водителю. Вставляется в СИНИЙ разъем блока. Поскольку функция системы Valet доступна с помощью передатчика/приемника, кнопку можно установить в потайное место. Выясните, как будут пользоваться кнопкой, прежде чем определять ее место размещения. Проверьте, нет ли за поверхностью сверления каких-либо штатных элементов оборудования, и просверлите отверстие 9/32 дюйма для закрепления кнопки. Серый провод двухконтактного разъема можно применить также для работы (+) "выключателя-призрака", подключив его к какому-либо (+) штатному выключателю автомобиля (см. раздел "Описание функций" настоящего руководства).

Интерфейс программатора, 3-контактный порт
ЧЕРНЫЙ 3-контактный порт нужен для программирования блока. Если применяется 998 Bitwriter, можно запрограммировать некоторые или все программируемые функции. Для получения необходимой информации обращайтесь, пожалуйста, к инструкции, имеющейся в комплекте поставки программатора. Этот порт также служит для подключения компонентов Directed Video для вывода на экран программируемых функций охранной системы и информации о срабатываниях.
СИНИЙ и ЗЕЛЕНЫЙ (-) мультиплексные входы, значок Зоны 4 и датчика 2 Воздействия короче 0,8 сек. вызывают срабатывание зоны предупреждения Warn Away; воздействия, длящиеся свыше 0,8 сек. вызывают полный цикл тревоги и сообщают о срабатывании Зоны 4. Если устанавливаете дополнительный двухзонный датчик, отсоедините ЗЕЛЕНЫЙ провод от разъема датчика.
ПРИМЕЧАНИЕ: СИНИЙ разъем датчика удара вызывает указание на Зону 2, отображаемое в состоянии светодиода и указание на Датчик 1 на ЖКИ передатчика/приемника. Зеленый разъем датчика удара вызывает указание на Зону 4, отображаемое в состоянии светодиода и указание на Датчик 2 на ЖКИ передатчика/приемника. Удостоверьтесь, что правильно подключили разъем (т.е., стороной с подсоединенным ЗЕЛЕНЫМ проводом со стороны блока).

СИНИЙ Мультиплексный вход, значок Зоны 2 и Датчика 1
Воздействия короче 0,8 сек. вызывают срабатывание зоны предупреждения Warn Away, воздействия, длящиеся свыше 0,8 сек. вызывают полный цикл тревоги и сообщают о срабатывании Зоны 2.
КРАСНЫЙ и ЧЕРНЫЙ: КРАСНЫЙ постоянные (+) 12 В, ЧЕРНЫЙ (-) заземление.
Используются только для питания датчика удара.
Место крепления приемника/антенны следует согласовать с владельцем автомобиля, так как антенна может уменьшить водителю зону видимости.
Наилучшим для крепления антенны является место в центре сверху ветрового стекла (лобового или заднего). Для лучшей дальности приема расположите антенну горизонтально. Металлизированное затемнение стекла может снижать радиус действия, это следует принять во внимание при выборе места крепления.
После выбора места крепления выполните следующие пункты:
ВАЖНО! Для достижения наибольшей дальности приема не помещайте скрученный остаток кабеля под приборную панель. При установке, вне зависимости от расположения антенны протяните кабель по всей длине.


Данная перемычка определяет полярность выхода на габаритные огни. В положении (+) задействованы встроенные реле и они выдают (+) 12В на БЕЛЫЙ провод, Н1/2. В положении (-) встроенные реле не используются. Белый провод в этом случае обеспечивает (-) выход 200 мА, пригодный для управления штатным реле габаритных огней.
ПРИМЕЧАНИЕ: Для схемы габаритных огней с потреблением тока 10 А и более перемычка должна быть установлена в положение (-) выхода светового сигнала. К проводу разъема светового сигнала Н1/2 должно быть подключено реле P/N 8617 или стандартное автомобильное реле SPDT.
ВАЖНО! НЕ ПОДКЛЮЧАЙТЕ провод световых сигналов Н1/2 к отрицательной цепи габаритных огней перед перестановкой программирующей перемычки в позицию отрицательной полярности, иначе можно повредить схему световой сигнализации автомобиля.
В большинстве случаев эту перемычку можно оставить в положении OFF. В некоторых современных автомобилях в системе зажигания применяется меньшее значение напряжения, чем 12В. Изменение положения перемычки в состояние "ON" меняет порог срабатывания триггера в цифровой схеме; таким образом, достигается правильное взаимодействие со схемой таких автомобилей. Среди этих автомобилей многие новые модели Dodge/ Crysler/ Plimouth (Neon, Cirrus, Stratus и автомобили с удлиненной базой).
Программа обучения системы назначает алгоритм работы блока. Учитывая количество пунктов, они сгруппированы в три меню. Пользуясь переключателем Valet/Программным переключателем можно получить доступ и изменить настройку любой функции. Процесс этот, однако, можно значительно упростить, применив 998Т Bitwriter. Любые установки можно изменить и затем назначить для отдельных передатчиков (до 4-х); данная функция называется Распознавание Владельца (Owner Recognition). Каждый раз после снятия с охраны с помощью отдельного передатчика будут действовать запрограммированные для него функции. Распознавание владельца возможно только для блока, запрограммированного с помощью 998Т Bitwriter. Если система была первоначально запрограммирована с помощью 998Т Bitwriter, программа обучения может быть заблокирована. Если сирена издает один продолжительный сигнал при попытке входа в режим программирования блока, то программа обучения заблокирована и и для разблокировки необходимо воспользоваться программатором 998Т Bitwriter.
ПРИМЕЧАНИЕ: У некоторых функций более двух значений установки. Нажатие кнопки запирания выбирает установку, сопровождаемую одним сигналом сирены. Нажатие кнопки отпирания будет перебирать значения установок, сопровождаемые двумя сигналами сирены.
Для входа в режим программирования другой функции в том же меню:
Для выбора другого меню:
Для выхода из программы обучения можно выбрать любое из следующих действий:
Настройки, выделенные жирным шрифтом, являются запрограммированными заводскими установками.
| № функции | Установка, один сигнал сирены | Установка, два сигнала сирены |
|---|---|---|
| 1-1 | Активная постановка на охрану | Пассивная постановка на охрану |
| 1-2 | Сигналы сирены включены | Сигналы сирены отключены |
| 1-3 | Запирание дверей при вкл. зажигания | Обычное запирание дверей |
| 1-4 | Только активное запирание | Пассивное запирание |
| 1-5 | Режим "паника" при вкл. зажигании | Нет режима "паника" при вкл. зажигания |
| 1-6 | Импульс на запирание 0,8 сек. | Импульс на запирание 3,5 сек |
| 1-7 | Принудительная пассивная постановка на охрану, вкл. | Принудительная пассивная постановка на охрану, выкл. |
| 1-8 | Автоматическая блокировка двигателя, вкл. | Авт. блокировка двигателя, выкл. |
| 1-9 | Охрана автомобиля с работающим двигателем (AWD) вкл. | Охрана автомобиля с работающим двигателем (AWD) выкл. |
| 1-10 | Динамический код (Code Hopping) вкл. | Динамический код (Code Hopping) вькл. |
| № функции | Установка, один сигнал сирены | Установка, два сигнала сирены |
|---|---|---|
| 2-1 | Постоянный выход на сирену | Импульсный выход на сирену |
| 2-2 | Продолжительность работы сирены 30 сек. | Продолжительность работы сирены 60 сек. |
| 2-3 | Функция Nuisance Prevention вкл. | Функция Nuisance Prevention вкл. |
| 2-4 | Прогрессивное срабатывание концевых выключателей дверей | Моментальное срабатывание концевых выключателей дверей |
| 2-5 | Снятие с охраны с помощью кнопки Valet: 1 нажатие | Снятие с охраны с помощью кнопки Valet: 2-5 нажатий |
| 2-6 | Сигналы сирены уведомления об обходе вкл. | Сигналы уведомления об обходе выкл. |
| 2-7 | Управляемое зажиганием внутрисалонное освещение, вкл. | Управляемое зажиганием внутрисалонное освещение, выкл. |
| 2-8 | Один импульс отпирания | Двойной импульс отпирания |
| 2-9 | Снятие с охраны штатной системы с помощью Канала 2, вкл. | Снятие с охраны штатной системы с помощью Канала 2, выкл. |
| 2-10 | Канал 4 - "действие на период нажатия",(достоверность) | Канал 4 - защелка, защелка со сбросом по зажиганию, 30-сек период, 2-й выход отпирания |
| № функции | Установка, один сигнал сирены | Установка, два сигнала сирены |
|---|---|---|
| 3-1 | Проверка двигателя, вкл. | Проверка двигателя, выкл. |
| 3-2 | Проверка двигателя, тахометр | Проверка двигателя, напряжение |
| 3-3 | Работа двигателя: 12 мин. | Работа двигателя: 24 или 60 мин. |
| 3-4 | Габаритные огни мигают | Габаритные огни постоянно горят |
| 3-5 | Работа стартера 0,6 сек. | 0,8; 1,0; 1,2; 1,4; 1,6; 1,8; 2,0; 4,0 |
| 3-6 | Проверка напряжения - высокое | Проверка напряжения - низкое |
| 3-7 | Дополнительный выход для снятия штатной охранной системы | Включение дополнительного оборудования |
| 3-8 | Выход состояния штатной охранной системы | Выход для повторной постановки на охрану |
| 3-9 | Блокировка стартера Anti-grind вкл. | Блокировка стартера Anti-grind выкл. |
Описание функций системы приведено ниже. Функции с дополнительными настройками, программируемые только с помощью 998Т Bitwriter отмечены значком
.
1-1 АКТИВНАЯ/ПАССИВНАЯ ПОСТАНОВКА НА ОХРАНУ: Если выбрана активная постановка на охрану, система встанет на охрану только с передатчика. Если выбрана пассивная постановка на охрану, система встанет на охрану автоматически, по истечении 30 сек. после закрытия последней двери. Предупреждая владельца о пассивной постановке в охрану, сирена будет издавать сигналы в течение 20 сек. после закрытия последней двери. Таким образом, владелец будет предупрежден с помощью звукового сигнала перед тем, как система встанет на охрану. По истечении 30 сек. система встанет на охрану, а сирена не издаст сигнала подтверждения.
1-2 СИГНАЛЫ СИРЕНЫ ВКЛ./ВЫКЛ.: данная функция позволяет назначить или отменить сигналы подтверждения сирены при снятии или постановке на охрану.
1-3 ЗАПИРАНИЕ ДВЕРЕЙ ПРИ ВКЛЮЧЕНИИ ЗАЖИГАНИЯ ВКЛ./ВЫКЛ.: включении функции двери запираются через 3 сек. после включения зажигания и отпираются при выключении зажигания. 998Т Bitwriter отдельно показывает состояние функций запирания дверей при вкл. зажигания и отпирания при выключении. Они могут быть запрограммированы (вкл. или выкл.) независимо.
1-4 ЗАПИРАНИЕ ДВЕРЕЙ ПРИ АКТИВНОЙ/ПАССИВНОЙ ПОСТАНОВКЕ НА ОХРАНУ: Если в функции 1-1 выбрана пассивная постановка на охрану, систему можно запрограммировать или для запирания дверей в момент пассивной постановки на охрану, или для запирания дверей только при постановке на охрану с помощью передатчика/приемника. Активное запирание означает, что при пассивной постановке на охрану система не запирает двери. Пассивное запирание означает, что при пассивной постановке на охрану система запирает двери.
ЗАМЕЧАНИЕ: помните, если выбрана пассивная постановка на охрану, сирена будет подавать сигналы 20 сек. после закрытия последней двери. До истечения 30 сек. после закрытия двери система не встанет на охрану и не запрет двери. 1-5 РЕЖИМ "ПАНИКА" ПРИ ВКЛЮЧЕННОМ ЗАЖИГАНИИ: данная функция позволяет включить или отменить возможность режима "паника" при включенном зажигании. В некоторых регионах закон запрещает звучание сирены движущегося автомобиля. Данная функция позволяет учитывать это требование.
1-6 ДЛИТЕЛЬНОСТЬ ИМПУЛЬСА ЗАПИРАНИЯ ДВЕРЕЙ: Некоторые европейские автомобили снабжены вакуумным насосом замка дверей и требуют увеличения длительности импульса. Программирование системы для получения длительности импульса 3,5 сек. позволяет осуществить необходимый интерфейс с замком таких автомобилей. Заводская установка длительности импульса запирания - 0,8 сек.
1-7 ПРИНУДИТЕЛЬНАЯ ПАССИВНАЯ ПОСТАНОВКА НА ОХРАНУ ВКЛ./ВЫКЛ.: Для установки данной функции необходимо предварительно выбрать пассивную постановку на охрану (функция 1-1). Если функция включена, произойдет пассивная принудительная постановка на охрану, даже если какая-либо зона "открыта" или неисправна. Пассивная принудительная постановка на охрану происходит по истечении часа после выключения зажигания.
1-8 АВТОМАТИЧЕСКАЯ БЛОКИРОВКА ДВИГАТЕЛЯ (AED) ВКЛ./ВЫКЛ.: постоянно действующая пассивная блокировка стартера, действующая независимо от работы охранной системы. Если блокировка включена, то через 30 сек. после выключения зажигания активируется выход "(-) в охране" (оранжевый провод Н1/1). После выключения зажигания светодиод будет вспыхивать вдвое реже, чем обычно, для обозначения режима блокировки стартера по истечении 30 сек. Блокировка отключена в режиме Valet и может быть обойдена с помощью процедуры аварийного обхода. Блокировка отменяется после снятия с охраны с помощью передатчика.
1-9 ОХРАНА АВТОМОБИЛЯ С РАБОТАЮЩИМ ДВИГАТЕЛЕМ (AWD) ВКЛ./ ВЫКЛ.: заводская установка позволяет поставить автомобиль с включенным зажиганием на охрану. В этом режиме охраны блокировка "(-) в охране" и датчики будут обойдены. Концевые выключатели дверей будут вызывать срабатывание.
1-10 ДИНАМИЧЕСКИЙ КОД CODE HOPPING ВКЛ./ВЫКЛ.: В системе применяется математический алгоритм смены кода при каждом взаимодействии приемника и передатчика. Таким образом, сформированная последовательность битов или "слово" получается слишком длинным. Чем длиннее слово, тем легче блокируется его передача приемнику. Выключение функции Code Hopping позволяет приемнику игнорировать кодированную с помощью Code Hopping часть слова. В результате дальность приема устройством сигнала передатчика может увеличиться.
2-1 ВЫХОД НА СИРЕНУ - ПОСТОЯННЫЙ/ИМПУЛЬСНЫЙ: систему можно запрограммировать для получения импульсного (кратковременного) выхода на сирену вместо продолжительного выхода при срабатывании. Это может быть применено для подключения клаксона автомобиля, если звучание сирены нежелательно. Помните, что максимальный ток нагрузки выхода блока 1А, поэтому для подключения большинства клаксонов следует воспользоваться
2-2 ДЛИТЕЛЬНОСТЬ ЗВУЧАНИЯ СИРЕНЫ 30/60 СЕК: можно установить длительность цикла при срабатывании системы 30 или 60 сек. В некоторых регионах законы могут ограничивать продолжительность звучания сирены. Если программирование осуществляется с помощью 998Т Bitwriter, можно назначить любую длительность звучания сирены в диапазоне от 1 до 180 сек.
2-3 ФУНКЦИЯ NUISANCE PREVENTION (NPC) (предотвращение ложных срабатываний) ВКЛ./ВЫКЛ.: предотвращает повторное срабатывание одной и той же зоны. Если происходит срабатывание одной и той же зоны три раза в течение одного часа, эта зона будет обойдена (отключена) на час, со времени третьего срабатывания. Если до истечения этого часа происходит срабатывание той же зоны, снова назначается часовой отсчет таймера. Если прошел час, а срабатывания зоны не было, зона снова становится активной и готова вызывать последующие срабатывания системы. Схема NPC только отслеживает состояние входов датчиков, а не отключает каждый раз концевики дверей или вход зажигания. Если функция выключена, система будет последовательно реагировать на повторные срабатывания. В некоторых регионах закон устанавливает количество циклов тревоги, перед тем, как счесть, что происходит нарушение общественного порядка, и отбуксировать автомобиль в другое место.
2-4 ПРОГРЕССИВНОЕ СРАБАТЫВАНИЕ КОНЦЕВИКОВ ДВЕРЕЙ ВКЛ./ВЫКЛ.: система реагирует на срабатывание входов концевых выключателей дверей "прогрессивным" образом. Если дверь открывается в режиме охраны, сирена издаст 10 сигналов ("чирпов") перед тем, как вызвать полную последовательность цикла тревоги. При этом концевой выключатель двери все же будет восприниматься системой как триггер моментального срабатывания и быстрое закрытие двери не воспрепятствует следованию полного цикла тревоги. Если установлено значение функции "выкл.", сразу же за открытием двери в режиме охраны последует полный цикл срабатывания сирены.
2-5 КОЛИЧЕСТВО НАЖАТИЙ КНОПКИ VALET (от 1 до 5): можно запрограммировать количество нажатий кнопки Valet перед снятием системы с охраны. Заводская установка -1 нажатие. Также можно назначить от двух до пяти нажатий.
Дополнительный выключатель-"призрак": можно дополнить охранную систему подключением серого провода (2-контактный разъем Valet/ программирование) к любому штатному выключателю автомобиля, обеспечивающему положительный (+) мгновенный импульс.
2-6 СИГНАЛ УВЕДОМЛЕНИЯ ОБ ОБХОДЕ ВКЛ./ВЫКЛ.: если запрограммировать включение функции, любая активная зона при постановке на охрану вызывает предупредительный сигнал сирены (сигнал обхода). Если запрограммировать выключение, активная зона не вызывает предупредительный сигнал при постановке на охрану.
2-7 ВНУТРИСАЛОННОЕ ОСВЕЩЕНИЕ, УПРАВЛЯЕМОЕ ЗАЖИГАНИЕМ ВКЛ./ ВЫКЛ.: если функция включена, система включит внутрисалонное освещение на 60 сек. после выключения зажигания. При этом должна функционировать установленная дополнительная возможность управления внутрисалонным освещением, описанная в разделе "Назначение подключаемых проводов".
2-8 ДВОЙНОЙ ИМПУЛЬС ОТПИРАНИЯ, ВКЛ./ВЫКЛ.: в некоторых автомобилях необходимо подать два импульса по одному проводу для отпирания дверей. Если функция включена, на Синий провод Н4/С будут поступать два отрицательных импульса вместо одного. В то же время на Зеленый провод Н4/ А будут поступать два положительных импульса вместо одного. Это позволяет осуществить непосредственное управление с помощью двойного импульса без дополнительных установочных работ.
2-9 СНЯТИЕ С ОХРАНЫ ШТАТНОЙ ОХРАННОЙ СИСТЕМЫ С ПОМОЩЬЮ КАНАЛА 2, ВКЛ./ВЫКЛ.: заводское значение установки данной функции позволяет снять с охраны штатную охранную систему нажатием кнопки (кнопок), управляющей каналом 2.
2-10 КАНАЛ 4 - ДЕЙСТВИЕ НА ПЕРИОД НАЖАТИЯ, ЗАЩЕЛКА, ЗАЩЕЛКА СО СБРОСОМ ПО ЗАЖИГАНИЮ, 30-СЕК ПЕРИОД, 2-Й ВЫХОД ОТПИРАНИЯ: канал 4 можно запрограммировать в соответствии с назначением выхода. Значение выхода по умолчанию - действие на период нажатия ("достоверность"). Чтобы изменить конфигурацию, выберите установку с двумя сигналами сирены для перебора других конфигураций.
3-1 ПРОВЕРКА ДВИГАТЕЛЯ, ВКЛ./ВЫКЛ.: заводская установка данной функции подразумевает "проверку" системой дистанционного запуска значений сигналов на проводе тахометра или напряжения, в зависимости от состояния функции 3-2. Если запрограммировано выключение, стартер автомобиля включится на запрограммированный период времени работы стартера (функция 3-5). При этом проверка значения сигналов тахометра или напряжения, свидетельствующих о запуске двигателя не происходит. При установке "выключено", в случае неудачного пуска двигателя, зажигание может быть включено на все время попытки запуска. Рекомендуется, по возможности, включить проверку напряжения или сигналов тахометра. ПРИМЕЧАНИЕ: Данная функция применяется только для проверки. Перед завершением установки всегда подключайте датчик тахометра или значения напряжения.
3-2 ПРОВЕРКА, ВЫБОР ПАРАМЕТРА ТАХОМЕТР/НАПРЯЖЕНИЕ: выбор метода для проверки состояния двигателя. Если установлено значение "тахометр", блок будет "обращаться" к сигналам, получаемым с тахометра для отключения стартера. Дополнительно будет отслеживаться количество оборотов; если значение будет слишком малым или слишком большим, двигатель будет заглушён. Если выбрать значение "напряжение", устройство запускает стартер на запрограммированный период времени и затем пытается определить, завелся ли двигатель (по возрастанию значения напряжения). Порог значения проверяемого напряжения назначается функцией 3-6.
3-3 ВРЕМЯ ЗАПУСКА 12, 24, 60 МИН.: назначает время (в минутах) работы двигателя, запускаемого системой. Этот промежуток будет максимальным периодом времени работы; систему можно отключить в любой момент. С помощью 998Т Bitwriter, время работы двигателя можно назначить от 1 мин. до 60 мин.
3-4 ГАБАРИТНЫЕ ОГНИ МИГАЮТ/ПОСТОЯННО ГОРЯТ: заводская установка обеспечивает мигание габаритных огней (если они подключены) при дистанционном запуске. Установка "постоянно" приводит к тому, что во время дистанционного запуска габариты горят постоянно.
3-5 ВРЕМЯ РАБОТЫ СТАРТЕРА - 0,6; 0,8; 1,0; 1,2; 1,4; 1,6; 1,8; 2,0; 4,0 СЕК: если не запрограммированы функции проверки двигателя или проверки значения напряжения, можно назначить определенное время работы стартера. Заводская установка - 0,6 сек. Если желательно другое значение, выберите функцию 3-5 и выберите либо 0,6 сек. (установка с одним сигналом сирены), либо выберите одно из больших значений, сопровождаемых двумя сигналами подтверждения сирены.
3-6 ПРОВЕРКА НАПРЯЖЕНИЯ ВЫСОКОЕ/НИЗКОЕ: данная функция работает, если запрограммирована проверка значения напряжения. В некоторых автомобилях имеется некоторое количество дополнительных устройств, включающихся в момент дистанционного запуска двигателя. У этих автомобилей разница значений напряжения при выключенном и работающем двигателе невелика и блок дистанционного запуска может "подумать", что двигатель не завелся. Это может привести к отключению устройством дистанционного запуска двигателя сразу после старта. Если это так, установите значение "низкое напряжение".
3-7 НАЗНАЧЕНИЕ ДОПОЛНИТЕЛЬНОГО ВЫХОДА - СНЯТИЕ С ОХРАНЫ ШТАТНОЙ СИСТЕМЫ/ДОПОЛНИТЕЛЬНОЕ ОБОРУДОВАНИЕ: заводская установка - на Светло-Зеленый/Черный (Н2/2) провод поступает отрицательный импульс для снятия с охраны штатной охранной системы автомобиля. Если запрограммировать выход в качестве "дополнительного оборудования", провод может управлять реле, включающем питание дополнительных цепей зажигания автомобиля. Этот провод служит для питания схемы автомобиля, обеспечивающей работу такого оборудования, как приемник или печка.
3-8 НАЗНАЧЕНИЕ СИНЕГО ПРОВОДА - ВЫХОД СОСТОЯНИЯ/ВЫХОД ДЛЯ ПОВТОРНОЙ ПОСТАНОВКИ НА ОХРАНУ ШТАТНОЙ ОХРАННОЙ СИСТЕМЫ: Синий (НЗ/1) провод обеспечивает выход (-) 200 мА во время работы дистанционного запуска двигателя. Если запрограммировать назначение выхода для повторной постановки на охрану штатной охранной системы, на данный провод будет поступать мгновенный импульс (-) 200 мА по истечении времени работы дистанционного запуска, либо отключении его с помощью передатчика. Может применяться для повторной постановки на охрану многих штатных охранных систем.
3-9 АВТОМАТИЧЕСКОЕ СРАБАТЫВАНИЕ "ANTI-GRIND"(EnOKHPOBKA СТАРТЕРА) ВКЛ./ВЫКЛ.: при включенной функции (заводская установка) выход "минус в охране" при дистанционном запуске будет активным. Если к блоку подключены дополнительные устройства, такие, как модуль стеклоподъемников или голосовой блок, возможно, необходимо будет отключить данную функцию.
Система поставляется с двумя пультами дистанционного управления, соответствующими приемному устройству. Приемное устройство может хранить в своей памяти до четырех различных кодов дистанционного управления. Для ввода кода дистанционного управления и подключения к своей системе пультов выполните описанную ниже программу обучения, назначив клавишам пультов желаемое действие.
С помощью дополнительного устройства 998Т Bitwrtier можно запретить программу обучения приему/передаче. Если сирена издает один продолжительный сигнал при начале программирования устройства, это означает запрет программы обучения, который можно отменить только с помощью 998Т BIT Wrtiter.
| НОМЕР КАНАЛА | НАЗНАЧЕНИЕ | ЦВЕТ ПРОВОДА |
|---|---|---|
| 1 | Постановка на охрану/снятие с охраны/Режим "паника" | |
| 2 | Бесшумный режим/Дистанционный Valet/Открыть багажник | Красный/Белый |
| 3 | Дистанционный запуск | |
| 4 | Второй выход отпирания или дополнительное оборудование | Фиолетовый/Черный |
| 5 | Только постановка на охрану | |
| 6 | Только снятие с охраны | |
| 7 | Только режим "паника" | |
| 8 | Автоматическое обучение (Стандартная конфигурация*) | |
| 9 | Автоматическое обучение (Однокнопочная конфигурация для режимов постановки на охрану, снятия с нее и "паники".) | |
| 10 | Стереть данные всех пультов |
* ПРИМЕЧАНИЕ. По поводу конфигураций автоматического обучения обратитесь к следующей главе настоящего руководства.
Каналы Пять, Шесть и Семь: Каналы с пятого по седьмой служат для назначения режимов постановки на охрану, снятия с нее и режима "паника" отдельным кнопкам пульта дистанционного управления. Если пульт запрограммирован на включение постановки на охрану и снятия с нее, а также режима "паника" для различных каналов, а клавиши этого пульта заведены на канал 1, то их память сотрется, и система будет воспринимать только клавишу, подключенную к первому каналу.
ПРИМЕЧАНИЕ: Во избежание недоразумений сотрите данные всех пультов, прежде чем сменить конфигурацию.
Канал десять: Если какая-либо из клавиш обученного пульта дистанционного управления программируется на канал 10, все содержимое памяти всех пультов стирается. Это полезно в тех случаях, если один из Ваших пультов пропадет или будет украден. Таким образом очистится память всех потерянных или похищенных пультов. Это может пригодится и в том случае, если клавиши пультов оказались запрограммированы неправильно и нуждаются в перепрограммировании.
Вы можете переходить от одного канала к другому, отпуская выключатель служебного режима Valet, нажимая его для следующего канала и затем удерживая его. Например, если Вы желаете запрограммировать канал 3 после программирования канала 1 , отпустите выключатель служебного режима Valet.
Дважды нажмите на него и освободите для перехода на канал 3. Теперь еще раз нажмите на него и УДЕРЖИВАЙТЕ ЕГО. Сирена выдаст тройное "чириканье" в подтверждение к готовности к приему кода передатчика.
Выход из программы обучения происходит в следующих случаях:
(О выходе из программы обучения сообщает протяжный звуковой сигнал.)
Пульты можно программировать на стандартную или индивидуальную конфигурацию клавиш постановки/снятия с охраны/режима "паника" с помощью функции автоматического обучения Программы обучения приемопередающих устройств.
Пульты, работающие только в стандартной конфигурации, работают подобно многим бесключевым брелкам заводской поставки. Пульт в стандартной конфигурации позволяет осуществить постановку на охрану и снятие с нее и с помощью отдельной клавиши активировать режим "паника". При программировании на стандартную конфигурацию клавишам пульта присваиваются следующие назначения:
| Кнопка |
работает | только на постановку в охрану |
| Кнопка |
работает | только на снятие с охраны |
| Кнопка |
работает | канал 2 и бесшумный режим |
| Кнопка |
работает | Режим "паника" |
| Кнопки |
работают | Дистанционный запуск |
| Кнопки |
работает | Канал 4 |
Стандартная конфигурация позволяет пользователю воспользоваться многоуровневой системой постановки на охрану (она описана в последующих разделах). Эта возможность отсутствует у однокнопочных пультов постановки/ снятия/режима "паника".
При программировании на постановку/снятие/включение режима "паника" одной кнопкой кнопкам пульта присваиваются следующие назначения:
| Кнопка |
работает | на постановку/снятие/"панику" |
| Кнопка |
работает | Канал 2 и бесшумный режим |
| Кнопка |
работает | Дистанционный запуск |
| Кнопка |
работает | Канал 4 |
Для "обучения" системы сигналам тахометра:
ПРИМЕЧАНИЕ: погасший или мигающий светодиод при распознавании сигнала тахометра свидетельствует о том, что блок не "обучился" сигналам тахометра. Проверьте правильность подключения, подключите вход тахометра в другой точке и продолжайте процедуру "обучения".
Устройство может сообщать причину неудачи дистанционного запуска двигателя.
Для входа в режим диагностики:
Светодиод укажет причину последнего отключения дистанционного запуска сериями вспышек в течение 1-й минуты, значения которых приведены ниже. Светодиод прекратит мигать при включении зажигания.
| Вспышки светодиода | Режим отключения |
|---|---|
| 1 | Истекло время работы системы |
| 2 | Выключение из-за повышенного числа оборотов |
| 3 | Низкое число оборотов или обороты отсутствуют |
| 4 | Отключение с помощью передатчика или дополнительной кнопки |
| 6 | Отключение, (-) концевик капота (серый, НЗ/3) или (+) стоп-сигнал (коричневый, НЗ/4) |
| 7 | Отключение, (-) входа нейтрали (коричневый,НЗ/6) |
| 8 | Истекло время готовности к запуску двигателя |
Многоуровневая система постановки на охрану - это возможно в руководствесть, позволяющая Вам выбрать, какие входы или датчики охранной системы будут задействованы в отдельном цикле постановке системы на охрану. Более подробно многоуровневая система постановки на охрану описана по эксплуатации.
Схема предупреждения ложных срабатываний (Nuisance Prevention Circuitry - NPC) включает игнорирование тех зон, в которых в течение часа произошло три и более срабатываний. Более подробно схема предупреждения ложных срабатываний описана в руководстве по эксплуатации.
ВАЖНО! При тестировании датчиков системы и входов срабатывания сбрасывайте NPC после каждого третьего срабатывания путем включения зажигания.
Логика моментального восстановления гарантирует, что в случае сбоя электропитания охранной системы при обрыве питания система восстановится в том же самом состоянии, что и перед сбоем питания. Более подробно логика моментального восстановления описана в руководстве по эксплуатации.
Режим таймера позволяет запрограммировать дистанционный запуск в течение 3-х часов до 6 раз. Более подробно режим таймера описан в руководстве по эксплуатации.
Микропроцессор системы следит за состоянием и докладывает о состоянии всех активных зон и зон, вызвавших срабатывание при постановке на охрану и снятии с охраны. Светодиодный индикатор вспышками указывает на активную зону или зону, вызвавшую срабатывание; сигналы сирены указывают на состояние системы.
Количество сигналов сирены показывает состояние системы при постановке на охрану/ снятии с охраны. Для получения информации об активных зонах или зонах, вызвавших срабатывание, обратитесь к таблице зон.
| Действие | Количество "чириканий" | Описание |
|---|---|---|
| Постановка | 1 | Комплекс на охране |
| Постановка | 1 (3 секунды паузы), 1 | Комплекс поставлен на охрану с сообщением об игнорировании |
| Снятие | 2 | Комплекс снят с охраны |
| Снятие | 4 | Комплекс снят с охраны с сообщением о покушении |
| Снятие | 5 | Комплекс снят с охраны с включением NPC |
| ЗОНА | ОПИСАНИЕ |
|---|---|
| 1 | Мгновенное срабатывание - для концевиков багажника. |
| 2 | Датчик ударов (-) - полное срабатывание и отпугивающая сигнализация датчика 1. |
| 3 | Датчик открытия дверей. |
| 4 | Дополнительный датчик (-) - полное срабатывание и отпугивающая сигнализация. |
| 5 | Датчик зажигания. |
| 6 | Концевик капота. |
ПРИМЕЧАНИЕ: функция Warn Away не отражается в показаниях светодиода, но сообщение о ней появляется на ЖКИ передатчика.
Система сохраняет в памяти информацию о двух последних срабатываниях. Эти значения не удаляются из памяти. Каждое новое полное срабатывание регистрируется блоком, и информация о нем вытесняет более старое значение двух последних срабатываний, хранящихся в памяти. Для доступа к информации долговременной памяти о срабатываниях:
ПРИМЕЧАНИЕ: зоны предупреждения не сохраняются в памяти и, соответственно, не индицируются.
Перед тем, как приступить к "сборке" автомобиля, систему дистанционного запуска следует проверить, чтобы убедиться в ее надежности и безопасности. Необходимо проделать приведенные далее процедуры проверки, чтобы удостовериться, что система правильно установлена и работает. Перед проверкой следует завершить установку, подключиться к цепи стоп-сигнала и концевому выключателю капота.
ПРИМЕЧАНИЕ: Если система запрограммирована для дизеля, система включит зажигание, но не позволит стартеру вращаться при открытом капоте.
ВАЖНО! Перед проверкой удостоверьтесь, что впереди и сзади автомобиля достаточно свободного пространства.
При включении стартера, немедленно нажмите на педаль тормоза для отключения системы. Если двигатель продолжает работать, еще раз проверьте подключение входа нейтрали. Автомобиль может быть снабжен механическим переключателем безопасности нейтрали (см. провод Н2/6 Черный/Белый - вход нейтрали в разделе "Описание проводов дистанционного запуска" настоящего руководства).
Если стартер не вращался, испытание завершено.
После прохождения этих трех проверок автомобиль можно "собирать и отдавать". В случае неудачи при проверке безопасности пользоваться системой дистанционного запуска или завершать установку нельзя.
Нужный ли провод был разорван? Если автомобиль заводится при отсоединенном реле разрыва цепи стартера, обнаруженный провод разрыва не является проводом стартера.
Подходит ли желтый провод реле блокировки стартера к первичной цепи зажигания? На этот провод должно поступать питание в положении ключа "Run" и "Start".
Датчик удара не вызывает срабатывания системы:Была включена система NPC? Если да, то Вы услышите 5 сигналов сирены при снятии с охраны. Для проверки можно включить и выключить зажигание (сброс памяти NPC) и повторно проверить датчик. Детальное описание функции NPC приведено в разделе "Схема Nuisance Prevention" данного руководства. Если не работает режим предупреждения Warn Away, проверьте 4-контактный разъем и удостоверьтесь, что к блоку подключен разъем с вставленным в него Зеленым проводом.
Вход концевых выключателей дверей не вызывает полного цикла срабатывания. Вместо этого слышны сигналы сирены в течение первых 3-х сек:Так работает прогрессивный двухступенчатый вход дверей. Это одна из функций системы. Поскольку имеется сигнал входа мгновенного действия, то, даже если дверь сразу же закрыть, сигналы предупреждения сирены продолжатся полным циклом сигналов тревоги сирены.
При закрытии дверей система срабатывает, а при открытии - нет:Правильно ли Вы определили тип концевых выключателей? Часто случается, что вход дверей выбран ошибочно (см раздел "Разъем замков дверей (Н4), Назначение подключаемых проводов" настоящего руководства).
Система не встает на охрану "пассивным" образом, пока не происходит постановки и последующего снятия с охраны с помощью передатчика.Подключены ли входы дверей? Подключен ли Синий провод Н1/6 к проводу концевого выключателя дверей автомобиля? Вместо него можно воспользоваться Зеленым Н1/5 или Фиолетовым Н1/7 (см. схему подключения).
Вход дверей не вызывает "прогрессивного" срабатывания, а немедленно вызывает полный цикл тревоги:Показывает ли светодиод срабатывание датчика удара (см. раздел "Диагностика" настоящего руководства)? Если настройка датчика удара отличается повышенной чувствительностью, он может вызвать срабатывание охранной системы до того, как концевой выключатель двери пошлет свой сигнал. Уменьшение чувствительности датчика может решить эту проблему.
Не работает Valet/ программирующий выключатель:К нужному ли разъему подключены провода? Обратитесь к разделам "Подключение светодиода" и "Valet/ программирующий выключатель" настоящего руководства.
Не работает светодиодный индикатор состояния:Возможно, Вы уже догадались проверить, но все-таки: подключен ли светодиод к разъему? Обратитесь к разделам "Подключение светодиода" и "Valet/ программирующий выключатель" настоящего руководства. К нужному ли разъему подключены провода светодиода?
Замки дверей действуют "наоборот":У данного устройства можно легко поменять местами выходы (отпирания/ запирания). Проверьте подключение проводов - не перепутаны ли они.
Проверьте разъемы и подключения. Убедитесь, что разъемы полностью вставлены в блок. Удостоверьтесь в надежности контактов со штатной проводкой.
Проверьте напряжение и предохранители. Воспользуйтесь тестером для проверки напряжения между Красным и Черным проводами 5-контактного разъема ленточного кабеля. Если напряжение имеет меньшее значение, чем на аккумуляторе, проверьте предохранители 3 А и оба 30 А выносного блока реле. Также убедитесь в надежном подключении провода к массе корпуса.
Проведите диагностику. Диагностика поможет выявить, какая из схем отключения активна или не подключена.
Проверьте провод "безопасности положения нейтрали"; на нем должна быть масса, иначе дистанционный запуск не произойдет.
Дистанционный запуск активируется, стартер не включается.
Проверьте напряжение на Пурпурном проводе стартера через две сек. после активации дистанционного запуска. Если напряжение присутствует, перейдите к пункту 4, если нет - к пункту 2.
Проверьте 30 А предохранители.
Проведите диагностику. Если на Сером/Черном проводе "масса" при активации, стартер не запустится.
Убедитесь, что Пурпурный провод стартера подключен со стороны стартера в реле блокировки стартера/ anti-grind реле.
Автомобиль оснащен иммобилайзером? Некоторые системы иммобилайзеров не позволяют запускать стартер.
Проверьте подключения. Два Красных силовых провода выносного реле должны быть надежно подключены. Скрутка или коннекторы не рекомендуются при подключении силовых проводов. Также, если в автомобиле несколько проводов 12 В, подключите Красные провода отдельно к каждому штатному.
Двигатель заводится и сразу глохнет.Автомобиль оснащен иммобилайзером? Некоторые системы иммобилайзеров блокируют подачу топлива и/ или возникновение искры зажигания, препятствуя попытке несанкционированного запуска.
Дистанционный запуск запрограммирован с установкой функции определения напряжения? Если это так, установки промежутка времени для запуска может быть недостаточно, или можно попытаться при помощи программирования назначить порог напряжения. В некоторых автомобилях вход определения напряжения не будет работать.
Двигатель заводится, стартер продолжает работать.Режим проверки двигателя в выключенном состоянии? Вы запрограммировали "Проверку напряжения"? Если запрограммирована любая из этих функций, двигатель заводится в течение запрограммированного периода времени независимо от того, сколько пройдет времени до того, как двигатель запускается.
Запрограммируйте меньшее значение времени работы стартера.
Успешно ли прошло "обучение" сигналам тахометра? Светодиод должен постоянно ярко светиться при успешном "обучении".
Удостоверьтесь, что сигналы тахометра поступают на Пурпурный/Белый провод входа тахометра блока дистанционного запуска. Если сигнал тахометра не появляется, проверьте подключение к проводу тахометра автомобиля и убедитесь, что провод не поврежден или не замкнут на массу при прокладывании его к блоку дистанционного запуска.
Двигатель заводится, но работает только 10 секунд.Запрограммирована ли "проверка напряжения"? Попробуйте запрограммировать блок для работы с пониженным напряжением. Если это не поможет, следует подключить провод тахометра. Проведите диагностику.
Система "климат-контроля" не включается при запуске двигателя. Возможно, питание не подается к нужному проводу АСС, либо для работы системы "климат-контроля" предусмотрено включение дополнительных цепей питания (зажигания или АСС).
