DTC P0327 [ZJ, Z6]


B3E010200300W03

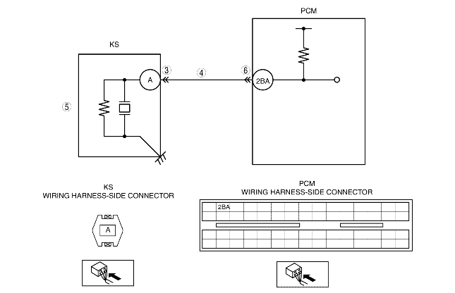
DTC P0327

KS circuit low input

DETECTION CONDITION

• The PCM monitors the input signal from the KS when the engine is running. If the input voltage at PCM terminal 2BA is less than 1.25 V, the PCM determines that the KS circuit has a malfunction.
Diagnostic support note
• This is a continuous monitor (CCM).
• The MIL illuminates if the PCM detects the above malfunction condition in the first drive cycle.
• PENDING CODE is available if the PCM detects the above malfunction condition.
• FREEZE FRAME DATA is available.
• The DTC is stored in the PCM memory.

POSSIBLE CAUSE

• KS malfunction
• Connector or terminal malfunction
• Short to GND in wiring harness between KS terminal A and PCM terminal 2BA
• PCM malfunction

Diagnostic procedure

STEP

INSPECTION

ACTION

1
VERIFY FREEZE FRAME DATA HAS BEEN RECORDED
• Has FREEZE FRAME DATA been recorded?
Yes
Go to the next step.
No
Record the FREEZE FRAME DATA on the repair order, then go to the next step.
2
VERIFY RELATED REPAIR INFORMATION AVAILABILITY
• Verify related service repair information availability.
• Is any related repair information available?
Yes
Perform repair or diagnosis according to the available repair information.
• If the vehicle is not repaired, go to the next step.
No
Go to the next step.
3
INSPECT KS CONNECTOR FOR POOR CONNECTION
• Turn the ignition switch off.
• Disconnect the KS connector.
• Inspect for poor connection (such as damaged/pulled-out pins, corrosion).
• Is there any malfunction?
Yes
Repair or replace the terminal, then go to Step 7.
No
Go to the next step.
4
INSPECT KS SIGNAL CIRCUIT FOR SHORT TO GND
• Turn the ignition switch off.
• Inspect for continuity between KS terminal A (wiring harness-side) and body GND.
• Is there continuity?
Yes
Repair or replace the wiring harness for a possible short to GND, then go to Step 7.
No
Go to the next step.
5
INSPECT KS
• Inspect the KS.
• Is there any malfunction?
Yes
Replace the KS, then go to Step 7.
No
Go to the next step.
6
INSPECT PCM CONNECTOR FOR POOR CONNECTION
• Turn the ignition switch off.
• Disconnect the PCM connector.
• Inspect for poor connection (such as damaged/pulled-out pins, corrosion).
• Is there any malfunction?
Yes
Repair or replace the terminal, then go to the next step.
No
Go to the next step.
7
VERIFY TROUBLESHOOTING OF DTC P0327 COMPLETED
• Make sure to reconnect all disconnected connectors.
• Clear the DTC from the PCM memory using the WDS or equivalent.
• Start the engine.
• Is the same DTC present?
Yes
Replace the PCM, then go to the next step.
No
Go to the next step.
8
VERIFY AFTER REPAIR PROCEDURE
• Perform the "AFTER REPAIR PROCEDURE".
• Are any DTCs present?
Yes
Go to the applicable DTC inspection.
No
DTC troubleshooting completed.