DTC P0550 [ZJ, Z6]


B3E010200500W06

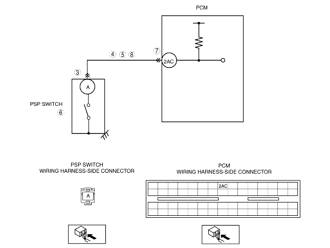
DTC P0550

PSP switch circuit problem

DETECTION CONDITION

• The PCM monitors the input signal from the PSP switch. If the input signal does not change for 1 min, the PCM determines that the PSP switch circuit problem.
• The PCM monitors the input voltage from the PSP switch when the following conditions are met. If the input voltage is low for 1 min, the PCM determines that the PSP switch circuit problem.
MONITORING CONDITION
- Vehicle speed is more than 60 km/h {37.3 mph}.
- ECT is more than 60 °C {140 °F}.
Diagnostic support note
• This is a continuous monitor (CCM).
• The MIL illuminates if the PCM detects the above malfunction condition in two consecutive drive cycles or in one drive cycle while the DTC for the same malfunction has been stored in the PCM.
• PENDING CODE is available if the PCM detects the above malfunction condition during the first drive cycle.
• FREEZE FRAME DATA is available.
• The DTC is stored in the PCM memory.

POSSIBLE CAUSE

• PSP switch malfunction
• Connector or terminal malfunction
• Open circuit in wiring harness between PSP switch terminal A and PCM terminal 2AC
• Short to power supply in wiring harness between PSP switch terminal A and PCM terminal 2AC
• Short to GND in wiring harness between PSP switch terminal A and PCM terminal 2AC
• PCM malfunction

Diagnostic procedure

STEP

INSPECTION

ACTION

1
VERIFY FREEZE FRAME DATA HAS BEEN RECORDED
• Has FREEZE FRAME DATA been recorded?
Yes
Go to the next step.
No
Record the FREEZE FRAME DATA on the repair order, then go to the next step.
2
VERIFY RELATED REPAIR INFORMATION AVAILABILITY
• Verify related service repair information availability.
• Is any related repair information available?
Yes
Perform repair or diagnosis according to the available repair information.
• If the vehicle is not repaired, go to the next step.
No
Go to the next step.
3
INSPECT PSP SWITCH CONNECTOR FOR POOR CONNECTION
• Turn the ignition switch off.
• Disconnect the PSP switch connector.
• Inspect for poor connection (such as damaged/pulled-out pins, corrosion).
• Is there any malfunction?
Yes
Repair or replace the terminal, then go to Step 9.
No
Go to the next step.
4
INSPECT PSP SWITCH SIGNAL CIRCUIT FOR SHORT TO GND
• Turn the ignition switch off.
• Inspect for continuity between PSP switch terminal A (wiring harness-side) and body GND.
• Is there continuity?
Yes
Repair or replace the wiring harness for a possible short to GND, then go to Step 9.
No
Go to the next step.
5
INSPECT PSP SWITCH SIGNAL CIRCUIT FOR SHORT TO POWER SUPPLY
• Turn the ignition switch to the ON position (Engine off).
• Measure the voltage between PSP switch terminal A (wiring harness-side) and body GND.
• Is the voltage B+?
Yes
Repair or replace the wiring harness for a possible short to power supply, then go to Step 9.
No
Go to the next step.
6
INSPECT PSP SWITCH
• Inspect the PSP switch.
• Is there any malfunction?
Yes
Replace the PSP switch, then go to Step 9.
No
Go to the next step.
7
INSPECT PCM CONNECTOR FOR POOR CONNECTION
• Turn the ignition switch off.
• Disconnect the PCM connector.
• Inspect for poor connection (such as damaged/pulled-out pins, corrosion).
• Is there any malfunction?
Yes
Repair or replace the terminal, then go to Step 9.
No
Go to the next step.
8
INSPECT PSP SWITCH SIGNAL CIRCUIT FOR OPEN CIRCUIT
• Turn the ignition switch off.
• Inspect for continuity between PSP switch terminal A (wiring harness-side) and PCM terminal 2AC (wiring harness-side).
• Is there continuity?
Yes
Go to the next step.
No
Repair or replace the wiring harness for a possible open circuit, then go to the next step.
9
VERIFY TROUBLESHOOTING OF DTC P0550 COMPLETED
• Make sure to reconnect all disconnected connectors.
• Clear the DTC from the PCM memory using the WDS or equivalent.
• Start the engine.
• Access the ECT PID.
• Warm up the engine until the ECT PID is more than 60 °C {140 °F}.
• Drive the vehicle more than 60 km/h {37.3 mph} for 1 min.
• Is the PENDING CODE for this DTC present?
Yes
Replace the PCM, then go to the next step.
No
Go to the next step.
10
VERIFY AFTER REPAIR PROCEDURE
• Perform the "AFTER REPAIR PROCEDURE".
• Are any DTCs present?
Yes
Go to the applicable DTC inspection.
No
DTC troubleshooting completed.