DTC P0660 [Z6]


B3E010200600W03

DTC P0660

Variable intake-air control circuit/open

DETECTION CONDITION

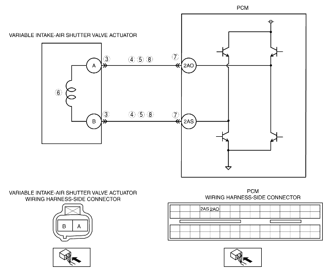
• The PCM monitors the variable intake-air control signal at PCM terminals 2AS and 2AO. If the PCM turns the variable intake-air shutter valve actuator to open or close but the voltages at PCM terminals 2AS and 2AO do not coincide with the PCM signal voltages, the PCM determines that the variable intake-air control circuit has a malfunction.
• The PCM could not perform the self-test for the variable intake-air control circuit.
Diagnostic support note
• This is a continuous monitor (Other).
• The MIL does not illuminate.
• PENDING CODE is available if the PCM detects the above malfunction condition.
• FREEZE FRAME DATA is not available.
• The DTC is stored in the PCM memory.

POSSIBLE CAUSE

• Variable intake-air shutter valve actuator malfunction
• Connector or terminal malfunction
• Open circuit in wiring harness between variable intake-air shutter valve actuator terminal A and PCM terminal 2AO
• Short to power supply in wiring harness between variable intake-air shutter valve actuator terminal A and PCM terminal 2AO
• Short to GND in wiring harness between variable intake-air shutter valve actuator terminal A and PCM terminal 2AO
• Open circuit in wiring harness between variable intake-air shutter valve actuator terminal B and PCM terminal 2AS
• Short to power supply in wiring harness between variable intake-air shutter valve actuator terminal B and PCM terminal 2AS
• Short to GND in wiring harness between variable intake-air shutter valve actuator terminal B and PCM terminal 2AS
• PCM malfunction

Diagnostic procedure

STEP

INSPECTION

ACTION

1
VERIFY FREEZE FRAME DATA HAS BEEN RECORDED
• Has FREEZE FRAME DATA been recorded?
Yes
Go to the next step.
No
Record the FREEZE FRAME DATA on the repair order, then go to the next step.
2
VERIFY RELATED REPAIR INFORMATION AVAILABILITY
• Verify related service repair information availability.
• Is any related repair information available?
Yes
Perform repair or diagnosis according to the available repair information.
• If the vehicle is not repaired, go to the next step.
No
Go to the next step.
3
INSPECT VARIABLE INTAKE-AIR SHUTTER VALVE ACTUATOR CONNECTOR FOR POOR CONNECTION
• Turn the ignition switch off.
• Disconnect the variable intake-air shutter valve actuator connector.
• Inspect for poor connection (such as damaged/pulled-out pins, and corrosion).
• Is there any malfunction?
Yes
Repair or replace the terminal, then go to Step 9.
No
Go to the next step.
4
INSPECT VARIABLE INTAKE-AIR SHUTTER VALVE ACTUATOR CIRCUIT FOR SHORT TO POWER SUPPLY
• Turn the ignition switch to the ON position (Engine off).
• Measure the voltage between the following circuits:
- Variable intake-air shutter valve actuator terminal A (wiring harness-side) and body GND
- Variable intake-air shutter valve actuator terminal B (wiring harness-side) and body GND
• Is the voltage B+?
Yes
Repair or replace the wiring harness for a possible short to power supply, then go to Step 9.
No
Go to the next step.
5
INSPECT VARIABLE INTAKE-AIR SHUTTER VALVE ACTUATOR CIRCUIT FOR SHORT TO GND
• Turn the ignition switch off.
• Inspect for continuity between the following circuits:
- Variable intake-air shutter valve actuator terminal A (wiring harness-side) and body GND
- Variable intake-air shutter valve actuator terminal B (wiring harness-side) and body GND
• Is there continuity?
Yes
Repair or replace the wiring harness for a possible short to GND, then go to Step 9.
No
Go to the next step.
6
INSPECT VARIABLE INTAKE-AIR SHUTTER VALVE ACTUATOR
• Inspect the variable intake-air shutter valve actuator.
• Is there any malfunction?
Yes
Replace the variable intake-air shutter valve actuator, then go to Step 9.
No
Go to the next step.
7
INSPECT PCM CONNECTOR FOR POOR CONNECTION
• Turn the ignition switch off.
• Disconnect the PCM connector.
• Inspect for poor connection (such as damaged/pulled-out pins, and corrosion).
• Is there any malfunction?
Yes
Repair or replace the terminal, then go to Step 9.
No
Go to the next step.
8
INSPECT VARIABLE INTAKE-AIR SHUTTER VALVE ACTUATOR CIRCUIT FOR OPEN CIRCUIT
• Turn the ignition switch off.
• Inspect for continuity between the following circuits:
- Variable intake-air shutter valve actuator terminal A (wiring harness-side) and PCM terminal 2AO (wiring harness-side)
- Variable intake-air shutter valve actuator terminal B (wiring harness-side) and PCM terminal 2AS (wiring harness-side)
• Is there continuity?
Yes
Go to the next step.
No
Repair or replace the wiring harness for a possible open circuit, then go to the next step.
9
VERIFY TROUBLESHOOTING OF DTC P0660 COMPLETED
• Make sure to reconnect all disconnected connectors.
• Clear the DTC from the PCM memory using the WDS or equivalent.
• Start the engine.
• Access the RPM PID.
• Increase the engine speed 4,100 rpm or more.
• Is the same DTC present?
Yes
Replace the PCM, then go to the next step.
No
Go to the next step.
10
VERIFY AFTER REPAIR PROCEDURE
• Perform "AFTER REPAIR PROCEDURE".
• Are any DTCs present?
Yes
Go to the applicable DTC troubleshooting.
No
Troubleshooting completed.