DTC P2504 [LF]


B3E010201083W05

DTC P2504

Charging system voltage high

DETECTION CONDITION

• PCM judges generator output voltage is above 18.5 V or battery voltage is above 16.0 V during engine running.

POSSIBLE CAUSE

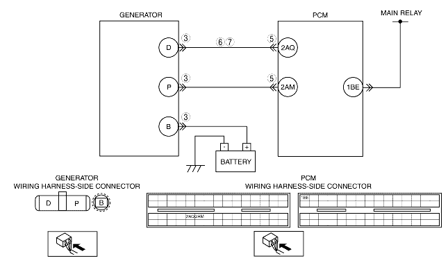
• Short to power circuit between generator connector terminal D and PCM connector terminal 2AQ
• Generator malfunction
• PCM and/or generator are poorly connected

Diagnostic procedure

STEP

INSPECTION

ACTION

1
VERIFY FREEZE FRAME DATA HAS BEEN RECORDED
• Has FREEZE FRAME DATA been recorded?
Yes
Go to the next step.
No
Record the FREEZE FRAME DATA on the repair order, then go to the next step.
2
VERIFY RELATED REPAIR INFORMATION AVAILABILITY
• Verify related service repair information availability.
• Is any related repair information available?
Yes
Perform repair or diagnosis according to the available repair information.
• If the vehicle is not repaired, go to the next step.
No
Go to the next step.
3
INSPECT POOR CONNECTION OF GENERATOR CONNECTOR
• Turn the ignition switch to off.
• Disconnect generator connector.
• Inspect for poor connection
(damaged, pulled-out terminals, corrosion, etc.).
• Is there a malfunction?
Yes
Repair or replace terminals, then go to Step 8.
No
Go to the next step.
4
CLASSIFY GENERATOR MALFUNCTION OR OTHER MALFUNCTION
• Turn the ignition switch to the ON position (Engine off).
• Measure voltage between generator terminal D (wiring harness-side) and body ground.
• Is the voltage B+?
Yes
Go to the next step.
No
Malfunction at generator.
Go to Step 7.
5
INSPECT POOR CONNECTION OF PCM CONNECTOR
• Turn the ignition switch to off.
• Disconnect PCM connector.
• Inspect for poor connection
(damaged, pulled-out terminals, corrosion, etc.).
• Is there a malfunction?
Yes
Repair or replace pins, then go to Step 8.
No
Go to the next step.
6
INSPECT GENERATOR CONTROL CIRCUIT FOR SHORT TO POWER
• Turn the ignition switch to the ON position (Engine off).
• Measure voltage between generator terminal D (wiring harness-side) and body ground.
• Is the voltage B+?
Yes
Repair or replace wiring harness for short to power supply, then go to Step 8.
No
Go to Step 8.
7
INSPECT GENERATOR CONTROL TERMINAL FOR SHORT TO POWER
• Measure voltage between generator terminal D (part-side) and body ground.
• Is the voltage B+?
Yes
Repair or replace generator, then go to the next step.
No
Go to the next step.
8
VERIFY TROUBLESHOOTING OF DTC P2504 COMPLETED
• Make sure to reconnect all connectors.
• Clear DTC from PCM memory using WDS or equivalent.
• Perform KOER self-test.
Start the engine.
• Is same DTC present?
Yes
Replace PCM, then go to the next step.
No
Go to the next step.
9
VERIFY AFTER REPAIR PROCEDURE
• Perform "After Repair Procedure".
• Is there any DTC present?
Yes
Go to applicable DTC troubleshooting.
No
Troubleshooting completed.