DTC P0511 [LF]


B3E010201087W05

DTC P0511

IAC valve circuit problem

DETECTION CONDITION

• If the PCM detects that PCM terminal 2E voltage is above or below threshold* when the IAC control duty target is within 16-30%, the PCM determines that the IAC valve circuit has malfunction.
*: Detected threshold value depends on battery voltage and IAC control signal duty value.
Diagnostic support note
• This is a continuous monitor (CCM).
• The MIL illuminates if the PCM detects the above malfunction conditions in first consecutive drive cycles.
• PENDING CODE is available if the PCM detects the above malfunction condition.
• FREEZE FRAME DATA is available.
• The DTC is stored in the PCM memory.

POSSIBLE CAUSE

• IAC valve circuit malfunction
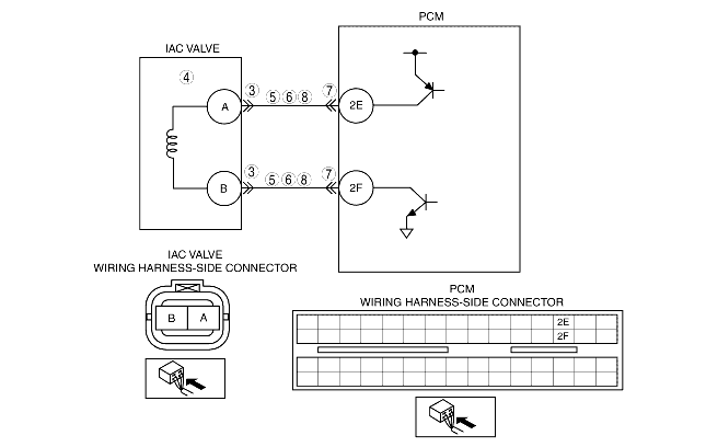
• Short to ground in wiring harness between IAC valve terminal A and PCM terminal 2E
• Short to ground in wiring harness between IAC valve terminal B and PCM terminal 2F
• Open circuit in wiring harness between IAC valve terminal A and PCM terminal 2E
• Open circuit in wiring harness between IAC valve terminal B and PCM terminal 2F
• Short to power supply in wiring harness between IAC valve terminal A and PCM terminal 2E
• Short to power supply in wiring harness between IAC valve terminal B and PCM terminal 2F
• Poor connection of IAC valve connector or PCM connector
• PCM malfunction

Diagnostic procedure

STEP

INSPECTION

ACTION

1
VERIFY FREEZE FRAME DATA HAS BEEN RECORDED
• Has FREEZE FRAME DATA been recorded?
Yes
Go to the next step.
No
Record the FREEZE FRAME DATA on the repair order, then go to the next step.
2
VERIFY RELATED REPAIR INFORMATION AVAILABILITY
• Verify related service repair information availability.
• Is any related repair information available?
Yes
Perform repair or diagnosis according to the available repair information.
• If the vehicle is not repaired, go to the next step.
No
Go to the next step.
3
INSPECT POOR CONNECTION OF IAC VALVE CONNECTOR
• Turn the ignition switch off.
• Disconnect IAC valve connector.
• Inspect for poor connection (such as damaged/pulled-out pins, corrosion).
• Is there any malfunction?
Yes
Repair or replace the terminal, then go to Step 9.
No
Go to the next step.
4
INSPECT IAC VALVE ELECTRICAL MALFUNCTION
• Inspect the IAC valve.
• Is IAC valve normal?
Yes
Go to the next step.
No
Replace IAC valve, then go to Step 9.
5
INSPECT CONTROL CIRCUIT FOR SHORT TO POWER
• Turn the ignition switch to the ON position (Engine off).
• Measure voltage between following terminal (wiring harness-side) and body ground:
- IAC valve terminal A
- IAC valve terminal B
• Is the voltage B+?
Yes
Repair or replace wiring harness, then go to Step 9.
No
Go to the next step.
6
INSPECT CONTROL CIRCUIT FOR SHORT TO GROUND
• Turn the ignition switch off.
• Inspect for continuity between following terminals (wiring harness-side) and body ground:
- IAC valve terminal A
- IAC valve terminal B
• Is there continuity?
Yes
Repair or replace the wiring harness, then go to Step 9.
No
Go to the next step.
7
INSPECT POOR CONNECTION OF PCM CONNECTOR
• Turn the ignition switch off.
• Disconnect the PCM connector.
• Inspect for poor connection (such as damaged/pulled-out pins, corrosion).
• Is there any malfunction?
Yes
Repair the terminal, then go to Step 9.
No
Go to the next step.
8
INSPECT CONTROL CIRCUIT MALFUNCTION FOR OPEN CIRCUIT
• Inspect for continuity following terminals (wiring harness-side):
- Between IAC valve terminal A and PCM terminal 2E
- Between IAC valve terminal B and PCM terminal 2F
• Is there continuity?
Yes
Repair or replace the wiring harness, then go to the next step.
No
Go to the next step.
9
VERIFY TROUBLESHOOTING OF DTC P0511 COMPLETED
• Make sure to reconnect all disconnected connectors.
• Clear the DTC using the WDS or equivalent.
• Start the engine.
• Is the same DTC present?
Yes
Replace the PCM, then go to the next step.
No
Go to the next step.
10
VERIFY AFTER REPAIR PROCEDURE
• Perform the "After Repair Procedure".
• Are any DTC present?
Yes
Go to the applicable DTC troubleshooting.
No
Troubleshooting completed.