DTC P2502 [ZJ, Z6]


B3E010202500W01

DTC P2502

Charging system voltage problem

DETECTION CONDITION

• The PCM determines that the generator output voltage is more than 17 V or the battery voltage is less than 11 V while the engine running.

POSSIBLE CAUSE

• Generator malfunction
• Battery malfunction
• Connector or terminal malfunction
• Open circuit in wiring harness between generator terminal B and battery positive terminal
• PCM malfunction

Diagnostic procedure

STEP

INSPECTION

ACTION

1
VERIFY FREEZE FRAME DATA HAS BEEN RECORDED
• Has FREEZE FRAME DATA been recorded?
Yes
Go to the next step.
No
Record the FREEZE FRAME DATA on the repair order, then go to the next step.
2
VERIFY RELATED REPAIR INFORMATION AVAILABILITY
• Verify related service repair information availability.
• Is any related repair information available?
Yes
Perform repair or diagnosis according to the available repair information.
• If the vehicle is not repaired, go to the next step.
No
Go to the next step.
3
INSPECT BATTERY
• Turn the ignition switch off.
• Inspect the battery.
• Is the battery normal?
Yes
Go to the next step.
No
Replace the battery, then go to Step 7.
4
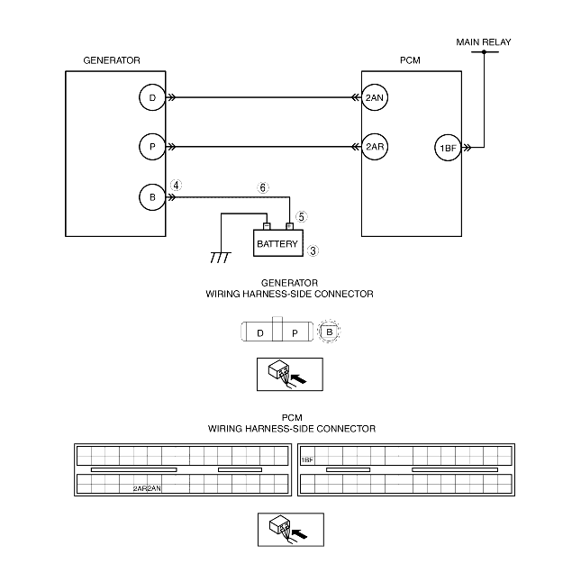
INSPECT POOR INSTALLATION OF GENERATOR TERMINAL
• Turn the ignition switch off.
• Inspect the generator terminal B installation nut for looseness.
• Is the nut loose?
Yes
Tighten the generator terminal B installation nut, then go to Step 7.
No
Go to the next step.
5
INSPECT POOR INSTALLATION OF BATTERY POSITIVE TERMINAL
• Inspect the battery positive terminal for looseness.
• Is the terminal loose?
Yes
Connect the battery positive terminal correctly, then go to Step 7.
No
Go to the next step.
6
INSPECT BATTERY CHARGING CIRCUIT
• Disconnect the generator terminal B.
• Measure the voltage between generator terminal B (wiring harness-side) and body GND.
• Is the voltage B+?
Yes
Go to the next step.
No
Repair or replace wiring harness between generator terminal B and battery positive terminal, then go to the next step.
7
VERIFY TROUBLESHOOTING OF DTC P2502 COMPLETED
• Make sure to reconnect all connectors.
• Clear DTC from memory using the WDS or equivalent.
• Start the engine.
• Is same DTC present?
Yes
Replace the PCM, then go to the next step.
No
Go to the next step.
8
VERIFY AFTER REPAIR PROCEDURE
• Perform the "AFTER REPAIR PROCEDURE".
• Are any DTCs present?
Yes
Go to the applicable DTC inspection.
No
DTC troubleshooting completed.