DTC P2503 [ZJ, Z6]


B3E010202500W02

DTC P2503

Charging system voltage low

DETECTION CONDITION

• The PCM needs more than 20 A from the generator, and determines that the generator output voltage is less than 8.5 V while the engine running.

POSSIBLE CAUSE

• Generator malfunction
• Drive belt misadjustment
• Connector or terminal malfunction
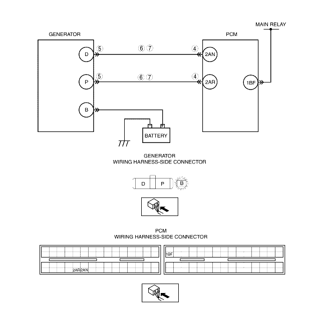
• Open circuit in wiring harness between generator terminal D and PCM terminal 2AN
• Short to GND in wiring harness between generator terminal D and PCM terminal 2AN
• Open circuit in wiring harness between generator terminal P and PCM terminal 2AR
• Short to GND in wiring harness between generator terminal P and PCM terminal 2AR
• PCM malfunction

Diagnostic procedure

STEP

INSPECTION

ACTION

1
VERIFY FREEZE FRAME DATA HAS BEEN RECORDED
• Has FREEZE FRAME DATA been recorded?
Yes
Go to the next step.
No
Record the FREEZE FRAME DATA on the repair order, then go to the next step.
2
VERIFY RELATED REPAIR INFORMATION AVAILABILITY
• Verify related service repair information availability.
• Is any related repair information available?
Yes
Perform repair or diagnosis according to the available repair information.
• If the vehicle is not repaired, go to the next step.
No
Go to the next step.
3
INSPECT DRIVE BELT CONDITION
• Verify that the drive belt auto tensioner indicator mark does not exceed the limit.
• Is the drive belt normal?
Yes
Go to the next step.
No
Replace and/or adjust the drive belt, then go to Step 8.
4
INSPECT PCM CONNECTOR FOR POOR CONNECTION
• Turn the ignition switch off.
• Disconnect the PCM connector.
• Inspect for poor connection (such as damaged/pulled-out pins, corrosion).
• Is there any malfunction?
Yes
Repair or replace the terminal, then go to Step 8.
No
Go to the next step.
5
INSPECT GENERATOR CONNECTOR FOR POOR CONNECTION
• Turn the ignition switch off.
• Disconnect the generator connector.
• Inspect for poor connection (such as damaged/pulled-out pins, corrosion).
• Is there any malfunction?
Yes
Repair or replace the terminal, then go to Step 8.
No
Go to the next step.
6
INSPECT GENERAOR CIRCUIT FOR SHORT TO GND
• Turn the ignition switch to the ON position (Engine off).
• Inspect for continuity between the following terminals:
- Generator terminal D (wiring harness-side) and body GND
- Generator terminal P (wiring harness-side) and body GND
• Is there continuity?
Yes
Repair or replace the wiring harness for a possible short to GND, then go to Step 8.
No
Go to the next step.
7
INSPECT GENERATOR CIRCUIT FOR OPEN CIRCUIT
• Turn the ignition switch off.
• Inspect for continuity between the following terminals:
- Generator terminal D (wiring harness-side) and PCM terminal 2AN (wiring harness-side)
- Generator terminal P (wiring harness-side) and PCM terminal 2AR (wiring harness-side)
• Is there continuity?
Yes
Go to the next step.
No
Repair or replace the wiring harness for a possible open circuit, then go to the next step.
8
VERIFY TROUBLESHOOTING OF DTC P2503 COMPLETED
• Make sure to reconnect all disconnected connectors.
• Clear the DTC from the PCM memory using the WDS or equivalent.
• Start the engine.
• Is same DTC present?
Yes
Replace the PCM, then go to the next step.
No
Go to the next step.
9
VERIFY AFTER REPAIR PROCEDURE
• Perform the "AFTER REPAIR PROCEDURE".
• Are any DTCs present?
Yes
Go to the applicable DTC inspection.
No
DTC troubleshooting completed.