DTC P2504 [ZJ, Z6]


B3E010202500W03

DTC P2504

Charging system voltage high

DETECTION CONDITION

• The PCM determines that the generator output voltage is more than 18.5 V or battery voltage is more than 16.0 V while the engine running.

POSSIBLE CAUSE

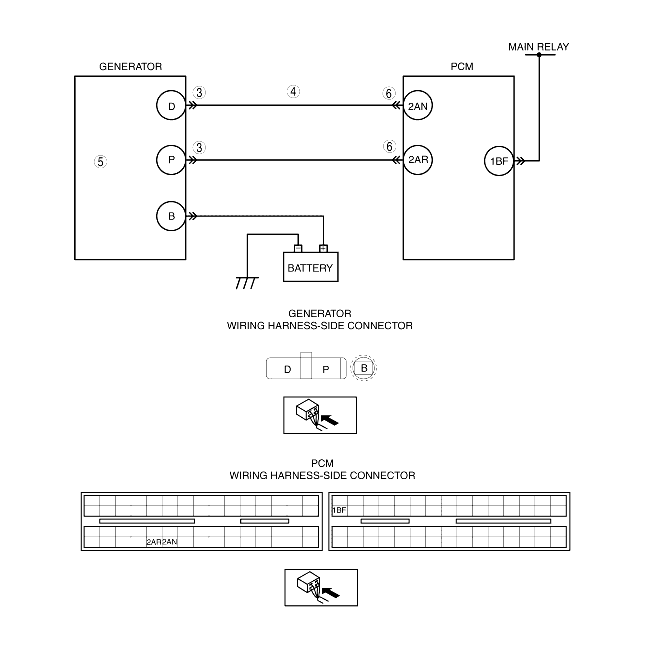
• Short to power supply in wiring harness between generator connector terminal D and PCM connector terminal 2AN
• Generator malfunction
• PCM and/or generator are poorly connected.

Diagnostic procedure

STEP

INSPECTION

ACTION

1
VERIFY FREEZE FRAME DATA HAS BEEN RECORDED
• Has FREEZE FRAME DATA been recorded?
Yes
Go to the next step.
No
Record the FREEZE FRAME DATA on the repair order, then go to the next step.
2
VERIFY RELATED REPAIR INFORMATION AVAILABILITY
• Verify related service repair information availability.
• Is any related repair information available?
Yes
Perform repair or diagnosis according to the available repair information.
• If the vehicle is not repaired, go to the next step.
No
Go to the next step.
3
INSPECT GENERATOR CONNECTOR FOR POOR CONNECTION
• Turn the ignition switch off.
• Disconnect the generator connector.
• Inspect for poor connection (such as damaged/pulled-out pins, corrosion).
• Is there any malfunction?
Yes
Repair or replace the terminal, then go to Step 7.
No
Go to the next step.
4
INSPECT GENERATOR CONTROL TERMINAL FOR SHORT TO POWER SUPPLY
• Turn the ignition switch to the ON position (Engine off).
• Measure the voltage between generator terminal D (wiring harness-side) and body GND.
• Is the voltage B+?
Yes
Repair or replace the wiring harness for a possible short to power supply, then go to Step 7.
No
Go to the next step.
5
INSPECT GENERATOR
• Inspect the generator.
• Is there any malfunction?
Yes
Replace the generator, then go to Step 7.
No
Go to the next step.
6
INSPECT PCM CONNECTOR FOR POOR CONNECTION
• Turn the ignition switch off.
• Disconnect the PCM connector.
• Inspect for poor connection (such as damaged/pulled-out pins, corrosion).
• Is there any malfunction?
Yes
Repair or replace the terminal, then go to next step.
No
Go to the next step.
7
VERIFY TROUBLESHOOTING OF DTC P2504 COMPLETED
• Make sure to reconnect all disconnected connectors.
• Clear the DTC from the PCM memory using the WDS or equivalent.
• Start the engine.
• Is same DTC present?
Yes
Replace the PCM, then go to the next step.
No
Go to the next step.
8
VERIFY AFTER REPAIR PROCEDURE
• Perform the "AFTER REPAIR PROCEDURE".
• Are any DTCs present?
Yes
Go to the applicable DTC inspection.
No
DTC troubleshooting completed.