|
|
- Measure battery voltage during cranking.
|
|
|
Q.
Is the check result normal?
|
|
|
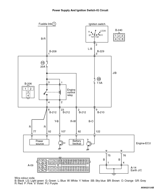
Check battery (Refer to GROUP 54A - Battery - On-vehicle Service - Battery
test ).
|
|
|
|

|
Q.
Is the check result normal?
Go to Step 3 .
Repair or replace the connector.
|
|
|
- Check engine control relay (Refer to
).
|
|
|
Q.
Is the check result normal?
|
|
|
Replace the engine control relay.
|
|
|
|

|
- Remove relay, and measure at J/B side.
- Voltage between terminal No. 1 and earth, also between terminal No. 3 and earth.
OK: System voltage
Q.
Is the check result normal?
Go to Step 5 .

Check intermediate connector B-208, and repair
if necessary. If intermediate connector is normal, check and repair harness between B-206 (terminal
No. 1 and terminal No. 3) engine control relay connector and battery.
- Check power supply line for open/short circuit.
|

|
Q.
Is the check result normal?
Go to Step 6 .
Repair or replace the connector.
|

|
- Disconnect engine-ECU connector, and connect special tool power plant ECU
check harness (MB991987), and then measure the voltage on the check connector.
- Ignition switch: ON
- Voltage between terminal No. 77 and earth also between terminal No. 92 and earth.
OK: System voltage
Q.
Is the check result normal?

Check intermediate connector B-212, and repair
if necessary. If intermediate connectors are normal, check and repair harness between B-206 (terminal
No. 2) engine control and A-09 (terminal No. 107) engine-ECU connector.
- Check earthing line for short circuit.
Go to Step 7 .
|


|
- Check and repair harness between B-206 (terminal
No. 4) engine control relay connector and A-09 (terminal No. 77) engine-ECU connector.
- Check and repair harness between B-206 (terminal No. 4) engine control relay connector
and A-09 (terminal No. 92) engine-ECU connector.
- Check output line for open/short circuit and damage.
Q.
Is the check result normal?
Go to Step 8 .
Repair the damaged harness wire.
|


|
| note |
Before checking harness, check intermediate connectors B-210 and B-229, and repair if
necessary.
|
- Check output line for open/short circuit and damage.
Q.
Is the check result normal?
Go to Step 9 .
Repair the damaged harness wire.
|

|
- Disconnect connector, and measure at harness side.
- Ignition switch: ON
- Voltage between terminal No. 122 and earth.
OK: System voltage
Q.
Is the check result normal?
Go to Step 12 .
Go to Step 10 .
|

|
Q.
Is the check result normal?
Go to Step 11 .
Repair or replace the connector.
|


|
- Check ignition switch (Refer to GROUP 54A - Ignition Switch - Inspection
).
Q.
Is the check result normal?

Check intermediate connectors B-210 and B-229,
and repair if necessary. If intermediate connectors are normal, check and repair harness between
B-240 (terminal No. 2) ignition switch connector and A-09 (terminal No. 122) engine-ECU connector.
- Check output line for open/short circuit and damage.
Replace the ignition switch.
|

|
| note |
Before checking harness, check intermediate connector B-208, and repair if necessary.
|
- Check power supply line for damage.
Q.
Is the check result normal?
Go to Step 13 .
Repair the damaged harness wire.
|


|
| note |
Before checking harness, check intermediate connectors B-210 and B-229 and repair if necessary.
|
- Check output line for damage.
Q.
Is the check result normal?
Go to Step 14 .
Repair the damaged harness wire.
|

|
- Check and repair harness between A-09 (terminal No.
25) engine-ECU connector and body earth.
- Check and repair harness between A-09 (terminal No. 76) engine-ECU connector and
body earth.
- Check earthing line for open circuit and damage.
Q.
Is the check result normal?
Replace the engine-ECU then perform the variant coding (Refer to GROUP 00 - Precautions Before
Service - How to Perform Variant Coding ).
Repair.
|