GENERAL INFORMATION



Traction control system (TCL)/Active stability control system (ASC) has been installed.

note By the integrated control with the anti-lock brake system (ABS), the system stabilises the vehicle attitude and at the same time secures the driving force.


CONSTRUCTION DIAGRAM






MAIN COMPONENTS AND FUNCTIONS
Name of part
Number
Functional description
Sensor
Wheel speed sensor
1
Outputs the frequency signal in proportion to the rotation speed of each wheel to TCL/ASC-ECU.
Magnetic encoder for wheel speed detection
2
The wheel speed sensor is a pulse generator. When the magnetic encoder for wheel speed detection (a plate on which north and south pole sides of the magnets are arranged alternately) rotates, it outputs frequency pulse signal in proportion to each wheel speed.
Stop lamp switch
3
Outputs the signal indicating whether the brake pedal is depressed or not to TCL/ASC-ECU.
G & yaw rate sensor
4
Detects longitudinal and lateral acceleration of a vehicle, and outputs signal to TCL/ASC-ECU via the CAN line.
Steering wheel sensor
5
Detects the steering angle of the steering wheel, and outputs signal to TCL/ASC-ECU via the CAN bus line.
Brake fluid pressure sensor
6
Integrated into the hydraulic unit, and outputs the signal for the brake fluid pressure in the master cylinder to TCL/ASC-ECU.
Actuator
Hydraulic unit
7
Drives the solenoid valve using the signal from TCL/ASC-ECU, and controls the brake fluid pressure for each wheel.
ABS warning lamp
8
Informs the driver of the system status by illuminating, flashing, or turning off the ABS warning lamp according to the signal from TCL/ASC-ECU.
Brake warning lamp
9
Used as the brake warning lamp for the parking brake, brake fluid level, and EBD control. Informs the driver of the system status by illuminating or turning off the brake warning lamp according to the signal from TCL/ASC-ECU.
TCL/ASC indicator lamp
10
Informs the driver of the system status by flashing when the system operates according to the signal from TCL/ASC-ECU.
Diagnosis connector
11
Sets the diagnosis code and establishes the communication with M.U.T.-III.

    Engine-ECU <M/T>
    Engine-A-M/T-ECU <Automated manual transmission>

12
Controls the engine output based on the signal from TCL/ASC-ECU.
TCL/ASC control unit (TCL/ASC-ECU)
13
Controls the actuators (hydraulic unit) based on the signals sent from sensors.
Controls the self-diagnostic function and fail-safe function.
Controls diagnostic function (Compatible with M.U.T.-III).

SYSTEM CONFIGURATION




note
  • Dashed lines indicate the CAN bus communication lines.
  • *: Engine Automated Manual Transmission Electronic Control Unit

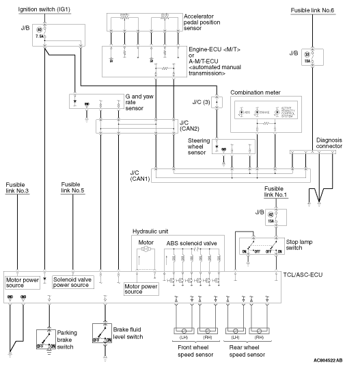
TCL/ASC ELECTRICAL DIAGRAM