NORMAL OPEN, NORMAL CLOSED AND MIXED TYPE RELAYS

Relays can mainly be divided into three types: normal open, normal closed and mixed type relays.

SEL881H.JPG

 
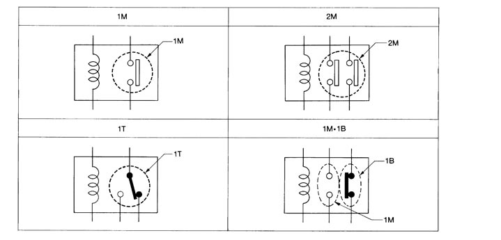
 TYPE OF STANDARDIZED RELAYS

1M ···················· 1 Make
2M ···················· 2 Make
1T ···················· 1 Transfer
1M·1B ···················· 1 Make 1 Break



SEL882H.JPG


SEL188W.JPG