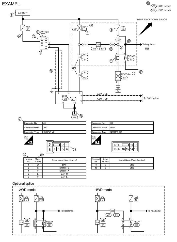
• For detail, refer to following Description.
    JCAWA0005GB.JPG