Previous Next

VACUUM DIAGRAMS

Following are vacuum diagrams for most of the engine and emissions package combinations covered by this manual. Because vacuum circuits will vary based on various engine and vehicle options, always refer first to the vehicle emission control information label, if present. Should the label be missing, or should the vehicle be equipped with a different engine than the vehicle's original equipment, refer to the following diagrams for the same or similar configuration.

If you wish to obtain a replacement emissions label, most manufacturers make the labels available for purchase. The labels can usually be ordered from a local dealer.

Fig. 1: An example of an emission control label on the inside of the hood

Fig. 2: Vacuum diagram — 1986–87 1.6L and 1.8L carbureted engines

Fig. 3: Vacuum diagram — 1985–87 1.8L carbureted engine

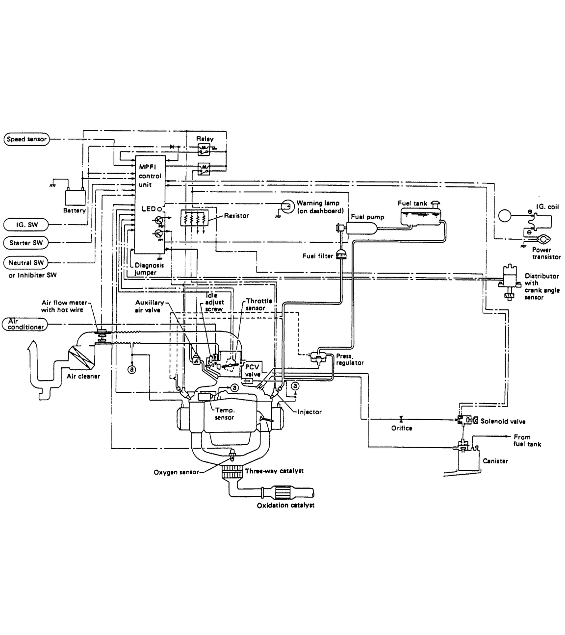
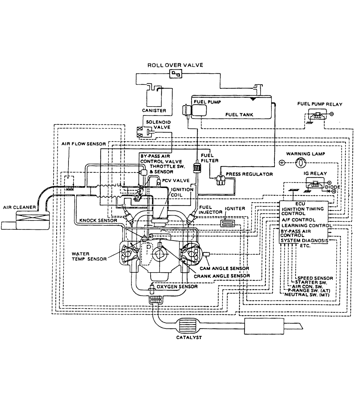
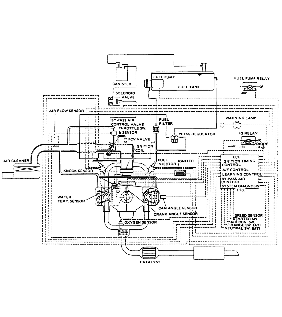
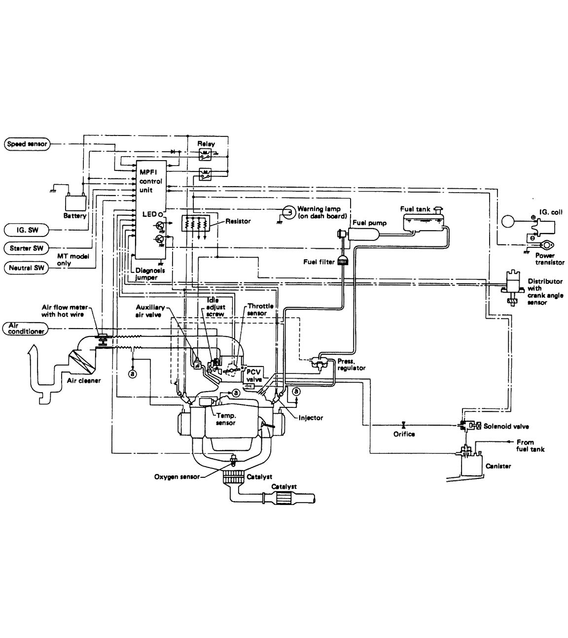
Fig. 4: Vacuum diagram — 1985–87 1.8L fuel injected engine

Fig. 5: Vacuum diagram — 1985–87 1.8L fuel injected engine

Fig. 6: Vacuum diagram — 1985–87 1.8L fuel injected engine

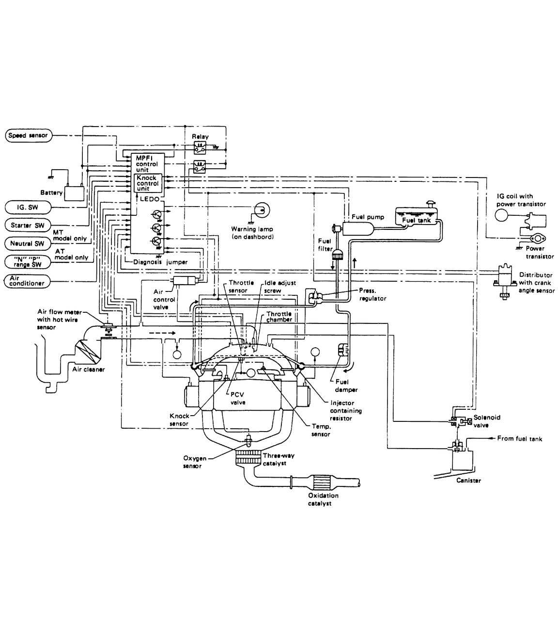
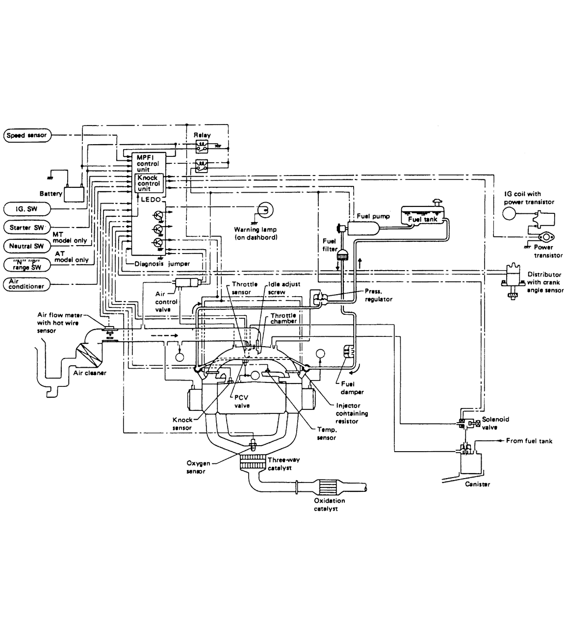
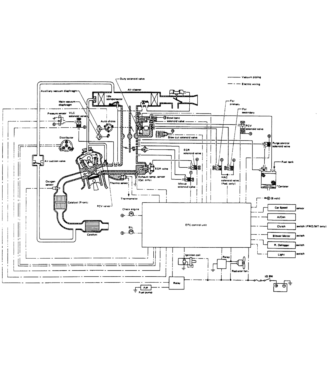
Fig. 7: Vacuum diagram — 1986–87 1.8L fuel injected engine

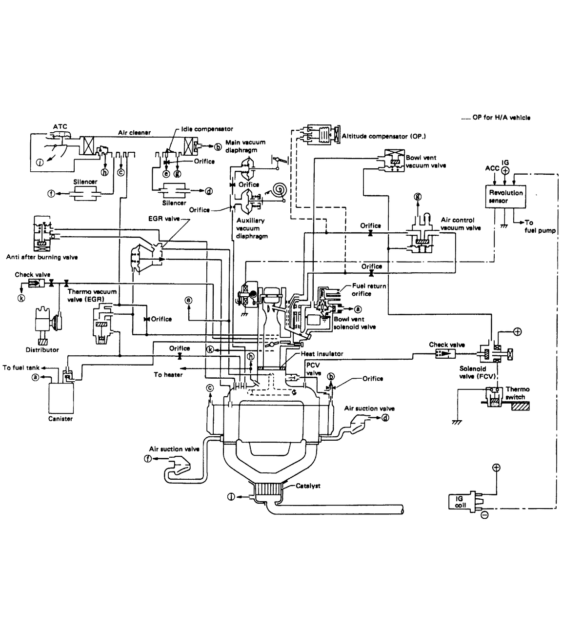
Fig. 8: Vacuum diagram — 1987–88 1.2L carbureted engine

Fig. 9: Vacuum diagram — 1988 1.8L fuel injected engine

Fig. 10: Vacuum diagram — 1988 1.8L fuel injected engine

Fig. 11: Vacuum diagram — 1989 1.8L fuel injected engine

Fig. 12: Vacuum diagram — 1988–89 1.8L fuel injected engine

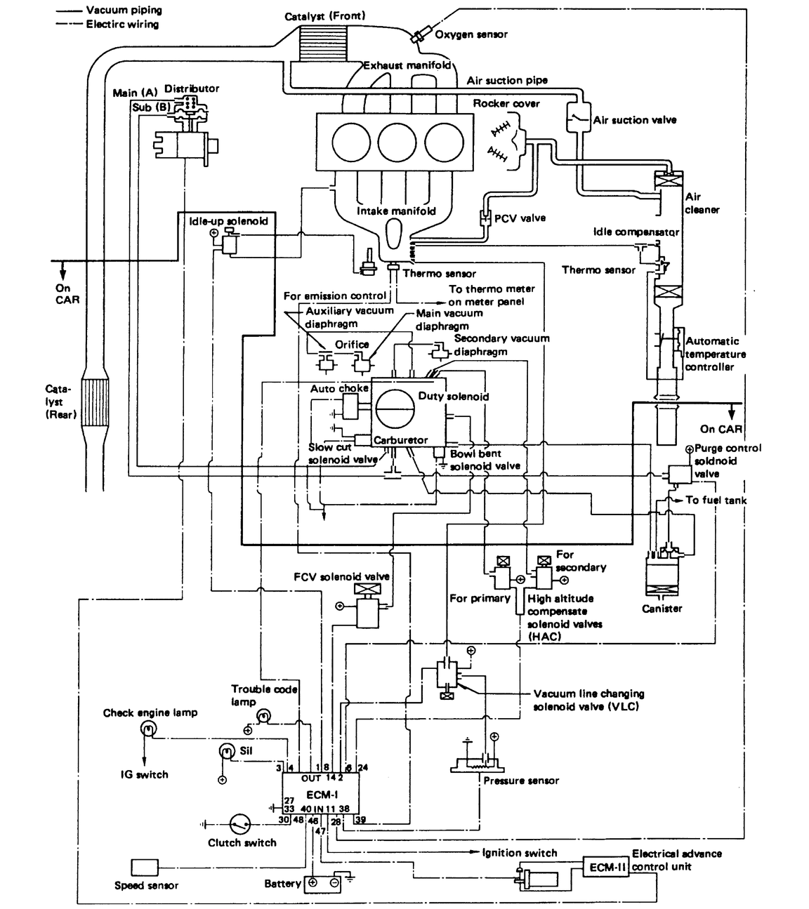
Fig. 13: Vacuum diagram — 1988–89 1.8L carbureted engine

Fig. 14: Vacuum diagram — 1988 1.8L fuel injected engine

Fig. 15: Vacuum diagram — 1989 1.8L fuel injected engine

Fig. 16: Vacuum diagram — 1988–89 2.7L fuel injected engine

Fig. 17: Vacuum diagram — 1989–91 1.2L carbureted engine

Fig. 18: Vacuum diagram — 1990–94 1.8L MPFI engine

Fig. 19: Vacuum diagram — 1990–94 1.8L SPFI engine

Fig. 20: Vacuum diagram — 1990–94 1.2L fuel injected engine

Fig. 21: Vacuum diagram — 1990 2.2L fuel injected engine

Fig. 22: Vacuum diagram — 1990–91 2.7L fuel injected engine

Fig. 23: Vacuum diagram — 1991 2.2L fuel injected engine

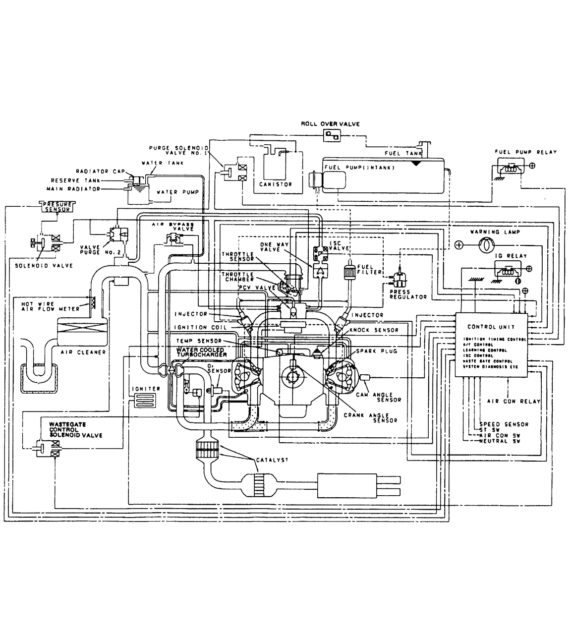
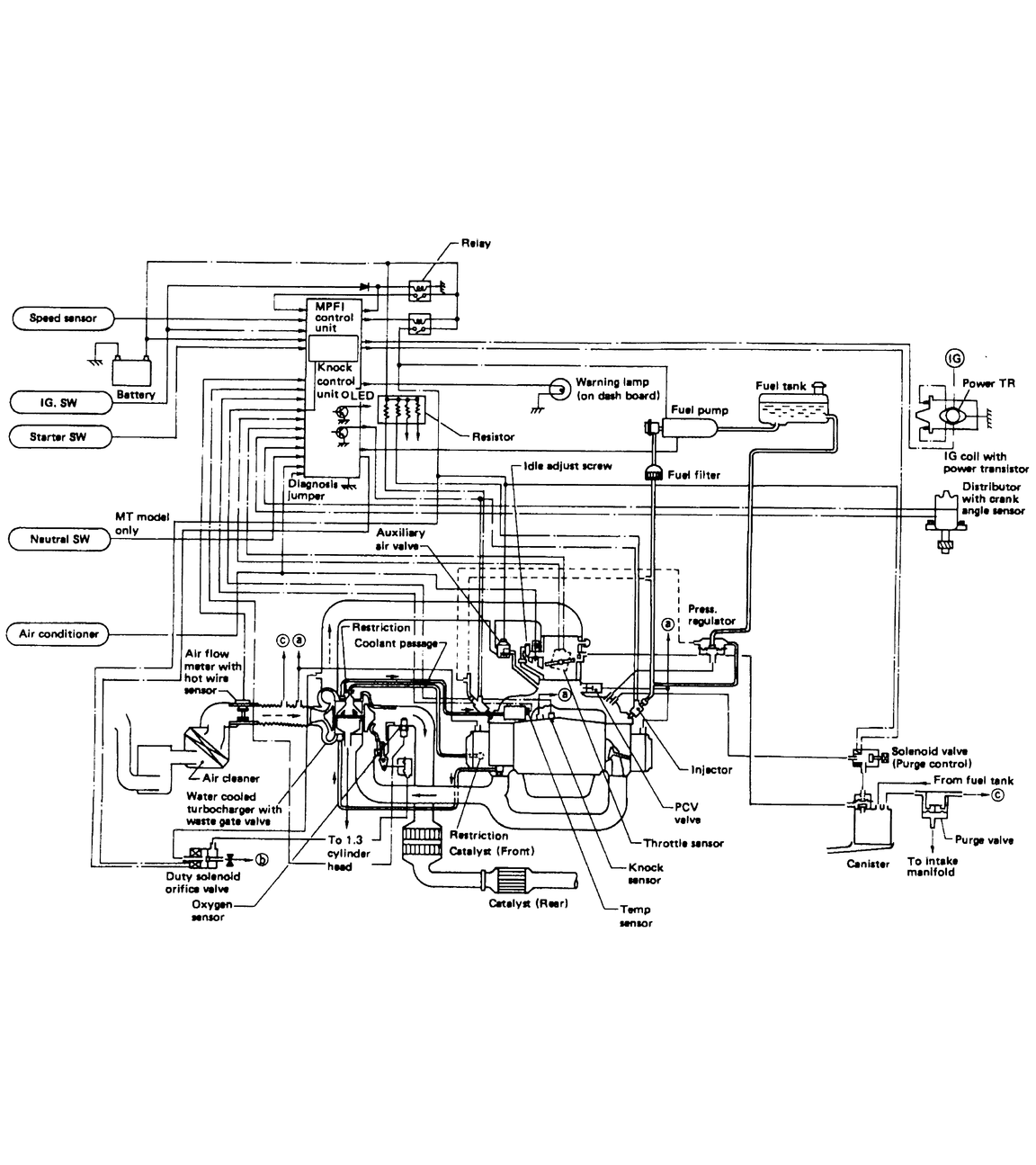
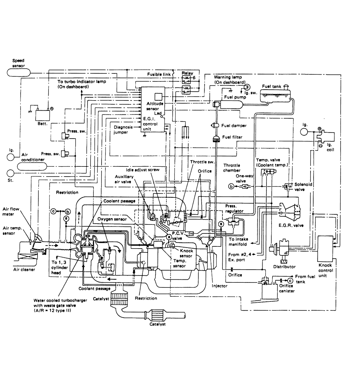
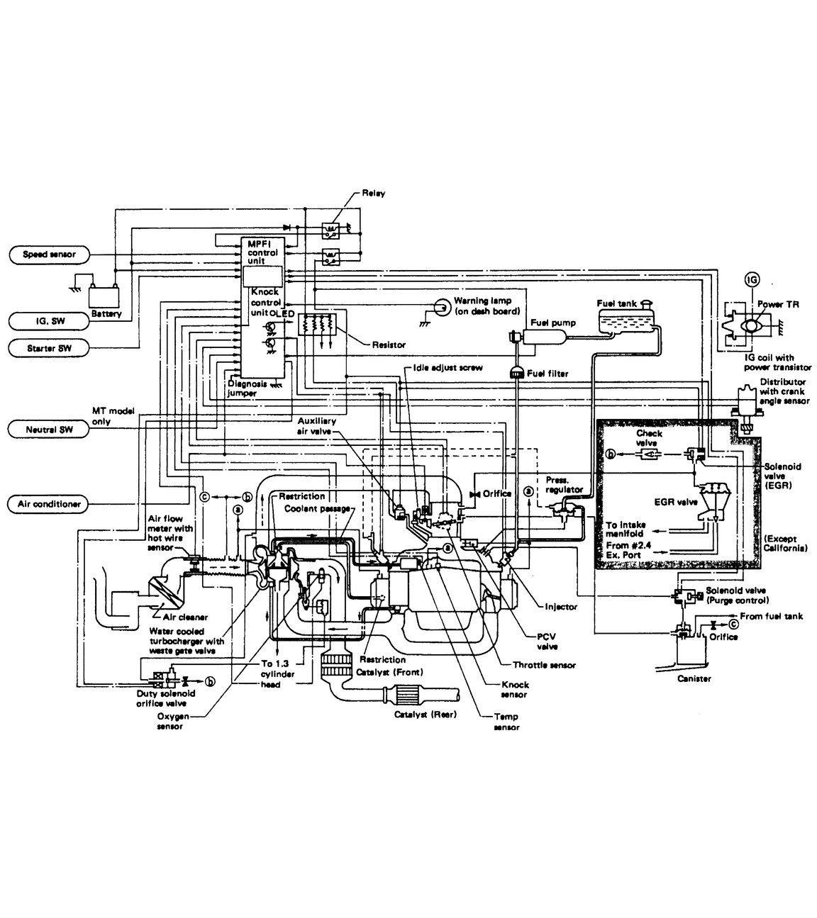
Fig. 24: Vacuum diagram — 1991 2.2L fuel injected turbocharged engine

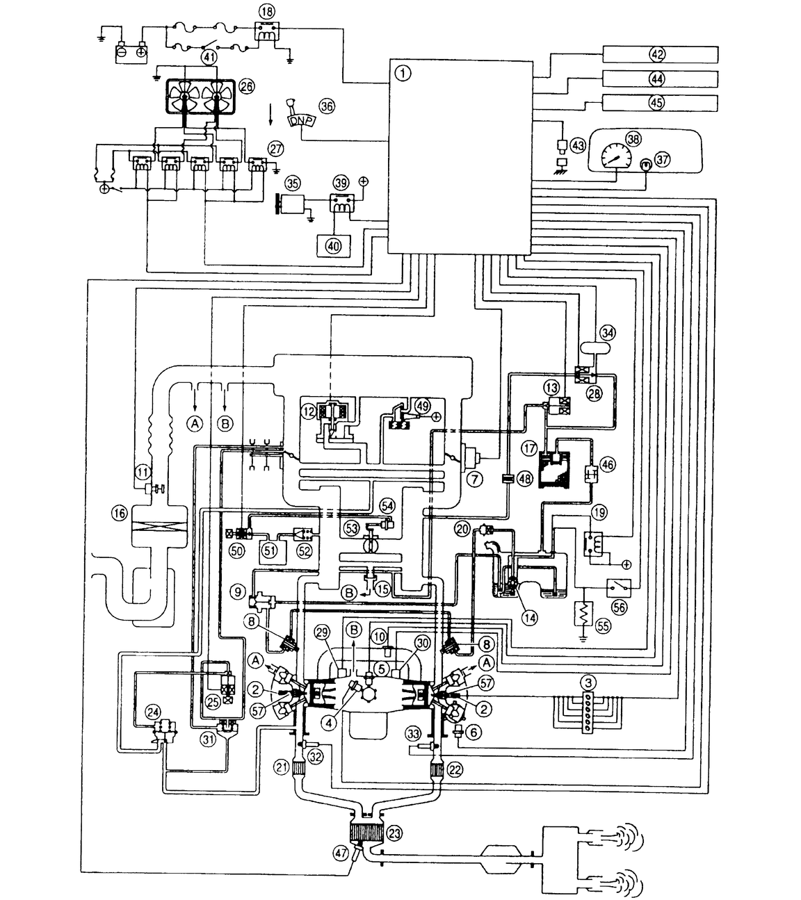
Fig. 25: Vacuum diagram — 1992–94 2.2L fuel injected engine

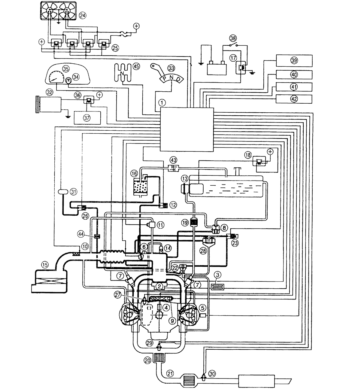
Fig. 26: Vacuum diagram — 1992–94 2.2L fuel injected turbocharged engine

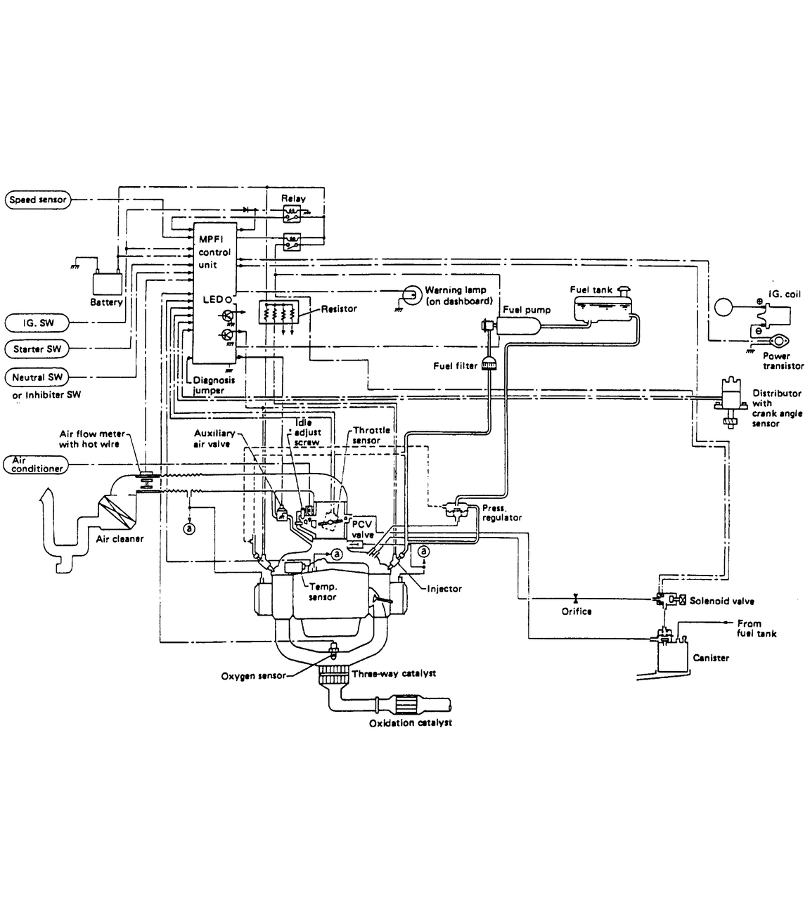
Fig. 27: Vacuum diagram — 1992–95 1.8L fuel injected engine

Fig. 28: Vacuum diagram — 1992–95 3.3L fuel injected engine

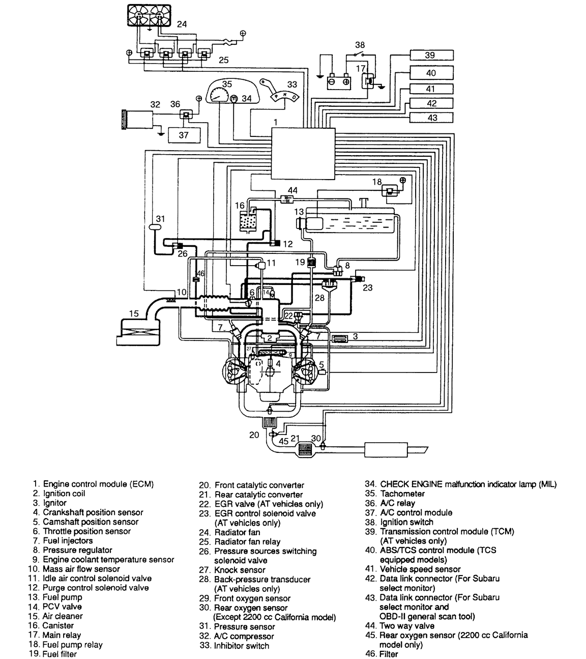
Fig. 29: Vacuum diagram — 1995 2.2L fuel injected engine

Fig. 30: Vacuum diagram — 1995 2.2L fuel injected engine — continued

Fig. 31: Vacuum diagram — 1996 1.8L fuel injected engine

Fig. 32: Vacuum diagram — 1996 1.8L fuel injected engine (continued)

Fig. 33: Vacuum diagram — 1996 1.8L fuel injected engine

Fig. 34: Vacuum diagram — 1996 1.8L fuel injected engine (continued)

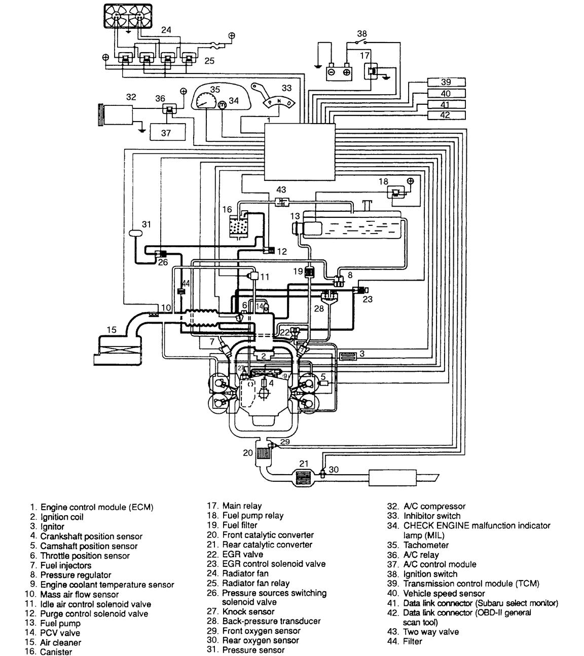
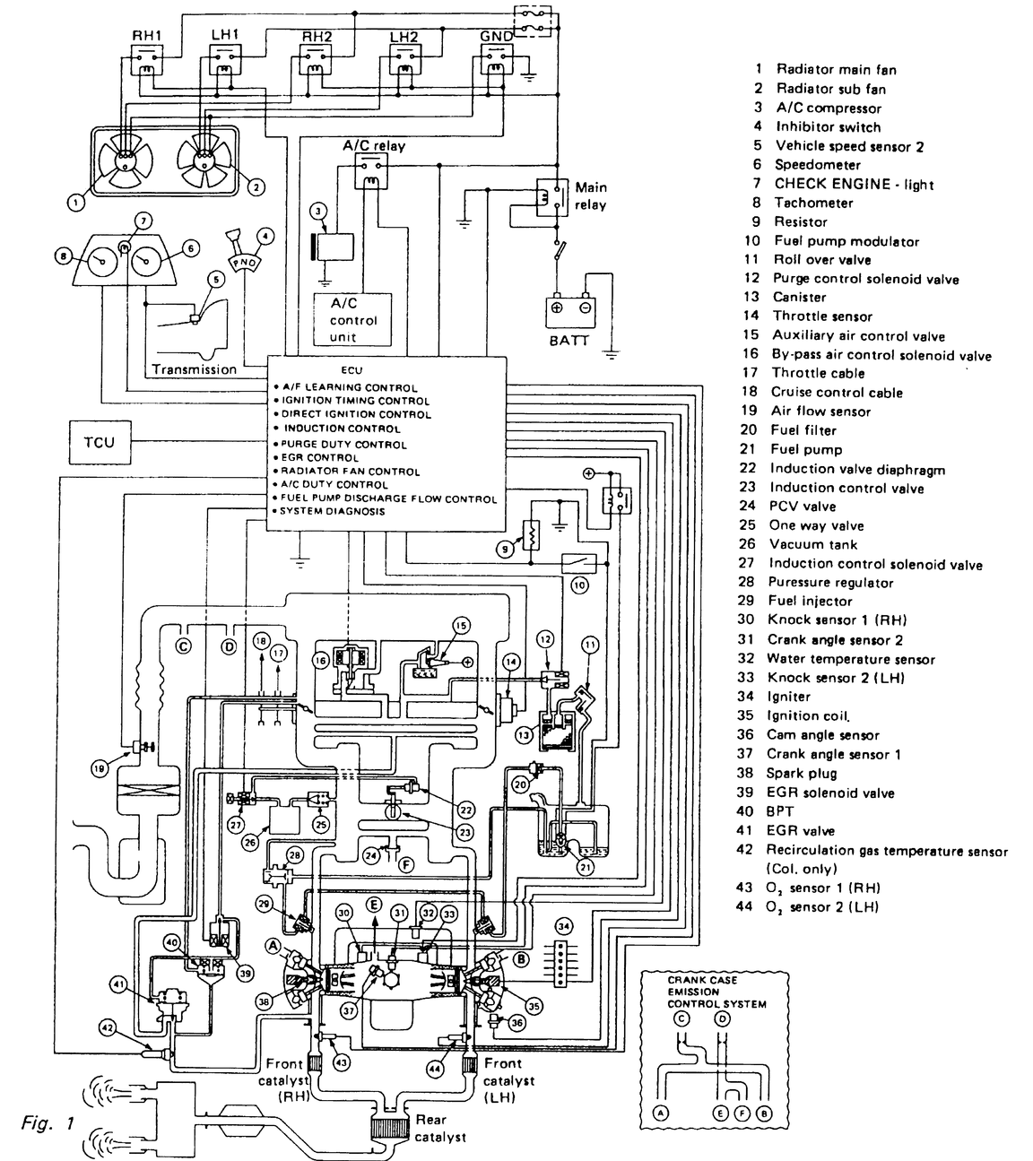
Fig. 35: Vacuum diagram — 1996 2.2L fuel injected engine

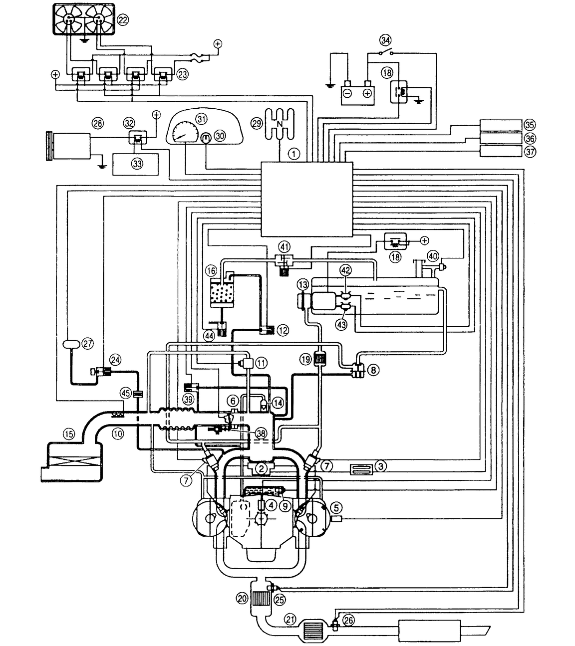
Fig. 36: Vacuum diagram — 1996 2.5L fuel injected engine

Fig. 37: Vacuum diagram — 1996 3.3L fuel injected engine

Fig. 38: Vacuum diagram — 1996 3.3L fuel injected engine (continued)

Fig. 39: Vacuum diagram—1995 2.2L fuel injected engine

Previous Next