Honda 2001 Wiring diagrams78-1
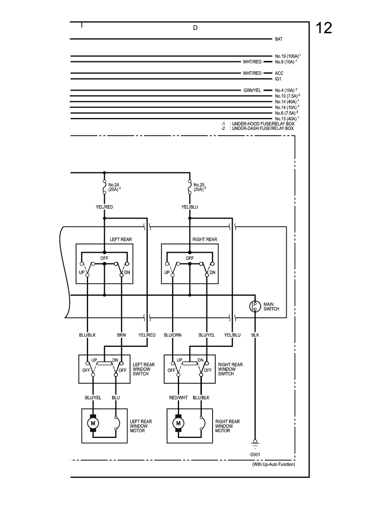
Sunroof, Power Windows (cont'd) 78-49
Previous Page Next Page



Sunroof, Power Windows (cont'd) 78-49




Honda 2001 Wiring diagrams78-1
Sunroof, Power Windows (cont'd) 78-49
Previous Page Next Page