Honda 2001 Wiring diagrams78-1
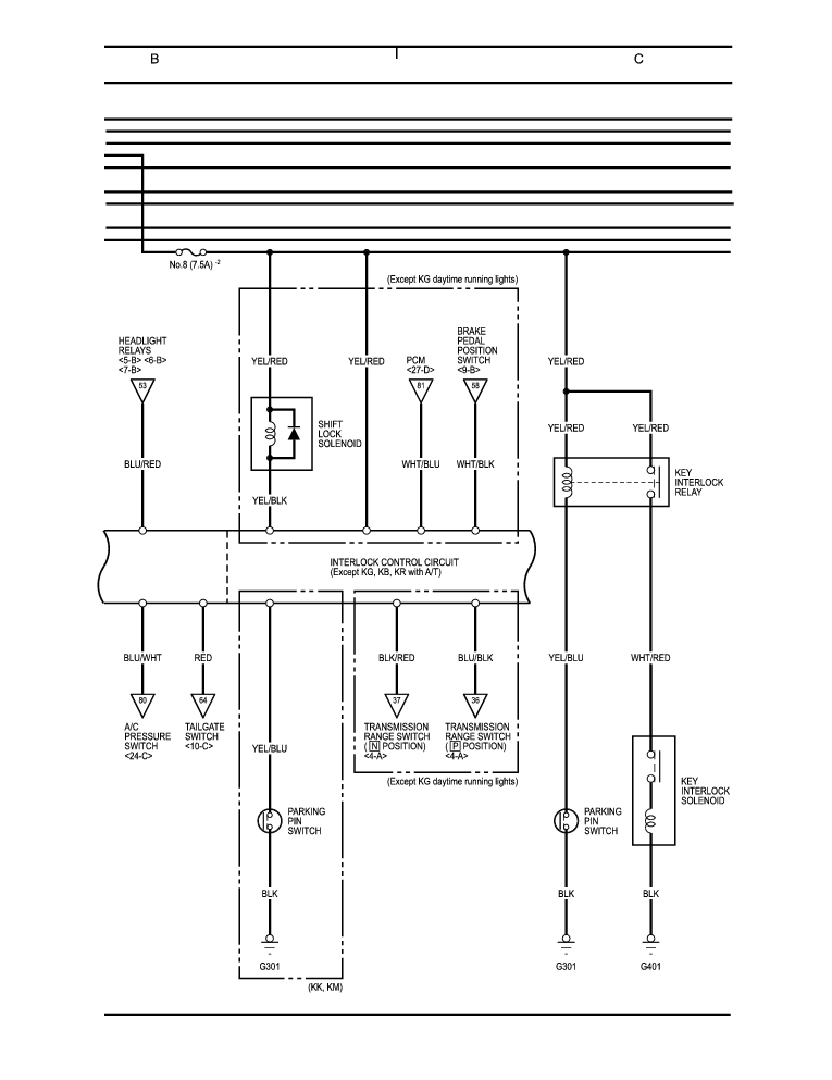
Multiplex Control system (Fog Light Control, Immobilizer Control, Interlock Control, Intermittent Wiper Control, Entry Lights Control) (cont'd) 78-68
Previous Page Next Page



Multiplex Control system (Fog Light Control, Immobilizer Control, Interlock Control, Intermittent Wiper Control, Entry Lights Control) (cont'd) 78-68




Honda 2001 Wiring diagrams78-1
Multiplex Control system (Fog Light Control, Immobilizer Control, Interlock Control, Intermittent Wiper Control, Entry Lights Control) (cont'd) 78-68
Previous Page Next Page