DTC P0443 [ZJ, Z6]


B3E010200400W03

DTC P0443

Purge solenoid valve circuit problem

DETECTION CONDITION

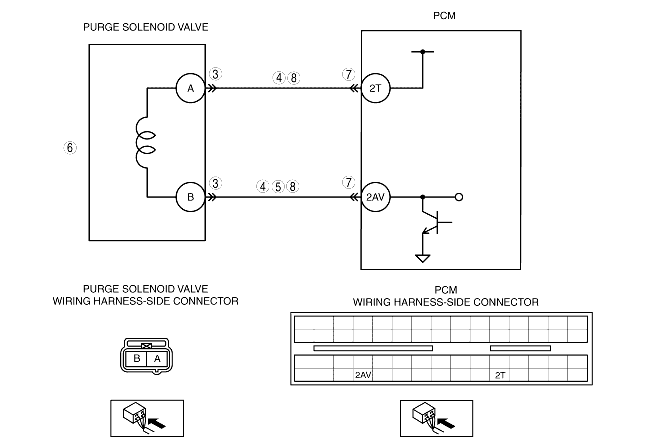
• The PCM monitors the purge solenoid valve control signal. If the voltage at PCM terminal 2AV remains low or high, the PCM determines that there is a purge solenoid valve circuit problem.
Diagnostic support note
• This is a continuous monitor (CCM).
• The MIL illuminates if the PCM detects the above malfunction condition in two consecutive drive cycles or in one drive cycle while the DTC for the same malfunction has been stored in the PCM.
• PENDING CODE is available if the PCM detects the above malfunction condition during the first drive cycle.
• FREEZE FRAME DATA is available.
• The DTC is stored in the PCM memory.

POSSIBLE CAUSE

• Purge solenoid valve malfunction
• Connector or terminal malfunction
• Open circuit in wiring harness between purge solenoid valve terminal A and PCM terminal 2T
• Short to GND in wiring harness between purge solenoid valve terminal A and PCM terminal 2T
• Open circuit in wiring harness between purge solenoid valve terminal B and PCM terminal 2AV
• Short to power supply in wiring harness between purge solenoid valve terminal B and PCM terminal 2AV
• Short to GND in wiring harness between purge solenoid valve terminal B and PCM terminal 2AV
• PCM malfunction

Diagnostic procedure

STEP

INSPECTION

ACTION

1
VERIFY FREEZE FRAME DATA HAS BEEN RECORDED
• Has FREEZE FRAME DATA been recorded?
Yes
Go to the next step.
No
Record the FREEZE FRAME DATA on the repair order, then go to the next step.
2
VERIFY RELATED REPAIR INFORMATION AVAILABILITY
• Verify related service repair information availability.
• Is any related repair information available?
Yes
Perform repair or diagnosis according to the available repair information.
• If the vehicle is not repaired, go to the next step.
No
Go to the next step.
3
INSPECT PURGE SOLENOID VALVE CONNECTOR FOR POOR CONNECTION
• Turn the ignition switch off.
• Disconnect the purge solenoid valve connector.
• Inspect for poor connection (such as damaged/pulled-out pins, corrosion).
• Is there any malfunction?
Yes
Repair or replace the terminal, then go to Step 9.
No
Go to the next step.
4
INSPECT PURGE SOLENOID VALVE CIRCUIT FOR SHORT TO GND
• Turn the ignition switch off.
• Inspect for continuity between the following terminals:
- Purge solenoid valve terminal A (wiring harness-side) and body GND
- Purge solenoid valve terminal B (wiring harness-side) and body GND
• Is there continuity?
Yes
Repair or replace wiring harness for short to GND, then go to Step 9.
No
Go to the next step.
5
INSPECT PURGE SOLENOID VALVE CONTROL CIRCUIT FOR SHORT TO POWER SUPPLY
• Turn the ignition switch to the ON position (Engine off).
• Measure the voltage between purge solenoid valve terminal B (wiring harness-side) and body GND.
• Is the voltage B+?
Yes
Repair or replace wiring harness for short to power supply, then go to Step 9.
No
Go to the next step.
6
INSPECT PURGE SOLENOID VALVE
• Inspect the purge solenoid valve.
• Is there any malfunction?
Yes
Replace the purge solenoid valve, then go to Step 9.
No
Go to the next step.
7
INSPECT PCM CONNECTOR FOR POOR CONNECTION
• Turn the ignition switch off.
• Disconnect the PCM connector.
• Inspect for poor connection (such as damaged/pulled-out pins, corrosion).
• Is there any malfunction?
Yes
Repair or replace the terminal, then go to Step 9.
No
Go to the next step.
8
INSPECT PURGE SOLENOID VALVE CIRCUIT FOR OPEN CIRCUIT
• Turn the ignition switch off.
• Inspect for continuity between the following terminals:
- Purge solenoid valve terminal A (wiring harness-side) and PCM terminal 2T (wiring harness-side)
- Purge solenoid valve terminal B (wiring harness-side) and PCM terminal 2AV (wiring harness-side)
• Is there continuity?
Yes
Go to the next step.
No
Repair or replace the wiring harness for a possible open circuit, then go to the next step.
9
VERIFY TROUBLESHOOTING OF DTC P0443 COMPLETED
• Make sure to reconnect all disconnected connectors.
• Clear the DTC from the PCM memory using the WDS or equivalent.
• Start the engine.
• Is the PENDING CODE for this DTC present?
Yes
Replace the PCM, then go to the next step.
No
Go to the next step.
10
VERIFY AFTER REPAIR PROCEDURE
• Perform the "AFTER REPAIR PROCEDURE".
• Are any DTCs present?
Yes
Go to the applicable DTC inspection.
No
DTC troubleshooting completed.