Previous Next

Evaporative Canister

NOTE: The evaporative emission control system should be serviced at least every five years or 50,000 miles (80,000 km) on average. This service interval may vary with some models and years — refer to the owner's manual for your truck.

This particular system is only applicable to gasoline engines. The heart of this system is a charcoal canister located in the engine compartment. Fuel vapor that collects in the carburetor float bowl or gas tank and which would ordinarily be released to the atmosphere is stored in the canister because of the attraction between the charcoal and it.

In order to restore the ability of the charcoal to hold fuel, fresh air is drawn through the charcoal under certain operating conditions, thus drawing the fuel back out and burning it in the combustion chambers.

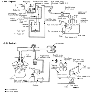
Fig. 6: Evaporative emission control system — other models similar

Fig. 7: The charcoal canister with the air cleaner, carburetor, and fuel tank hose mounting locations — 1989 Montero shown; other models similar

At idle speed, or when the engine is cold, the addition of any fuel vapor to the correct mixture would cause excessive emissions. A port in the carburetor or fuel injection system throttle body allows the fuel to be drawn out of the canister only after the throttle has been opened past the normal idle position (the port is located above the position of the throttle at idle). If there is no vacuum, the canister purge valve remains closed. The flow of air and fuel are prevented when the engine is cold via a thermal valve. This valve prevents the vacuum signal to the canister purge valve from passing through it until the engine reaches a certain temperature.

When the canister purge valve opens, air is drawn under very slight vacuum from the air intake hose located between the air cleaner and carburetor or injection system.

Previous Next