Honda 2001 Body Electrical22A-1
Seat Heaters 22A-182
Previous Page Next Page



Seat Heaters 22A-182

Component Location Index

NOTE: LHD type is shown, RHD type is similar.


1

DRIVER'S SEAT CUSHION HEATER

Test, page 22A-206

2

DRIVER'S SEAT HEATER RELAY

Test, page 22A-207

3

FRONT PASSENGER'S SEAT HEATER RELAY

Test, page 22A-207

4

FRONT PASSENGER'S SEAT CUSHION HEATER

Test, page 22A-206

5

SEAT HEATER MAIN RELAY

[Wire colors: GRY, RED/BLK, BLK, BLK/YEL]

Test, page 22A-62

6

SEAT HEATER SWITCH

Test, page 22A-208 Replacement, page 22A-208




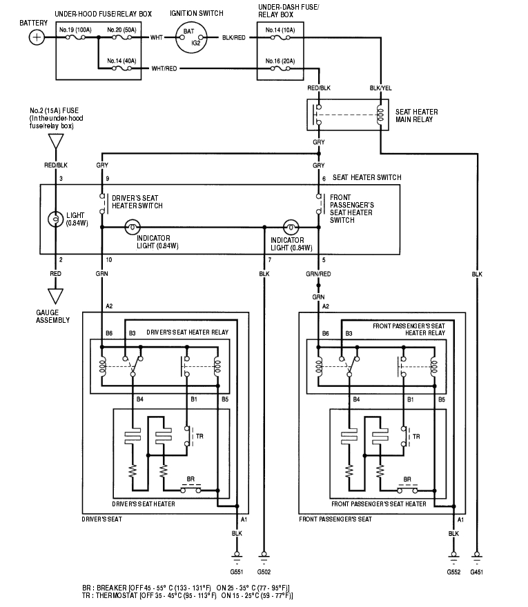
Circuit Diagram 22A-183


Seat Heater Test 22A-184

  1. Remove the front seat (see page 20-103) .
  2. Disconnect the seat heater harness 2P connector (A) from the seat sub-harness and the 6P connector (B) from the seat heater relay (C).


  3. Check for continuity between the A1 and B3 terminals, and A2 and B6 terminals. There should be continuity.
  4. If there is no continuity, replace the seat cushion (see page 20-108) .
  5. Check for continuity between the B1 and B4 terminals, and B1 and B5 terminals. There should be continuity.
  6. If there is no continuity, replace the seat cushion (see page 20-108) .

Seat Heater Relay Test 22A-184

  1. Remove the front seat (see page 20-103) .
  2. Disconnect the 6P connector from the seat heater relay (A).


  3. Check for continuity between the No. 6 and No. 5 terminals, and No. 6 and No. 4 terminals. There should be continuity.
  4. If there is no continuity, replace the seat heater relay.
  5. Check for continuity between the No. 1 and No. 6 terminals, and No. 3 and No. 4 terminals when power and ground are connected to the No. 6 and No. 5 terminals. There should be continuity.
  6. If there is no continuity, replace the seat heater relay.

Seat Heater Switch Test/Replacement 22A-185

  1. Remove the dashboard lower cover (see page 20-88) .
  2. Disconnect the 10P connector (A) from the seat heater switch (B), and remove the seat heater switch.


  3. Check for continuity in each switch position according to the table.


  4. If the continuity is not as specifed, replace the bulbs (C) or the switch.


Honda 2001 Body Electrical22A-1
Seat Heaters 22A-182
Previous Page Next Page