Honda 2001 Body Electrical22A-1
Security Alarm System 22A-192
Previous Page Next Page



Security Alarm System 22A-192

Component Location Index

NOTE: LHD type is shown, RHD type is similar.


1

SECURITY HORN RELAY

Test, page 22A-62

[Wire colors: BLU/ORN, WHT/GRN, WHT/GRN and GRN]

2

SECURITY INDICATOR LIGHT

3

IGNITION KEY SWITCH

Test, page 22A-123

4

MULTIPLEX CONTROL UNIT

Troubleshooting, page 22A-261 ; Input Test, page 22A-185

5

SECURITY CONTROL UNIT

Input Test, page 22A-223




22A-193

NOTE: LHD type is shown, RHD type is similar.


1

FRONT PASSENGER'S DOOR KEY CYLINDER SWITCH*1

Test, page 22A-230

2

RIGHT REAR DOOR LOCK KNOB SWITCH

Test, page 22A-226

3

RIGHT REAR DOOR SWITCH

4

LEFT REAR DOOR SWITCH

5

LEFT REAR DOOR LOCK KNOB SWITCH

Test, page 22A-226

6

DRIVER'S DOOR SWITCH

7

DRIVER'S DOOR KEY CYLINDER SWITCH

Test, page 22A-230

8

DRIVER'S DOOR LOCK KNOB SWITCH

Test, page 22A-226

9

FRONT PASSENGER'S DOOR SWITCH

10

FRONT PASSENGER'S DOOR LOCK KNOB SWITCH

Test, page 22A-226

11

SECURITY HORN

Test, page 22A-231

12

HOOD SWITCH

Test, page 22A-230




Component Location Index (cont'd) 22A-194


1

HATCH GLASS LATCH SWITCH

Test, page 22A-203

2

HATCH GLASS OPENER ACTUATOR

Test, page 22A-200

3

TAILGATE KNOB SWITCH

Test, page 22A-231

4

TAILGATE SWITCH

Test, page 22A-120 ; Replacement, page 22A-120




System Description 22A-195

Security Alarm System

The security alarm system is armed automatically after the doors, hood, and trunk or tailgate are closed and locked. The security indicator on the gauge assembly flashes after the system is armed.

The system is set off when any of these things occur.

  • A door is forced open
  • A door is unlocked without using the key or the transmitter
  • The trunk lid or tailgate is opened without using the key
  • The hood is opened
  • The engine starter circuit and battery circuit are bypassed by breaking the ignition switch (KH, PH and KK models)
  • When the system is set off, the alarm sounds and the exterior lights (headlights, parking lights and taillights: FO model or turn signal lights: except (FO model) flash for 2 minutes (FO model) or 30 seconds (Except FO model) or until the system is disarmed by unlocking either door with the key or the transmitter.

    For the system to arm, the ignition switch must be off and the key removed. Then, the security control unit must receive signals that the doors, hood, and trunk lid or tailgate are closed and locked. When everything is closed and locked, none of the control unit inputs are grounded.

    The door switches, hood switch, trunk latch switch or tailgate latch switch, door lock knob switches, and door lock key cylinder switches are all open,. 10 seconds after the doors are locked with the key or the lock knob, or immediately after locking the doors with the remote transmitter, the system arms.

    If anything is opened or improperly unlocked after the system is armed, the control unit gets a ground signal from that switch, and the system is set off.

    If one of the switches is misadjusted or there is a short in the system, the system will not arm. As long as the control unit continues to get a ground signal, it thinks the vehicle is not closed and locked and will not arm.

    An alarm that sounds for no apparent reason may have been set off by switch that is on the threshold of misadjustment. In this case, it may only take a significant change in outside temperature, the vibration of a passing truck, or someone bumping into the vehicle to make the alarm sound.

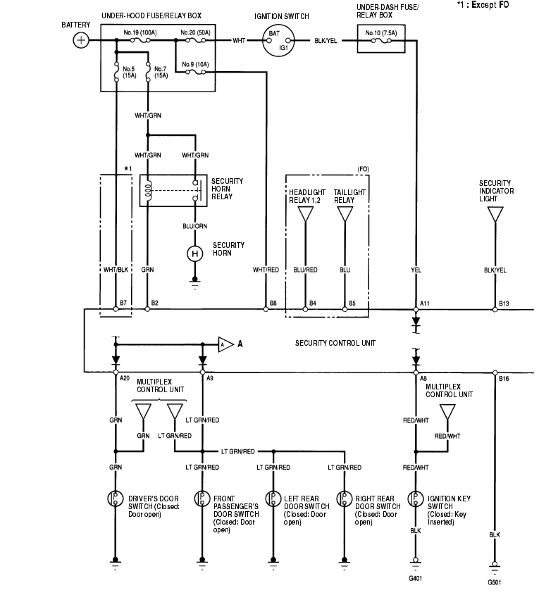
    Circuit Diagram 22A-196


    A

    To page 22A-221




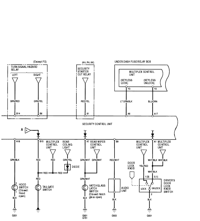
    Circuit Diagram (cont'd) 22A-197


    A

    From page 22A-220




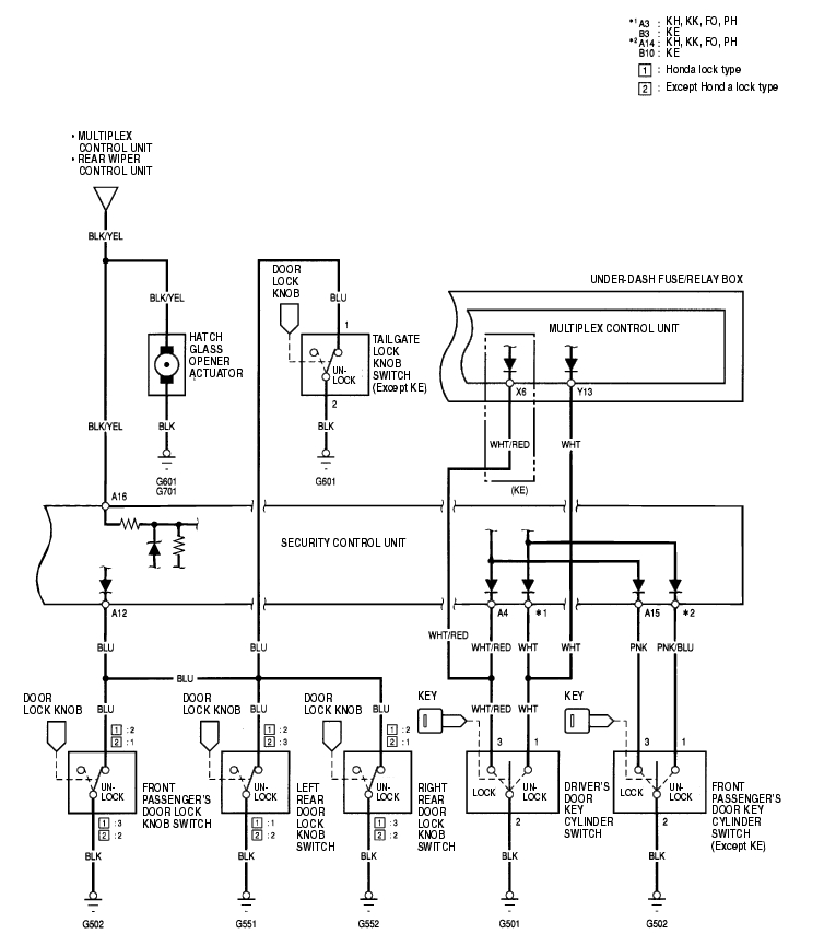
    Circuit Diagram (cont'd) 22A-198


    Security Control Unit Input Test 22A-199

    1. Remove the dashboard lower cover (see page 20-88) .
    2. Disconnect the 20P connector (A) and 16P connector (B) from the control unit (C).
    3. Inspect the all connector and socket terminals to be sure they are all making good contact.
    4. If the terminals are bent, loose or corroded, repair them as necessary, and recheck the system.
    5. If the terminals look OK, go to step 4.


    Security Control Unit Input Test (cont'd) 22A-200

    1. If any tests indicate a problem, find and correct the cause, then recheck the system.
    2. If any test indicates a problem, find and correct the cause, then recheck the system.
    3. If all the input tests prove OK, go to step 5.

      Cavity

      Wire

      Test condition

      Test: Desired result

      Possible cause if result is not obtained

      B8 WHT/RED Under all conditions Check for voltage to ground: There should be battery voltage.
    4. Blown No. 9 (10A) fuse in the under-hood fuse/relay box
    5. An open in the wire
    6. B7 WHT/BLK Under all conditions Check for voltage to ground: There should be battery voltage.
    7. Blown No. 5 (15A) fuse in the under-hood fuse/relay box
    8. An open in the wire
    9. A11 YEL Ignition switch ON (II) Check for voltage to ground: There should be battery voltage.
    10. Blown No. 10 (7.5A) fuse in the under-dash fuse/relay box
    11. An open in the wire
    12. B16 BLK Under all conditions Check for continuity to ground: There should be continuity.
    13. Poor ground (G501)
    14. An open in the wire
    15. B13 BLK/YEL Under all conditions Attach to ground: The security indicator should come on.
    16. Blown No. 10 (7.5A) fuse in the under-dash fuse/relay box
    17. Faulty gauge assembly
    18. An open in the wire
    19. B2 GRN Under all conditions Attach to ground: Security horn should sound.
    20. Blown No. 7 (15A) fuse in the under-hood fuse/relay box
    21. Faulty security horn relay
    22. Faulty security horn
    23. An open in the wire
    24. B4 BLU/RED Under all conditions Attach to ground: Headlights should come on.
    25. Faulty headlight relay 1 or 2
    26. An open in the wire
    27. B5 BLU Under all conditions Attach to ground: The taillights should come on.
    28. Faulty taillight relay
    29. An open in the wire
    30. B9 RED/WHT Under all conditions Check for continuity to ground: There should be continuity.
    31. Poor ground (G503)
    32. Faulty audio unit
    33. An open in the wire
    34. A6 LT GRN/ BLK Under all conditions Check for continuity to ground: There should be continuity.
    35. An open in the wire
    36. A17 BLU/ORN Under all conditions Check for continuity to ground: There should be continuity.
    37. An open in the wire
    38. B1 RED/YEL Ignition switch START (III) Starting the engine
    39. Faulty security starter cut relay
    40. An open in the wire
    41. B14 GRN/RED Ignition switch OFF Attach to ground: The turn signal lights should come on.
    42. Blown No. 5 (15A) fuse in the under-hood fuse/relay box
    43. Faulty turn signal switch
    44. Faulty turn signal/hazard relay
    45. An open in the wire
    46. B6 GRN/YEL Ignition switch OFF




    47. Reconnect the connectors to the security control unit, and perform the following input tests at the appropriate connector.
    48. If any test indicates a problem, find and correct the cause, then recheck the system.
    49. If the input tests prove OK, the security control unit internal circuit must be faulty.

      Cavity

      Wire

      Test condition

      Test: Desired result

      Possible cause if result is not obtained

      A20 GRN Driver's door open Check for voltage to ground: There should be less than 1 V.
    50. Faulty driver's door switch
    51. An open in the wire
    52. Driver's door closed Check for voltage to ground: There should be 5 V or more.
      A9 LT GRN/ RED Passenger's door open Check for voltage to ground: There should be less than 1 V.
    53. Faulty passenger's door switch
    54. An open in the wire
    55. Passenger's door closed Check for voltage to ground: There should be 5 V or more.
      B15 RED Tailgate open Check for voltage to ground: There should be less than 1 V.
    56. Faulty tailgate switch
    57. An open in the wire
    58. Tailgate closed Check for voltage to ground: There should be 5 V or more.
      A7 GRN/WHT Hatch glass open Check for voltage to ground: There should be less than 1 V.
    59. Poor ground (G601, G701)
    60. Faulty hatch glass latch switch
    61. An open in the wire
    62. Hatch glass closed Check for voltage to ground: There should be 5 V or more.




    22A-201

    Cavity

    Wire

    Test condition

    Test: Desired result

    Possible cause if result is not obtained

    A8 RED/WHT Ignition key is in the ignition switch Check for voltage to ground: There should be 1 V or less.
  • Poor ground (G401)
  • Faulty ignition key switch
  • An open in the wire
  • Ignition key is out of the ignition switch Check for voltage to ground: There should be 5 V or more.
    A18 GRN/BLK Hood open Check for voltage to ground: There should be 1 V or less.
  • Faulty hood switch
  • Poor ground (G201)
  • An open in the wire
  • Hood closed Check for voltage to ground: There should be 5 V or more.
    A1 WHT/BLK Driver's door lock knob unlocked Check for voltage to ground: There should be 1 V or less.
  • Faulty driver's door lock knob switch
  • Poor ground (G501)
  • An open in the wire
  • Driver's door lock knob locked Check for voltage to ground: There should be 5 V or more.
    A12 BLU Front passenger's door lock knob unlocked Check for voltage to ground: There should be 1 V or less.
  • Faulty front passenger's door lock knob switch
  • Poor ground (G502)
  • An open in the wire
  • Front passenger's door lock knob locked Check for voltage to ground: There should be 5 V or more.
    Left rear door lock knob unlocked Check for voltage to ground: There should be 1 V or less.
  • Faulty left rear door lock knob switch
  • Poor ground (G551)
  • An open in the wire
  • Left rear door lock knob locked Check for voltage to ground: There should be 5 V or more.
    Right rear door lock knob unlocked Check for voltage to ground: There should be 1 V or less.
  • Faulty right rear door lock knob switch
  • Poor ground (G552)
  • An open in the wire
  • Right rear door lock knob locked Check for voltage to ground: There should be 5 V or more.
    Tailgate lock knob unlocked Check for voltage to ground: There should be 1 V or less.
  • Faulty tailgate lock knob switch
  • Poor ground (G601)
  • An open in the wire
  • Tailgate lock knob locked Check for voltage to ground: There should be 5 V or more.
    A16 BLK/YEL Hatch glass open Check for voltage to ground: There should be 1 V or less.
  • Faulty hatch glass opener actuator
  • Poor ground (G601, G701)
  • An open in the wire
  • Hatch glass closed Check for voltage to ground: There should be 5 V or more.
    A4 WHT/RED Driver's door key cylinder locked Check for voltage to ground: There should be 1 V or less.
  • Faulty driver's door key cylinder switch
  • Poor ground (G501)
  • An open in the wire
  • A short to ground
  • Driver's door key cylinder in neutral Check for voltage to ground: There should be 5 V or more.
    A3
    ·
    B3
    WHT Driver's door key cylinder unlocked Check for voltage to ground: There should be 1 V or less.
    Driver's door key cylinder in neutral Check for voltage to ground: There should be 5 V or more.
    A15 PNK Front passenger's door key cylinder locked Check for voltage to ground: There should be 1 V or less.
  • Faulty front passenger's door key cylinder switch
  • Poor ground (G502)
  • An open in the wire
  • A short to ground
  • Front passenger's door key cylinder in neutral Check for voltage to ground: There should be 5 V or more.
    A14
    ·
    B10
    PNK/BLU Front passenger's door key cylinder unlocked Check for voltage to ground: There should be 1 V or less.
    Front passenger's door key cylinder in neutral Check for voltage to ground: There should be 5 V or more.




    Door Lock Knob Switch Test 22A-202

    Driver's Door (With Super Locking System):

    1. Remove the driver's door panel (see page 20-9) .
    2. Disconnect the 6P connector (A) from the super locking actuator.


    3. Check for continuity between the terminals.
    4. There should be continuity between the No. 3 and No. 4 terminals when the door lock knob switch is LOCK position.
    5. There should be continuity between the No. 1 and No. 4 terminals when the door lock knob switch is UNLOCK position.
    6. If the continuity is not as specified, replace the super locking actuator.

    Passenger's Door (With Super Locking System):

    1. Remove the passenger's door panel (see page 20-9) .
    2. Disconnect the 6P connector (A) from the super locking actuator.


    3. Check for continuity between the terminals.
    4. There should be continuity between the No. 1 and No. 4 terminals when the door lock knob switch is UNLOCK position.
    5. If the continuity is not as specified, replace the super locking actuator.

    22A-203

    Driver's Door (Without Super Locking System):

    1. Remove the driver's door panel (see page 20-9) .
    2. Identify the type of door lock actuator (see page 20-14) .
    3. Disconnect the 3P connector (A) from the actuator (B).


    4. Check for continuity between the terminals in each switch position according to the table.


    5. If the continuity is not as specified, replace the door lock actuator.

    Passenger's Door (Without Super Locking System):

    1. Remove the passenger's door panel (see page 20-9) .
    2. Identify the type of door lock actuator (see page 20-14) .
    3. Disconnect the 3P connector (A) from the actuator.


    4. Check for continuity between the terminals in each switch position according to the table.


    5. If the continuity is not as specified, replace the door lock actuator.

    Hood Switch Test 22A-204

    1. Open the hood.
    2. Disconnect the 2P connector from the hood switch.


    3. Check for continuity between the terminals.
    4. There should be continuity between the No. 1 and No. 2 terminals when the hood is opened. (lever released).
    5. There should be no continuity between the No. 1 and No. 2 terminals when the hood closed. (lever pushed down).

    Door Key Cylinder Switch Test 22A-204

    1. Remove the door panel (see page 20-9) .
    2. Disconnect the 3P connector from the key cylinder switch.


    3. Check for continuity between the terminals.
    4. There should be continuity between the No. 2 and No. 3 terminals when the door key cylinder switch is LOCK position.
    5. There should be continuity between the No. 1 and No. 2 terminals when the door key cylinder switch is UNLOCK position.

    Tailgate Lock Knob Switch Test 22A-205

    1. Open the tailgate and remove the tailgate trim panel (see page 20-80) .
    2. Disconnect the 3P connector (A) from the tailgate knob switch (B).


    3. Check for continuity between the No. 1 and No. 2 terminals.
    4. There should be continuity with the tailgate knob switch is UNLOCK.
    5. There should be no continuity with the tailgate knob switch is LOCK.

    Security Horn Test 22A-205

    1. Remove the front bumper (see page 20-130) .
    2. Disconnect the 1P connector from the horn.


    3. Test the horn by connecting battery power to the terminal (A) and grounding the body ground (B). The horn should sound.
    4. If the horn fails to sound, check for.
    5. faulty security horn relay.
    6. faulty mounting bolt.


    Honda 2001 Body Electrical22A-1
    Security Alarm System 22A-192
    Previous Page Next Page